углеродной стали; трубы бражной секции – из меди; обечайки, фланцы, днище и решетки – из стали.
Техническая характеристика дефлегматора двухбарабанного горизонтального: диаметр (внутренний) барабана – 600 мм; длина – 3465 мм; общая площадь поверхности теплообмена – 32 м2; масса – 495 кг.
Комбинированный холодильник (рис. 4.61) предназначен для конденсации и охлаждения спирта-сырца в верхней части I имеет прямые медные трубы, по которым движется вода; в нижней части холодильника II установлены медные змеевики. Вода поступает сначала в нижнюю часть холодильника и омывает наружную поверхность змеевиков, затем она направляется в межтрубное пространство верхней части. Трубы змеевиков имеют малое сечение, поэтому скорость конденсата в них и коэффициент теплопередачи значительны.
Рис. 4.61. Комбинированный холодильник для спирта-сырца |
Техническая характеристика комбинированного холодильника для спирта-сырца: диаметр внутренний – 600 мм; высота – 3806 мм; площадь поверхности охлаждения трубной части – 20 м2, змеевиковой части – 5 м2; масса – 1037 кг.
4.6.2. Брагоректификационные установки непрерывного действия
Брагоректификационные установки предназначены для получения спирта-ректификата непосредственно из бражки. Брагоректификационные установки непрерывного действия являются основным типом оборудования для выделения и очистки спирта на предприятиях спиртовой промышленности. Бражка в этих установках разделяется на спирт-ректификат, эфироальдегидную
фракцию, сивушное масло и барду. В них же отбираются промежуточные продукты (сивушные спирты).
Брагоректификационные установки бывают прямого, полупрямого и косвенного действия.
|
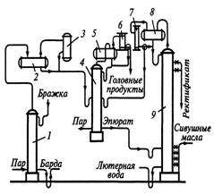
В установках прямого действия (рис. 4.62) эпюрации (выделению головных примесей) подвергается бражка. Бражка представляет собой слабоконцентрированный раствор спирта и примесей. При низких концентрациях спирта коэффициенты ректификации примесей имеют большие значения; следовательно, их удаление будет более интенсивным.
Рис. 4.63. Принципиальная схема брагоректификационной установки полупрямого действия |
Установка состоит из эпюрационной колонны 3 с концентрационной частью 4 и ректификационной колонны 9, в состав которых входят дефлегматоры 5 и 7, а также конденсаторы 6 и 8. Бражка поступает в бражную колонну 1. Здесь из бражки выделяются этиловый спирт, хвостовые примеси и остатки головных и промежуточных примесей. Основную массу паров из бражной колонны 1 направляют в ректификационную колонну 9. Некоторая часть паров из бражной колонны 1 поступает в эпюрационную колонну 3 для ее обогревания. Для этой цели служит труба 2, снабженная дроссельным клапаном. Количество пара, поступающего в эпюрационную колонну,
регулируется дроссельным клапаном. Хвостовые и промежуточные продукты, а также остатки головных продуктов отбирают в ректификационной колонне. Ректификат отводят в жидком виде с одной из верхних тарелок ректификационной колонны.
В установке полупрямого действия (рис. 4.63) бражка, не подвергаясь предварительной эпюрации, поступает непосредственно в бражную колонну 1. В этой колонне выделяются спирт и все примеси. Пары направляются через ловушку-сепаратор 3 в эпюрационную колонну 2 с концентрационной частью 4, дефлегматором 5 и конденсатором 6, где из них выделяются головные примеси.
Рис. 4.64. Принципиальная схема брагоректификационной установки косвенного действия |
Очищенный от головных примесей спирт, содержащий хвостовые и промежуточные примеси (эпюрат), в жидком виде поступает в ректификационную колонну 9, снабженную дефлегматором 8 и конденсатором 7. Отбор спирта-ректификата, сивушного масла и промежуточных продуктов производится так же, как и в аппаратах прямого действия.
В установках косвенного действия (рис. 4.64) водно-спиртовые пары, поднимающиеся из бражной колонны 7, полностью сгущаются в дефлегматоре 2 и конденсаторе 3, после чего в жидком виде поступают на эпюрацию в эпюрационную колонну 4 с дефлегматором 5 и конденсатором 6.
Эпюрат направляется в ректификационную колонну 9, снабженную дефлегматором 8 и конденсатором 7, где выделяются промежуточные продукты, сивушное масло и спирт-ректификат. Данная установка принята как типовая из-за высоких эксплуатационных показателей.
Общий расход теплоты Qобщ (кДж/ч) определяется из теплового баланса ректификационной колонны
,
где: rд – теплота парообразования смеси, кДж/кг (rд = 850 кДж/кг); ск, ср и сд – соответственно удельные теплоемкости кубового остатка, поступающего на ректификацию раствора и дистиллята, кДж/(кг·К) [ск = 4,19 кДж/(кг·К); ср = 4,31 кДж/(кг·К); сд = 3,6 кДж/(кг·К)]; tк, tр и tд – соответственно температуры кипения кубового остатка, поступающего на ректификацию раствора и дистиллята, °C (tк = 95°C; tр = 87°C; tд = 78°C).
Потери теплоты Qп (кДж/ч) принимают в количестве 3…5% общего расхода теплоты
,
Тогда
.
Расход греющего пара D (кг/ч) определяют по формуле
,
где: i" и i' – энтальпии греющего пара и конденсата, определяемые по давлению насыщенного водяного пара, кДж/кг (i" = 2730 кДж/кг и i'=558,9 кДж/кг).
4.6.3. Установки для получения абсолютного спирта
Абсолютный спирт вырабатывают в небольших количествах для промышленности органического синтеза и для лабораторных работ. Абсолютный спирт образует устойчивые смеси с бензином и в ряде стран его используют как добавку к моторному топливу.
Спирт можно абсолютировать связыванием воды твердыми или жидкими материалами (например, негашеной известью, глицерином) и ректификацией под вакуумом или в присутствии солей, при этом азеотропная точка смещается в сторону большего содержания спирта. Эти способы получили некоторое распространение в лабораторной практике.
Рис. 4.65. Принципиальная схема установки для получения абсолютного спирта |
В промышленности для абсолютирования обычно пользуются методом тройных нераздельно кипящих (азеотропных) смесей. Суть его заключается в следующем. К ректификованному спирту прибавляют бензол. Тройная смесь этанол-вода-бензол образует азеотропную смесь, состоящую из 19,5% (масс.) этанола, 7,4% (масс.) воды и 74,1% (масс.) бензола и кипящую при 64,85°C. Азеотропная смесь ведет себя в колонне как легколетучий компонент (ЛЛК), при охлаждении она разделяется на два слоя: верхний, состоящий в основном из бензола, и нижний – из смеси этанола и воды. При температуре 15°C в верхнем слое содержится (% масс): бензола 85, этилового спирта 13,3 и воды 1,7; в нижнем – спирта 49,7, воды 41,3 и бензола 9.
Абсолютный спирт может быть получен как из ректификованного спирта, так и непосредственно из бражки. В обоих случаях ректификованный спирт и бензол вводят в дегидратационную колонну 1 (рис. 4.65), в которой отгоняется тройная азеотропная смесь, содержащая большее количество воды, чем исходная жидкость. Обезвоженный спирт отводят снизу колонны. Дегидратационная колонна имеет 60…65 многоколпачковых тарелок, в том числе десять в концентрационной части, и закрытый обогрев.
Азеотропная смесь после охлаждения поступает в декантатор 3, где расслаивается: верхний слой возвращается в дегидратационную колонну, а нижний поступает в спиртовую колонну 2. Здесь спирт концентрируется и вместе с бензолом возвращается в дегидратационную колонну, а вода отводится из нижней части. Спиртовая колонна также имеет 60…65 многоколпачковых тарелок, в том числе 40…43 в концентрационной части. В установке постоянно циркулирует определенное количество бензола, который выполняет функцию переносчика воды из дегидратационной колонны в декантатор.
При получении абсолютного спирта непосредственно из бражки установку для абсолютирования связывают в единую систему с брагоректификационной установкой, в которой получают ректификованный спирт и без охлаждения сразу же вводят в дегидратационную колонну.
Расчет производительности и энергозатрат. На выработку 1 дал абсолютного спирта расходуется 15…20 кг пара, около 0,25 м3 воды и 0,01 кг бензола. Потери последнего компенсируются периодическим добавлением его в дегидратационную колонну. Предельно допустимые потери спирта при абсолютировании составляют 1% исходного ректификованного спирта. Производительность П (дал/сут) брагоректификационных установок в соответствии с инструкцией по определению мощностей рассчитывают, исходя из диаметра D (м) спиртовой колонны при выработке спирта высшей очистки:
|
Из за большого объема этот материал размещен на нескольких страницах:
1 2 3 4 5 6 7 8 9 10 11 12 13 14 15 16 17 18 19 20 21 22 23 24 25 26 27 28 29 30 31 |



Рис. 4.62. Принципиальная схема брагоректификационной установки прямого действия