где
- безопасный интервал, вычисляемый по формуле

Перед экспертом ставят вопрос: «Имел ли водитель техническую возможность в данной дорожной обстановки начать торможение?». Для ответа на этот вопрос определяют время движения пешехода в поле зрения водителя и сравнивают его с временем Т, необходимым для начала полного торможения автомобиля.
Если в результате расчетов будет установлено, что время движения пешехода
, то можно прийти к выводу, что водитель не имел в своем распоряжении технических средств применение которых позволило бы ему предотвратить наезд на пешехода. Даже при своевременном торможении водителю при
не удалось бы избежать наезда ввиду малого времени, которым он располагал.
При
можно сделать вывод о том, что водитель не использовал всех имеющиеся у него средств для предотвращения ДТП, т. е. действовал неправильно с технической точки зрения.
Отвечая на поставленный выше вопрос, эксперт проводит следующие расчеты:
Время движения пешехода в поле зрения водителя
(3.2.7.)
Условие невозможности начала торможения
![]()
(3.2.8.)
Если это условие выполнено, дальнейшие расчеты бесполезны.
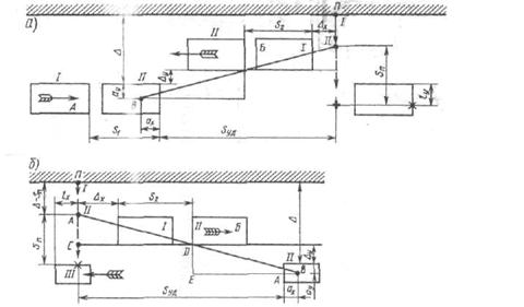
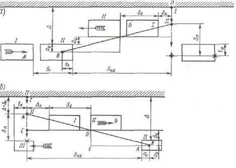
Удар пешехода боковой поверхностью автомобиля.
При наездах с ударом, нанесенным боковой поверхностью автомобиля, удаление автомобиля и время движения пешехода в поле зрения водителя не совпадают с перемещением и временем движения автомобиля до наезда. После того как автомобиль достиг линии следования пешехода, водитель практически лишен возможности наблюдать за действиями последнего и реагировать на них. При таком наезде удаление автомобиля Sуд всегда меньше его перемещения Sдн за время tп.
Удаление автомобиля
Sуд= Sдн- Lx=Sn·Va/Vn-Lx (3.2.9.)
Время движения пешехода в поле зрения водителя
Tвп=Sn/Vn-Lx/Va=Sy/Va (3.2.10)

Рисунок 3.2
При небольших значениях lх разница между временем движения пешехода до наезда tп и временем tвп невелика, но при некоторых обстоятельствах она может быть существенна.
Условия, определяющие возможность остановки автомобиля до линии следования пешехода и безопасного полосы движения автомобиля, остаются теми же, что и при ударе нанесенном передней частью автомобиля
,
,
- безопасный интервал.
![]()
Если удар пешеходу был нанесен детально в зоне заднего моста автомобиля, а тем более полуприцепа и размер lх достаточно велик, то расчеты могут показать, что пешеход начал движение, уже находясь вне поля зрения водителя.
При анализе ДТП автомобиль мысленно отводят от места наезда назад на расстоянии, равное остановочному пути, после чего определяют положение пешехода.
Примерный порядок расчета при таком способе анализа ДТП следующий:
1 Остановочный путь автомобиля рассчитывают по формуле
,
или
![]()
2 Время движения автомобиля на пути Sо в процессе ДТП, т. е. с постоянной скоростью,
![]()
3 Путь пешехода за время t/а
![]()
4 Условия остановки автомобиля до линии следования пешехода
![]()
Если последнее неравенство соблюдается, то в тот момент, когда автомобиль находился от места наезда на расстоянии, равном остановочному пути, пешеход уже пересек границу проезжей части и находился в опасной зоне.
Следовательно, когда пешеход был на границе опасной зоны, расстояние, отделявшее автомобиль от места наезда, было больше остановочного пути и водитель путем экстренного торможения мог избежать наезда на пешехода.
При
у него не было такой возможности.
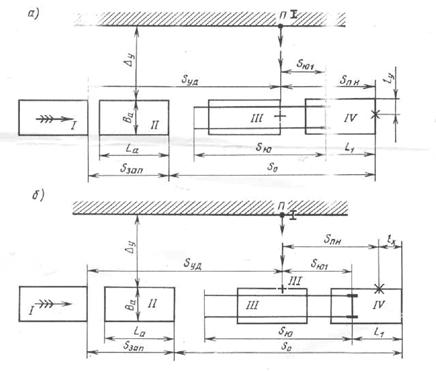
3.3 Наезд при замедленном движении автомобиля
Подобный наезд может быть следствием неправильных действий как пешехода, так и водителя.
Например, пешеход стоявший на краю проезжей части или вблизи ее (осевой линии), внезапно начинает движение (бежать) через дорогу на близком расстоянии перед автомобилем, и водитель, хотя и применяют экстренное торможение, и может предотвратить наезд. Нередки случаи, когда водитель отвлекается, перестает на какое-то время следить за окружающей обстановкой и обнаруживают опасность лишь в последний момент. Иногда водитель замечает пешехода на проезжей части, но надеется «проскочить» мимо него, не задев или рассчитывает, что пешеход сам примет необходимые меры предосторожности и остановится или попятится назад. В результате, применив торможение с запозданием, водитель уже не может ни остановить автомобиль на безопасной дистанции, ни пропустить пешехода, и ДТП становится неизбежным.
Исходными данными для экспертного исследования данной разновидности, эксперт должен знать перемещение автомобиля Snп в заторможенном состоянии после наезда на пешехода и полную длину тормозного следа Sю.
Порядок экспертного исследования:
определяют скорости Vа и Vн
затем находят удаление автомобиля от места наезда
![]()
где tзап – время запаздывания, просроченное водителем с принятием мер безопасности. При своевременном торможении tзап =0.
Вместе с тем
![]()
Следовательно
![]()
Откуда искомое удаление автомобиля от места наезда

(3.3.1)
Выразив значения скоростей
через соответствующие расстояния
можно написать

или при (0,5t3j)=0

(3.3.2)
Полученное удаление сравнивают с остановочным путем. При
вывод о наличии у водителя технической возможности остановиться до линии следования пешехода при своевременном реагировании на него. При
можно дать значение противоположного характера.
Эксперт должен также уметь ответить на вопрос, своевременно ли водитель применил торможение, и анализировать вариант, когда водитель при виде пешехода не затормозил бы, а продолжал движение с прежней скоростью.
Рассмотрим варианты данного ДТП.

Рисунок 3.3
Определим у водителя технической возможности избежать наезда на пешехода. Последовательность расчета:
Перемещение автомобиля в заторможенном состоянии после наезда на пешехода
![]()
Скорость автомобиля в момент наезда
![]()
Скорость автомобиля в момент предшествовавший торможению
![]()
Ударение автомобиля от места наезда определяют
,
или
![]()
Условия возможности остановки автомобиля до линии следования пешехода
![]()
Соблюдение данного условия свидетельствует о бывшей у водителя технической возможности предотвратить наезд путем остановки автомобиля на безопасном расстоянии.
Если же перемещение автомобиля
, то предотвратить наезд на пешехода путем остановки было невозможно даже при своевременном торможении.
Проверяя, была ли у водителя возможность пропустить пешехода, поэтому расчет продолжаем следующим образом.
Перемещение автомобиля после пересечения линии следования пешехода при своевременном торможении
,
Скорость автомобиля в момент пересечения им линии следования пешехода
,
Время движения автомобиля до линии следования пешехода
,
Путь пешехода за время tдн/ при тех же условиях
,
Условие безопасного перехода пешеходом полосы движения автомобиля
![]()
Соблюдение данного условия указывает на то, что у водителя была техническая возможность избежать наезда на пешехода. Если бы водитель не запоздал с началом торможения, то пешеход успел бы уйти из опасной зоны к тому моменту, когда автомобиль, двигаясь в заторможенном состоянии, приблизился к линии следования пешехода.
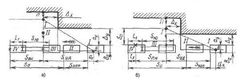
3.4 Наезд на пешехода при обзорности, ограниченной неподвижным препятствием
Момент появления пешехода из-за препятствия и соответствующее положение автомобиля на дороге вычисляют исходя из двух условий ДТП: геометрического; кинематического.
При этом отмечают место расположения водителя в автомобиле, после чего мысленно отодвигают пешехода и автомобиль от места наезда до тех пор, пока водитель и пешеход не окажутся на одной прямой с углом объекта, ограничивающего обзорность. Тем самым устанавливают автомобиль и пешехода в положение, которые они занимали в начале возникновения опасной обстановки. После этого расчетами определяют удаление автомобиля от места наезда.
Определим удаление автомобиля от места наезда на пешехода в тот момент, когда водитель имел возможность его увидеть.

Рисунок 3.4
Из подобия прямоугольных треугольников ВСЕ и ЕДП (треугольников обзорности) имеем геометрическое условие
(3.4.1.)
где: Δх – расстояние между линией следования пешехода и предметом, ограничивающим обзорность;
Δу – расстояние между автомобилем и предметом, ограничивающим обзорность;
ах и ау – расстояния соответственно от места водителя до передней части боковой стороны, ближайшей к предмету ограничивающему обзорность.
Таблица 9-Координаты места водителя
Автомобили | Расстояния, м | ||
ах | аул* | ауп** | |
ЗАЗ2965 «Запорожец» | 1,45 | 0,35 | 1,05 |
ВАЗ-2101,-2103,-2106 | 1,8 | 0,5 | 1,1 |
ГАЗ-24,-3102 | 2,2 | 0,5 | 1,32 |
ПАЗ-652, ЗИЛ-155, ЛАЗ-695В | 1,1 | 0,5 | 2,0 |
ЗИЛ-130-76 | 2,4 | 0,6 | 1,9 |
КамАЗ-5320,-5410 | 1,0 | 0,6 | 1,9 |
Поскольку автомобиль и пешеход движутся равномерно, то пешеход проходит путь Sn, автомобиль перемещается на расстояние Sуд за один и тот же промежуток времени (кинематическое условие)
(3.4.2.)
Исключив из выражений (3.13) и (3.14) показатель Sn, получаем уравнение с одним неизвестным (Sуд)
(3.4.3) ![]()
При
проверяют наличия у водителя возможности пропустить пешехода путем своевременно предпринятого торможения. Поскольку в момент столкновения опасной обстановки отождествляются с моментом возможного обнаружения пешехода водителем, то нужно учитывать не только расстояния (
, пройденная пешеходом в зоне ограниченной обзорности, а весь путь Sn , который несколько больше.
Условия безопасного перехода при ударе, нанесенном торцевой поверхности автомобиля, должно быть записано
![]()
где Sn/ - перемещение пешехода при условии торможения, предпринятого водителем в тот момент, когда он имел возможность заметить пешехода.
Переходим к анализу наезда на пешехода при замедленном движении автомобиля. Экспертные расчеты при исследовании таких наездов более трудоемки и сложны по сравнению с расчетами, проведенными раннее. Однако с методической точки зрения больших отличий от вариантов рассмотренных выше, нет. Вначале определяют параметры движения автомобиля. Затем исходя из условий обзорности находят удаление автомобиля в момент появления пешехода в поле зрения водителя.
Геометрическое условие обзорности остается тем же, что и при наезде с постоянной скоростью
![]()
Определили из выражения перемещение пешехода
![]()
Вместе с тем согласно формуле
![]()
Приравняв правые части этих выражений, получаем одно уравнение. Решая его, находим удаление автомобиля от места наезда Sуд.
Примерная последовательность расчетов:
Скорость автомобиля перед торможением
![]()

Скорость автомобиля в момент наезда на пешехода
![]()
Sпн – перемещение автомобиля после наезда.
Вычисляют расстояние видимости пешехода.
Определяют возможность остановки автомобиля до линии следования пешехода при своевременном принятии мер водителем и возможность безопасного перехода полосы движения автомобиля пешеходом.
В заключении выясняют, не мог ли водитель обеспечить безопасность без применения торможения.
Для беспрепятственного проезда мимо пешехода с постоянной скоростью Va необходимо выполнение условия
![]()
Возможно такое сочетание исходных данных, при котором время tn полученное расчетом, оказывается меньше времени движения пешехода в условиях полной видимости. Расстояние видимости при этом, может оказаться равным нулю или даже отрицательным.
Такой результат означает, что при заданных исходных параметрах объект, находившийся в стороне от автомобиля, совершившего наезд, не ограничивал обзорности и его нельзя считать препятствием, мешавшим водителю своевременно заметить пешехода. Поэтому все экспертные расчеты следует проводить по методике анализа наезда, совершенного при неограниченных обзорности и видимости.
Наезд на пешехода при обзорности, ограниченной движущимся препятствием.
Расчетный анализ наезда на пешехода, появившегося из-за движущегося автомобиля, проводится в той же последовательности, что и анализ ДТП, рассмотренный выше. Однако необходимо учитывать движущиеся транспортные средства, ограничивающие обзорность, требуют дополнительных сведений об их скорости и расположения на проезжей части.

Рисунок 3.5- Схема наезда при обзорности, ограниченной встречным транспортным средством
а — вариант А-Ш-2; б — вариант А-П1-4
Из подобия треугольников обзорности получаем
(3.4.4.)
Как пешеход, так и автомобили двигались равномерно, поэтому действительны следующие соотношения

(3.4.5.),

(3.4.6.)
где Δ расстояние от границы проезжей части до полосы движения автомобиля А
Подставив значения Sn и S2 в формулу (3.4.4.) получаем
(3.4.7.)
Решение уравнения (3.4.7.) дает расстояние Sуд, после чего исследования предположительных версий не должно составлять трудностей.
Схема (б) дана для аналогичного случая при ударе, нанесенным пешеходу боковой стороной автомобиля.
Уравнение для расчета расстояния видимости пешехода

Рассмотрим экспертизу наезда при обгоне, в процессе которого пешехода ударила передняя часть автомобиля.

Рисунок 3.6
(3.4.8.)
Расстояние Δх между пешеходом и автомобилем Б нельзя назначать произвольно, так как от него в большей степени зависит значение Sуд. Размер Δх должен быть установлен следственным путем с максимальной точностью, так как даже небольшие изменения Δх
(на 1-2 м) могут привести к изменению Sуд в 2-3 раза, что отразиться на выводах эксперта.
Наезд при обгоне, во время которого удар пешеходу нанесен боковой поверхностью автомобиля.

Рисунок 3.7
(3.4.9.)
Таблица 10- Наезд на велосипедиста и мотоциклиста
Длина Lв, м | 1,5-1,9 |
Ширина Bв, м | 0,6-0,8 |
Высота (с велосипедистом) Нв, м | 1,0-1,2 |
База L, м | 1,0-1,4 |
Расстояние от центра тяжести до передней оси ( с велосипедистом) ав, м | 0,6-0,7 |
Продолжение таблицы 10- Наезд на велосипедиста и мотоциклиста | |
Габаритные размеры и компоновка велосипедов | |
Высота центра тяжести hв, м | 0,5-0,8 |
Собственная масса велосипеда mв, кг | 10,0-18,0 |
Полная масса велосипеда Мв, кг | 60-90 |
Остановочный путь для велосипеда с тормозом на заднем колесе
|
Из за большого объема этот материал размещен на нескольких страницах:
1 2 3 4 5 6 7 8 9 10 11 12 13 14 15 16 17 18 19 20 21 22 23 24 25 26 27 28 29 30 31 |



