
При определенных допущениях их относительные значения равны Eq=Iв. Поэтому снижение напряжения при увеличении тока Iг можно компенсировать подачей в обмотку возбуждения возбудителя (основную LE или дополнительную) тока Iрег, пропорционального току генератора Iг (рис. 12.22, в). Такое автоматическое регулирование возбуждения и называется компаундированием полным током.
Ток Iper получают путем выпрямления выходного тока промежуточного трансформатора TL, входным током которого является часть вторичного тока трансформатора тока ТА. Ток Iрег можно изменять изменяя коэффициент трансформации трансформатора TL и сопротивление установочного резистора RU. В обмотке LE ток Iper проходит в одном направлении с током Icв самовозбуждения возбудителя, общий ток возбуждения Iвв равен их сумме. Поэтому большему току генератора соответствует большая ЭДС и внешняя характеристика аbск в значительном диапазоне изменения токов Iг идет выше линии ас (рис. 12.22, б). Излом в точке b внешней характеристики аbск объясняется тем, что по мере снижения тока генератора при малых его значениях вторичная ЭДС трансформатора TL становится меньше напряжения на обмотке возбудителя LE, обусловленного током Iсв, и выпрямитель VS устройства компаундирования закрывается. Излом отсутствует, если ток Iper поступает не в основную, а в дополнительную обмотку возбуждения. При больших значениях тока Iг из-за насыщения магнитопроводов генератора, возбудителя и трансформаторов схемы компаундирования наблюдается некоторое снижение внешней характеристики.
Действие устройства рассмотрено в предположении, что угол φ между током Iг и напряжением Ur не изменяется. В действительности характер нагрузки не остается постоянным. При этом, как следует из векторной диаграммы рис. 12.22, г, для поддержания напряжения Uг, неизменным при увеличении угла, например от φ1 до φ2, и заданном токе Ir1 =Ir2 необходимо увеличивать ЭДС от Eq1 до Eq2. Устройство компаундирования полным током это выполнить не сможет, так как реагирует только на амплитуду (абсолютное значение) тока Iг, устанавливая соответствующую ЭДС Еq1. Поэтому с увеличением угла φ напряжение Uг уменьшается, хотя в меньшей степени, чем у некомпаундированного генератора. На рис. 12.22, б меньшему углу φ1 при отсутствии компаундирования соответствует внешняя характеристика abc, а большему углу φ2—характеристика ab'c'. Тем же значениям угла при наличии компаундирования соответствуют характеристики аbск и ab'c'K.
Обычно устройство компаундирования дополняется корректором напряжения, который реагирует на отклонение напряжения относительно заданного уровня. Такое название устройство получило потому, что оно лишь корректирует работу устройства компаундирования, выполняющего главную роль в регулировании возбуждения.
Совместная работа устройства компаундирования и корректора напряжения осуществляется по двум принципиально различным схемам, а именно:
компаундирование полным током с коррекцией напряжения; в схеме ток от устройства компаундирования и ток от корректора напряжения предварительно выпрямляются, а затем направляются в соответствующие обмотки возбуждения возбудителя; при этом схема не реагирует на угол φ сдвига фаз между Iг и Ur;

фазовое компаундирование с коррекцией напряжения; в схеме переменный ток от устройства компаундирования определяется геометрической суммой Iг и тока, пропорционального Ur, и зависит от тока корректора напряжения. Общий переменный ток выпрямляется; среднее значение выпрямленного тока пропорционально току Iг, напряжению Ur и углу φ сдвига фаз между ними.
Устройство компаундирования без корректора напряжения благодаря простоте, высокой надежности и достаточному быстродействию применяется в трехфазном исполнении для генераторов небольшой мощности.
Компаундирование полным током с коррекцией напряжения. При наличии корректора напряжения общий магнитный поток возбуждения возбудителя изменяется не только током Iрег1 от устройства компаундирования, но и током Iрег2 от корректора, зависящим от напряжения генератора Ur таким образом, что снижение Ur ведет к возрастанию Iрег2, а возрастание Ur — к его снижению.
На рис. 12.23, а схематично изображен широко применяемый электромагнитный корректор АРУ, состоящий из измерительного органа и усилителя с выпрямителем на его выходе. Воздействующей величиной измерительного органа является напряжение Ur, подводимое к нему от трансформатора напряжения TV. В измерительном органе использован способ преобразования воздействующей величины в две сравниваемые, являющиеся разными ее функциями (см. рис. В 6, а) Преобразование выполняется линейным измерительным преобразователем (линейный реактор LR с воздушным зазором в магнитопроводе и выпрямитель VS2) и нелинейным элементом (насыщающийся реактор LRT или пятистержневой насыщающийся трансформатор, вторичные обмотки которого соединены в разомкнутый треугольник, и выпрямитель VS1). Ток Iл зависит от напряжения Ur линейно, а ток Iнл—нелинейно (рис. 12.23, б). Для повышения чувствительности к несимметричным режимам измерительный орган выполняют трехфазным.
В электромагнитном корректоре применяется магнитный усилитель AL с двумя обмотками ωy управления (см. § 1.4). В одну из них подается выпрямленный ток IЛ, а в другую — выпрямленный ток Iнл. Обмотки управления включены встречно, поэтому выходной ток AL—ток Iper2—в дополнительной обмотке возбуждения LE2 пропорционален разности токов Iу=Iл-Iнл. Зависимость Iy=ƒ(Ur) имеет в некоторой области падающий характер (рис. 12.23, б). Эта область и является рабочим участком характеристики корректора. При снижении напряжения, например от Uг1 до Ur2. разность токов возрастает от Iу1 до Iу2. Соответственно увеличивается ток Iper 2, стремясь восстановить напряжение Ur. Рабочий участок характеристики корректора соответствует относительно небольшим снижениям напряжения, когда действие устройства компаундирования проявляется недостаточно. Если напряжение Ur превышает заданное (предписанное) значение Urnp, то ток Iнл становится больше тока Iл. При этом корректор действует в сторону дальнейшего повышения напряжения. Для исключения этого токи в обмотках управления выравниваются, например путем соединения их между собой диодом VD. При Iнл>Iл диод открывается и токи в обмотках выравниваются так, что Iу≈0.
Фазовое компаундирование с коррекцией напряжения. Из рассмотрения векторной диаграммы (см. рис. 12.22, г) следует, что при неизменном токе Iг снижение напряжения происходит за счет увеличения реактивной составляющей тока Iг sin φ, поэтому для более точного регулирования Ur используется фазовое компаундирование с коррекцией напряжения, действующее в зависимости от абсолютных значений напряжения Ur, тока Iг и от угла φ сдвига фаз между ними.
В упрощенной схеме АРВ (рис. 12.24, а) такая зависимость достигается путем применения промежуточного трансформатора тока с подмагничиванием TLAT с двумя первичными обмотками, одна из которых ω1' подключена к трансформатору тока ТА, а вторая ω1" — к трансформатору напряжения TV через балластное сопротивление Z. Результирующая магнитодвижущая сила первичных обмоток создает во вторичной обмотке ω2 ЭДС, зависящую от Iг, Uг и φ. Сочетание тока и напряжения, подводимых к TLAT, выбирается таким, чтобы при прочих равных условиях ЭДС обмотки ω2 увеличивалась с увеличением φ, т. е. чтобы возрастал ток Iрег.
Кроме обмоток переменного тока промежуточный трансформатор имеет обмотку управления ωy, по которой проходит ток Iу корректора напряжения APV. Корректор напряжения выполняется аналогично рассмотренному выше, но настраивается так, что при возрастании напряжения Ur подмагничивание трансформатора увеличивается, сердечник насыщается, коэффициент трансформации TLAT возрастает и ток в обмотке ω2 уменьшается, т. е. ток Iper снижается. При понижении Ur степень насыщения TLAT уменьшается, условия трансформации становятся благоприятнее, а ток Iper увеличивается. Электромагнитный корректор напряжения, выходной ток которого при понижении напряжения Ur снижается (а не возрастает, как у корректора в схеме на рис. 12.23, а), называют противовключенным.

Достоинство фазового компаундирования состоит не только в большей, чем при токовом компаундировании, точности регулирования напряжения, но и в меньшей мощности, которую требуется получать от корректора (так как он не работает непосредственно на обмотку возбуждения). Маломощный корректор не только создает меньшую нагрузку на трансформатор напряжения, но и обладает малым запаздыванием, поэтому скорость восстановления напряжения возрастает.
Релейная форсировка. При значительных снижениях напряжения, обусловленных короткими замыканиями, рассмотренные устройства АРВ не всегда работают удовлетворительно. В устройствах компаундирования ток Iрег пропорционален току к. з., поэтому при удаленных коротких замыканиях он оказывается недостаточным, а работа электромагнитных корректоров при малых напряжениях нарушается полностью, так как выходной ток Iу измерительного органа снижается вплоть до нуля (см. рис. 12.23, б). Кроме того, время реакции на изменения напряжения у рассмотренных устройств не всегда приемлемо. Поэтому в дополнение к этим устройствам на генераторах устанавливают устройства релейной форсировки возбуждения, скачкообразно (релейно) увеличивающие (форсирующие) возбуждение генератора.
В простейшем случае устройство релейной форсировки состоит из минимального реле напряжения KV и промежуточного реле KL (рис. 12.24, б). В нормальном режиме якорь реле KV подтянут и цепь обмотки реле KL разомкнута. При снижении напряжения генератора до значения, соответствующего уставке срабатывания реле KV, оно срабатывает и включает обмотку реле KL. Контактами реле KL закорачивается реостат Rcв в цепи самовозбуждения возбудителя. При этом напряжение на обмотке возбуждения возбудителя становится максимально возможным и ток возбуждения быстро нарастает. Чтобы предотвратить действие форсировки, когда генератор отключен, оперативный ток на контакты реле KV подается через вспомогательные контакты выключателя Q.
Как и рассмотренные выше схемы защиты с минимальным пусковым органом напряжения, релейная форсировка может подействовать неправильно при нарушениях в цепях напряжения. Для предотвращения этого применяют те же меры, что и в упомянутых схемах защиты: использование двух реле напряжения, подключенных к разным трансформаторам напряжения, применение запрета действия и др. Во вторичных цепях трансформаторов напряжения, питающих АРВ и реле напряжения релейной форсировки, предохранители, как правило, не устанавливают.
Напряжение срабатывания минимального реле напряжения выбирается с учетом надежного возврата реле (размыкание контактов) при номинальном напряжении. Если коэффициент отстройки принять kотс=1,05 и коэффициент возврата kв=1,1, то Uc.p=0,85Ur.HOM/KU. Схема с одним реле напряжения имеет достаточную чувствительность при трехфазных коротких замыканиях и при замыканиях между фазами, к которым присоединено реле. Равную чувствительность к разным видам короткого замыкания можно обеспечить, если включить реле через фильтр напряжения прямой последовательности или использовать в схеме три реле.
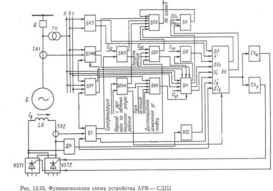
§ 12.10. УСТРОЙСТВО АРВ СИЛЬНОГО ДЕЙСТВИЯ АРВ — СДП1 СИНХРОННЫХ ГЕНЕРАТОРОВ С ТИРИСТОРНОЙ СИСТЕМОЙ ВОЗБУЖДЕНИЯ
Устройство АРВ—СДП1 является сложной автоматической системой управления [105]. В процессе регулирования возбуждения оно выполняет ряд операций. В зависимости от режима работы генератора регулятор обеспечивает: регулирование возбуждения по заданной программе, релейную форсировку возбуждения, ограничение тока ротора в режиме потребления генератором реактивной мощности, автоматическую разгрузку генератора при перегрузке по току ротора и реактивному току статора, распределение реактивной мощности между параллельно работающими генераторами, автоматическое изменение уставки при синхронизации, пусках и остановах генератора, а также в случае его разгрузки по реактивной мощности. Заданная программа автоматического регулирования возбуждения сильного действия обеспечивается наличием следующих каналов регулирования: по отклонению напряжения генератора ΔUг, по отклонению частоты Δƒ, по отклонению тока возбуждения Iв, по скорости изменения напряжения dUr/dt(U′г), по скорости изменения частоты dƒ/dt(ƒ'), по скорости изменения тока возбуждения dIB/dt(IB'). Функциональные части автоматического регулятора возбуждения выполнены в виде блоков, элементной базой которых являются микросхемы, биполярные и униполярные транзисторы, диоды (рис. 12.25).
Блок напряжения (БН) предназначен для изменения регулируемого напряжения и получения сигнала ΔUг отклонения напряжения синхронной машины от значения напряжения, заданного уставкой Uу1 и сигнала Ur'. Напряжение Uy1 является уставкой АРВ. В БН напряжение синхронной машины Ur сравнивается с напряжением уставки Uу1. Уставка принимается такой, чтобы при Ur=Uг нoм напряжение выхода БН было равно нулю Уставка Uy1 изменяется автоматически под воздействием блока уставки напряжения (БУН), блока ограничения тока ротора (БОР), блока ограничения минимального возбуждения (БОМВ), блока реактивного тока (БРТ).
Блок уставки напряжения (БУН) служит для изменения уставки Uy1 блока БН. Предусматривается возможность дистанционного и автоматического изменения уставки. Автоматическое изменение уставки осуществляется в соответствии с заданной программой при пуске и останове синхронного генератора, а также в случаях его синхронизации и разгрузки по реактивной мощности при действии блока реактивного тока БРТ.
Блок подгонки уставки напряжения (БПУН) вместе с БУН автоматически изменяет уставку Uу1 блока БН в случаях точной синхронизации и самосинхронизации, а также при переходах с резервного возбудителя на рабочий и с ручного управления на автоматическое регулирование возбуждения.
Блок ограничения минимального возбуждения (БОМВ) предназначен для ограничения потребляемой из сети генератором реактивной мощности значением, допустимым для заданной активной мощности, путем ограничения минимального значения тока возбуждения. Блок ОМВ содержит устройство измерения активной составляющей тока статора. Реактивная составляющая тока поступает на вход БОМВ от БРТ. Пока реактивная мощность, потребляемая генератором из сети, не превышает допустимой, сигнал на выходе БОМВ отсутствует и БОМВ не оказывает влияния на работу УАРВ. Если потребляемая реактивная мощность превысит допустимое значение, то на выходе БОМВ появляется сигнал, который поступает на вход БН При этом уставка напряжения Uy1 увеличивается, в результате этого ток возбуждения возрастает и ограничит потребление реактивной мощности.

Блок реактивного тока (БРТ) предназначен для создания необходимого статизма, обеспечивающего распределение реактивной мощности между параллельно работающими синхронными генераторами, и для компенсации индуктивного падения напряжения в трансформаторе блока синхронный генератор— трансформатор Компенсация падения напряжения обеспечивается путем воздействия БРТ на вход БН С другого выхода БРТ сигнал поступает на БОМВ для ограничения минимального возбуждения и на БУН для разгрузки по реактивной мощности.
Блок тока (БТ) предназначен для измерения тока ротора и статора генератора и получения первой производной тока ротора I′в, и падения напряжения, пропорционального току ротора или статора, поступающего в блок измерения перегрузки (БИП) и в блок ограничения тока ротора (БОР) для ограничения перегрузки по току ротора или статора Напряжение на выходе БТ пропорционально току (ротора или статора), значение которого в данный момент времени наиболее превосходит свое допустимое значение.
Блок измерения перегрузки (БИП) фиксирует перегрузку ротора (статора) генератора, ограничивает время перегрузки в зависимости от теплового состояния машины и ограничивает нагрузки в режиме остывания генератора при запрете повторной перегрузки Блок состоит из фиксатора величины перегрузки, тепловой модели и фиксатора нагрева Фиксатор перегрузки сравнивает напряжение уставки Uy2 с напряжением, пропорциональным току ротора или статора генератора (от БТ) Фиксатор перегрузки включает в работу тепловую модель и через блок промежуточных реле (БПР) выдает сигнал о перегрузке генератора, а также воздействует на БОР
Блок ограничения тока ротора (БОР) предназначен для ограничения тока ротора в режиме перегрузки при перегреве ротора и для ограничения тока ротора в режиме форсировки двукратной величиной по отношению к номинальному значению В состав БОР входят: фиксатор перегрузки, устройство сигнализации о перегрузке (действует на БПР), устройство изменения уставки Uy1 APB (действует на БН) и устройство изменения уставки тока ротора с двукратного на номинальное значение тока ротора На вход БОР поступают: напряжение с выхода БТ, напряжение с выхода БИП, пропорциональное нагреву генератора, команда от защиты ротора на ограничение перегрузки В результате сравнения этих сигналов с уставной напряжения Uу3 выдается команда на изменения уставки АРВ (БН) и предусматривается соответствующая сигнализация.
|
Из за большого объема этот материал размещен на нескольких страницах:
1 2 3 4 5 6 |



