Катализа́тор — химическое вещество, ускоряющее реакцию, но не входящее в состав продуктов реакции. Количество катализатора, в отличие от других реагентов, после реакции не изменяется. Обеспечивая более быстрый путь для реакции, катализатор реагирует с исходным веществом, получившееся промежуточное соединение подвергается превращениям и в конце расщепляется на продукт и катализатор. Затем катализатор снова реагирует с исходным веществом, и этот каталитический цикл многократно (до миллиона раз) повторяется.
Безотходные технологии.
Безотходная технология - технология, подразумевающая наиболее рациональное использование природных ресурсов и энергии в производстве, обеспечивающее защиту окружающей среды.
Безотходная технология - принцип организации производства вообще, подразумевающий использование сырья и энергии в замкнутом цикле. Замкнутый цикл означает цепочку первичное сырьё - производство - потребление - вторичное сырьё.
Экологическое топливо.
В современных автомашинах присутствует каталитический преобразователь или автомобильный катализатор. Задачей автомобильного катализатора является снижение количества вредных веществ в выхлопных газах. Среди них:
- окись углерода (СО) — ядовитый газ без цвета и запаха углеводороды, также известные как летучие органические соединения — один из главных компонентов смога, образуется за счёт неполного сгорания топлива оксиды азота (NO и NO2, которые часто объединяют под обозначением NOx) — также являются компонентом смога, а также кислотных дождей, оказывают влияние на слизистую человека.
В каталитических преобразователях существуют два различных типа катализаторов: восстанавливающий катализатор и окислительный катализатор. Оба типа состоят из керамической структуры, покрытой металлическим катализатором (обычно это платина, родий и/или палладий). Идея заключается в том, чтобы создать структуру, которая подставляет под поток выхлопных газов максимальную площадь катализатора и свести к минимуму задействованное при этом количество самого катализатора, так как используемые материалы весьма дороги. В некоторых преобразователях даже стали использовать золото с примесью более традиционных катализаторов. Золото дешевле по сравнению с остальными катализаторами, и может повысить степень окисления на 40 процентов, что необходимо для снижения количества вредных газов
Большинство современных выхлопных систем в автомобилях оснащены тремя каталитическими преобразователями, по одному для каждого из веществ, выброс которых необходимо уменьшить.
Восстанавливающий катализатор - первый этап каталитического преобразователя. Он использует платину и родий чтобы уменьшить выбросы NOx. Когда молекула NO или NO2 встречается с молекулами катализатора, от нее отделяется атом азота, высвобождая кислород - O2. Атом азота же связывается с другим атомом азота, образуя N2.
Окислительный катализатор - второй этап каталитического преобразователя. Он снижает количество несгоревшего топлива и окиси углерода в результате их сжигания (окисления) с помощью таких катализаторов, как платина и палладий. Этот катализатор также помогает СО вступить в реакцию с несгоревшим кислородом, образуя углекислый газ СО2.
Переработка отходов.
Перерабо́тка (другие термины: вторичная переработка, рециклинг отходов (англ. recycling), рециклирование и утилизация отходов) — повторное использование или возвращение в оборот отходов производства или мусора. Наиболее распространена вторичная, третичная и т. д. переработка в том или ином масштабе таких материалов, как стекло, бумага, алюминий, асфальт, железо, ткани и различные виды пластика. Также с глубокой древности используются в сельском хозяйстве органические сельскохозяйственные и бытовые отходы.
ТЕХНОЛОГИИ ПЕРЕРАБОТКИ ТВЁРДЫХ БЫТОВЫХ ОТХОДОВ.
В настоящее время в мировой практике реализовано более десятка технологий переработки твердых бытовых и промышленных отходов (ТБПО). Наиболее распространенными среди них являются термические способы. Анализ этих технологий показал, что они обладают рядом недостатков, основным из которых является неудовлетворительная экологическая чистота. Она связывается в последние годы главным образом с отходами, содержащими хлорорганические вещества и (или) выделяющие другие высокотоксичные органические соединения (фураны, диоксины и тп.). Диоксинообразующими компонентами ТБПО являются такие материалы как картон, газеты, пластмассы, изделия из поливинилхлорида и т. п.
Технологии по сжиганию отходов в топках с псевдосжиженным слоем и в циркулирующем псевдоожиженном слое не решают проблему утилизации и обезвреживания твёрдых остатков - шлака, и особенно летучей золы.
Сжигание ТБПО по технологии "Пиролиз и высокотемпературное сжигание" сложно аппаратурно как на стадий пиролиза и сжигания отходов, так и на стадии газоочистки.
Технология переработки отходов в печи Ванюкова при всей сложности системы газоочистки малоэффективна в смысле осаждения аэрозолей, а, следовательно, и образования диоксинов, т. е. не гарантирует необходимую экологическую обработку. Плавильная печь капиталоемкая и сложна в эксплуатации.
Из сказанного видно, что основополагающим при переработке ТБПО является проблема образования диоксидов.
Есть основание предполагать, что при обычном способе сжигания мусора в газовом тракте снова образуются токсичные соединения (диоксины, полиароматические углеводороды (ПАУ) и т. д.), где главную функцию синтеза и транспортировки выполняют аэрозоли сажи:
а) образование синтезгаза С + Н2О = СО + Н2;
б) гетерогенный каталитический синтез органических соединений на поверхности аэрозолей сажи;
в) сорбция продуктов синтеза на поверхности сажи.
СО + Н2 + НС1 = ПАУ, диоксины и т. д.
2. Катализ, тория и классификация. Типы катализаторов.
КАТАЛИЗ, ускорение химических реакций под действием малых количеств веществ (катализаторов), которые сами в ходе реакции не изменяются. Каталитические процессы играют огромную роль в нашей жизни. Катализ может быть положительным (когда скорость реакции увеличивается) и отрицательным (когда скорость реакции уменьшается). Для обозначения отрицательного катализа часто используют термин ингибирование. Катализ бывает гомогенным и гетерогенным (контактным). В гомогенном катализе катализатор состоит в той же фазе, что и реактивы реакции, в то время, как гетерогенные катализаторы отличаются фазой. Биологические катализаторы (ферментами), участвуют в регуляции биохимических процессов. Без катализаторов не могли бы протекать многие промышленные процессы.
Важнейшее свойство катализаторов – селективность, т. е. способность увеличивать скорость лишь определенных химических реакций из многих возможных. Это позволяет осуществлять реакции, протекающие в обычных условиях слишком медленно, чтобы им можно было найти практическое применение, и обеспечивает образование нужных продуктов.
Теории катализа. Для объяснения механизма каталитических реакций были предложены три группы теорий: геометрические, электронные и химическая. В геометрических теориях основное внимание обращено на соответствие между геометрической конфигурацией атомов активных центров катализатора и атомов той части реагирующих молекул, которая ответственна за связывание с катализатором. Электронные теории исходят из представления, что хемосорбция обусловливается электронным взаимодействием, связанным с переносом заряда, т. е. эти теории связывают каталитическую активность с электронными свойствами катализатора. Химическая теория рассматривает катализатор как химическое соединение с характерными свойствами, которое образует химические связи с реагентами, в результате чего формируется нестабильный переходный комплекс. После распада комплекса с высвобождением продуктов катализатор возвращается в исходное состояние. Последняя теория считается сейчас наиболее адекватной.
ТИПЫ КАТАЛИЗАТОРОВ Катализаторы классифицируют исходя из природы реакции, которую они ускоряют, их химического состава или физических свойств. Каталитическими свойствами обладают в той или иной степени практически все химические элементы и вещества – сами по себе или, чаще, в различных сочетаниях. По своим физическим свойствам катализаторы делятся на гомогенные и гетерогенные. Гетерогенные катализаторы – это твердые вещества, гомогенные диспергированы в той же газовой или жидкой среде, что и реагирующие вещества.
Группы катализаторов:
1.Металлы (массивные, чистые, сплавы, скелетные, нанесенные) - гетерогенные катализаторы.(Fe, Ni, Co, Pt, Pd)
2. Твердые бинарные соединения металлов МmЭn, где Э - О, S, Se, Te, As, P, C, N, Si, B, гетерогенные катализаторы. Из этой группы чаще всего используются оксиды или халькогениды металлов полупроводникового типа. ( MgO, ZnO, Fe2O3, Cr2O3, WO3, MoO3, V2O5, Al2O3и др. )
3. Кислоты и основания (гом и гет кат) - протонные кислоты Бренстеда (НА) в водных и неводных средах, апротонные кислоты Льюиса - Усановича (BF3, AlCl3, TiCl4, RI), протонные и апротонные центры твердых оксидов (оксиды алюминия, алюмосиликаты), любые типы оснований (в том числе твердые - МgO, CaCO3, ионообменные смолы). На них реакции кислотно-основного катализа, а именно крекинг нефтяных фракций (на алюмосиликатах и цеолитах), дегидратация и гидратация, синтез аминов из спиртов (на Al2O3), этерификация спиртов и кислот, конденсация альдегидов и кетонов. 4) Комплексы металлов, включая соли (гом и гет). 5) Ферменты (гом, гет).
Гетерогенные катализаторы обладают большой поверхностью, пронизанной многочисленными порами. Во многих случаях оксиды с большой площадью поверхности служат подложкой, на которой в виде небольших кластеров осаждаются частички металлического катализатора. Это обеспечивает эффективное взаимодействие реагентов в газовой или жидкой фазе с каталитически активным металлом. Особый класс гетерогенных катализаторов составляют цеолиты – кристаллические минералы группы алюмосиликатов. Гетерогенные катализаторы обычно имеют небольшое число активных центров, на долю которых приходится малая часть суммарной поверхности. Катализаторы могут утрачивать свою активность в присутствии каталитических ядов. Эти вещества связываются с активными центрами, блокируя их. Определение структуры активных центров является предметом интенсивных исследований.
3. Приготовление катализаторов.
Требования к промышленным катализаторам: 1) стойкость к ядам (S, N2); 2) стойкость к перегревам и недогревам; 3) механическая прочность; 4) срок службы должен быть не менее месяца, лучше — несколько лет. Катализаторы из метанола работают до 5 лет. В процессе приготовление нужно обеспечить высокую активную поверхность
Типы катализаторов по методам приготовления:1) осажденные; 2) пропиточные; 3) сплавленные.
1.Для катализаторов с развитой удельной поверхностью наибольшее распространение получил метод осаждения (процесс образования твердой фазы в результате химической реакции при сливании растворов исходных компонентов. Переход растворенного вещества в осадок — совокупность двух процессов: образования актив центров твердой фазы и роста кристаллов или укрупнения гёлеобразных частиц при одновременном их осаждении) из водных растворов солей с последующим прокаливанием образующихся соединений (многие оксиды металлов). При этом предпочтительно использование водного NH3, поскольку отпадает необходимость отмывки осадка от щелочных металлов. При увеличении рН среды образуется гидроксид, содержащий примеси основных солей. Для большинства гидроксидов металлов размер частиц после осаждения составляет 4-5 нм. В дальнейшем более растворимые гидроксиды могут подвергаться рекристаллизации с образованием укрупненных частиц размером 10-103 нм. Для получения смешанных оксидных катализаторов применяют методы осаждения из смеси различных солей, например, осаждение нерастворимых СоМоО4 из растворов молибдата аммония и нитрата кобальта
2.Металлические (реже оксидные) катализаторы готовят обычно(пропиточные катализаторы) нанесением активного компонента на носитель. При проведении реакций в кинетической области выгодно равномерное распределение катализаторы по всему объему пористой гранулы носителя, во внутреннедиффузионной области - распределение активного компонента вблизи наружной поверхности гранулы. Выбранный носитель (Al2О3, силикагель и т. д.) пропитывают раствором, содержащим необходимые компоненты катализаторы, подвергают сушке и нагреванию. Для равномерного распределения активного компонента на носителе применяют спец. режимы сушки.
3. Сплавные катализаторы готовятся путем сплавления нескольких каталитически активных металлов с алюминием или кремнием, роль которых сводится к приданию определенной структуры катализатору. Сплав обрабатывается едкой щелочью, которая растворяет и вымывает алюминий и кремний. В результате образуется сильно пористая масса губчатого вида. Это и есть активный сплавной, или скелетный, катализатор.
Формирование катализатора: коагуляция в капле, экструзия, таблетирование, вмазывание пасты, гранулирование, сушка в распылительной сушилке, размол материала. Формовку материала коагуляцией в капле и сушкой в распылительной сушилке широко используют при изготовлении осажденных катализаторов. Наиболее универсальными методами являются экструзия пасты и таблетирование.
Цилиндрические гранулы получают выдавливанием (экструзией) влажной массы с помощью массивного винта (шнека) через отверстия нужного диаметра, после чего разрезают полученный жгут на отдельные цилиндрики. Последние могут быть закатаны в сферические гранулы в специальных грануляторах.
Таблетирование проводят под давлением до 30 МПа, получают гранулы в виде цилиндров, колец, седел, звездочек и т. д. В качестве связующих материалов используют тальк, графит, жидкое стекло, некоторые органические кислоты и другие вещества. Вмазывание пасты в отверстия перфорированной стальной пластины возможно для гранулирования осадков различной природы и консистенции. Размер получаемых гранул определяется толщиной пластины и диаметром отверстий. После подсушки гранулы выбивают из пластины специальным штампом либо выдавливают сжатым воздухом.
Распылительная сушка, заключающаяся в быстром обезвоживании суспензии катализаторы вследствие разности парциальных давлений паров жидкости в окружающей среде и на поверхности движущихся капель высушиваемого катализаторы Таким методом получают однородные частицы сферической формы с размерами порядка 100 мкм, например, в производстве алюмосиликатных катализаторы.
Размол монолитных катализаторов осуществляют на дробилках и фракцию отделяют на виброситах или в барабанных сепараторах. При этом частицы имеют неправильную форму, наблюдается большое количество отходов в виде мелочи и пыли, но интервал получаемых размеров зерна может быть очень широк.
4. Каталитичесике реактора
Цель работы реактора – обеспечить благоприятный режим работы катализатора.
2 типа реакторов:
1) реакторы идеального вытеснения (аппараты, в которых движение
реагентов носит поршеневой характер, то есть каждый предыдущий объем,
проходящий через аппарат, не смешивается с последующим, так как вытесняется им.)
2) реакторы идеального смешения (аппараты, в которых потоки
реагентов мгновенно и равномерно перемешиваются во всем реакционном объеме).
Каталитические реакторы могут быть с неподвижным, движущимся и псевдоожиженным слоем катализатора.
Адиабатический реактор представляет собой металлический цилиндр, в нижней части которого находится решетка, на которую насыпается катализатор в виде различного типа гранул: таблеток, шариков, зёрен неправильной формы и т. д. Газовую реакционную смесь можно направлять в аппарат как сверху вниз, так и снизу вверх. Стенки цилиндра теплоизолированы.
Самый простой тип каталитических реакторов. Катализатору там некомфортно. Преимущество: простота.
Эта конструкция используется в настоящее время, в основном, при создании экологически чистых технологий для каталитической очистки выходных газов от окислов азота и серы, сероводорода, органических веществ и т. д., а также при разработке малотоннажных процессов.

Реакторы с кипящим слоем катализатора. Микросферический катализатор витает в потоке паров сырья. По мере закоксовывания частицы катализатора тяжелеют и падают вниз. Далее катализатор выводится на регенерацию, которая проходит также в кипящем слое, а продукты идут на разделение. Типовые установки - 1А/1М, 43-103. Реакторы кипящего слоя применяют в промышленности для крекинга нефтепродуктов на алюмосиликатном катализаторе. Эти реакторы являются самыми крупными аппаратами с кипящим слоем катализатора.
Изотермические реактора выдерживают все тепло равномерно. Примерами изотермич реакоров являются трубчатый реактор, пластинчатый
Трубчатый реактор заполняется твердым катализатором и через него пропускается поток газа или жидкости. Такой реактор подходит для реакций, протекающих с большой скоростью. Реактор может быть изготовлен в варианте с нисходящим или восходящим потоком. В нем может быть более 2 тыс трубочек, чем они тоньше, тем изотермичнее реактор. Дорого.
И-исходные в-ва; П - продукты р-ции; Т - теплоноситель; К – катализатор.
Пластинчатый:

Реактора с радиальным движением, — лучшее распределение газосырьевого потока по сечению аппарата, меньшее гидравлическое сопротивление потоку при прохождении через слой катализатора, при проектировании новых и реконструкции действующих установок в основном используют реакторы с радиальным вводом сырья. При этом реакторы с радиальным движением потока применяются главным образом в парогазовых процессах. Если в газосырьевом потоке имеется жидкая фаза, то это может привести к накапливанию в реакторе жидкости и нарушению режима его работы. Газосырьевая смесь проходит через слой катализатора в радиальном направлении, т. е. от периферии к центру. Такое конструктивное решение позволяет в несколько раз снизить потери давления в потоке. Но, как было показано выше, реактор с радиальным вводом желательно использовать только в том случае, когда сырье находится либо в жидком, либо в парогазовом состоянии.
Суспензионный.
![]() |
5 Цеолиты, строение, классификация, получение.
Цеолиты резко повлияли на защиту ОС(уменьшение парниковых газов), повышение производительности, качество продукции, создание экологически чистого моторного топлива, появились биологически разлагаемые детергенты(стиральные порошки) и упаковочные материалы, на переработку отходов, глубину переработки нефти, возможность переработки газа и альтернативных топлив(коряво)).
Цеолиты — алюмосиликаты с кристаллической решеткой и открытыми полостями, занятыми ионами металлов и водой. Эти ионы и вода имеют подвижность, позволяющую осуществить катионный обмен и дегидратацию.
Впервые были синтезированны в 1938 году, в 1954 началось промышленное производство и использование в качестве осушителей (они впитывают воду до 26% от своего веса), 1962 — осуществленна денормализация (намеренное изменение структуры)
Кристаллическая структура цеолитов природных и искусственных образована тетраэдрическими группами SiO2/4 и AlO2/4, объединёнными общими вершинами в трёхмерный каркас, пронизанный полостями и каналами (окнами) размером 2-15 Ангстерм. Открытая каркасно-полостная структура цеолитов [AlSi]O4- имеет отрицательный заряд, компенсирующийся противоионами (катионами металлов, аммония, алкиламмония и др. ионов, введённых по механизму ионного обмена) и легко дегидратирующимися молекулами воды.
По структурно-химической классификации цеолиты относятся к каркасным алюмосиликатам щелочных и щелочно-земельных элементов.
По происхождению природные цеолиты — гидротермальные, экзогенные, реже метаморфические минералы.
Искусственно синтезированные цеолиты (пермутиты) находят широкое применение в водоочистительных приборах, как адсорбенты, ионообменники, молекулярные сита; применяют в качестве доноров и акцепторов электронов. Также цеолиты получили весьма широкое применение как катализаторы многих процессов нефтехимии и нефтепереработки и как гетерогенных катализаторов. Широко используются в аналитической химии в качестве цеолит-модифицированных электродов; для обнаружения газов; для разделительных и концентрационных методов.
Наиболее распространённые представители группы цеолитов: садалиты, шабазиты, мордениты, натролиты, гейландиты.
Возможности получения цеолитов с заданной структурой и составом определяются температурой, составом алюмосиликатных систем и особенно природой щелочного компонента. В ряде случаев результаты синтеза зависят также и от состояния исходных реагентов используемых при синтезе. Если синтез цеолитов осуществляется путем нагревания щелочных силикаалюмогелей, предварительно полученных смешением растворов силикатов и алюминатов, то при выбранной температуре природа кристаллизующихся цеолитов и состав кристаллов зависят только от состава гелей. (картинка с получением у меня)
6. Применение цеолитов для процессов осушки, очистки и денормализации углеводородов.
Синтетические цеолиты - наиболее дорогие адсорбенты, но их использование на установке осушки существенно снижает эксплуатационные расходы
Уникальная структура синтетических цеолитов наряду с осушкой газа позволяет извлечь тяжелые углеводороды. Цеолиты более устойчивы к воздействию низких температур, чем силикагель. Опыт эксплуатации адсорбентов в условиях северных месторождений, а также лабораторные исследования показывают, что при многократных воздействиях низких температур силикагель растрескивается: обводненный силикагель разрушается на 15-20%, а регенерированный - на 5-7%; цеолит же в этих условиях визуально не изменяется и не снижает своих эксплуатационных свойств. В зависимости от удельного количества извлекаемых компонентов, глубины осушки газа, характеристики применяемого оборудования и свойства адсорбентов на практике могут реализоваться схемы 3-х и 2-х адсорберных установок осушки газа.
Особенности цеолита как осушителя: работают при малых давлениях; высокая сорбционная емкость по воде про высоких температурах.
При адсорбционной очистке из нефтепродуктов удаляются непредельные углеводороды, смолы, кислоты и др., а также полициклические ароматические и нафтеноароматические углеводороды. Адсорбционную очистку осуществляют при контактировании нагретого продукта с тонкодисперсными адсорбентами(контактная очистка) или фильтрацией продукта через зёрна адсорбента. Избирательная адсорбция при помощи молекулярных сит (цеолитов) позволяет выделить нормальные парафины из лёгких бензиновых и керосино-газойлевых фракций.
С помощью цеолитов также можно очищать этилен от пропилена и ацетилена (чистота 99.9%! очищать тяжело, процесс идет при ниpких температурах — 70). Очистка газов от СО2 (применяются цеолиты с большим типом окна — фажазиты) и от серного ангидрида, вызывающего кислотные дожди.
Денормализация углеводородов (своими словами) намеренное изменение структуры при пропускании через реактор с использовнием цеолитов. Были обычные С6-С10, а стали iС6-С10 — готовым высокоотановым бензином. Потому что мохнатые, чем мохнатее строение углеводорода, тем выше октан(ингибировани взрыва).
7. цеолитные катализаторы,-гетерогенные многофазные катализаторы на основе цеолитов; один из видов катализаторов процессов нефтепереработки. Представляют собой кристаллич. цеолиты, включенные в матрицу. Цеолиты, входящие в состав цеолитсодержащих катализаторов, имеют вид каркаса, построенного из бесконечной одно-, двух - или трехмерной сетки тетраэдров SiO4 и А1О4, связанных общими атомами О, и пронизанного полостями и каналами. Матрица цеолитсодержащего катализатора может состоять из А12О3, SiO2, глины или аморфного алюмосиликата (иногда из смеси этих в-в); в ней распределен и закреплен кристаллический цеолит.
При протекании реакции диспропорционирования парафиновых углеводородов на морденитсодержащих цеолитных катализаторах в продуктах реакции не обнаруживаются углеводороды с молекулярной массой выше исходного, так как имеет место реакция их гидрокрекинга Процессы изомеризации пеитан-гексановых фракций. Существующие в настоящее время промышленные процессы изомеризации пентан-гекса-новых фракций осуществляются на алюмоплатиновых катализаторах высокотемпературной и низкотемпературной изомеризации, а также на цеолитных катализаторах.
Процессы изомеризации пентан-гексановых фракций на цеолитных катализаторах. Среди процессов, в которых применяются цеолитные катализаторы для изомеризации пентан-гексановых фракций, промышленное применение получили процесс хайзомер фирмы Shell и созданный на его основе комбинированный процесс полной изомеризации фирмы Union Carbide.
Конденсация ксилолов и метанола на цеолитных катализаторах : Результаты конденсации ксилолов, тулуола и метанола на цеолитных катализаторах. Изучение реакции конденсации метилнафталшюв и метанола на цеолитных катализаторах
Таким образом, при взаимодействии сс-метил, р-метилнафталинов и метанола на цеолитных катализаторах с ионообменными катионами калия и рубидия, как и в случае толуола, метилирование протекает в боковую цепь с образованием соответствующих винил - и этилнафталинов, что не удается осуществить ни на одном из известных катализаторов.
АЛКИЛИРОВАНИЕ ИЗОПАРАФИНОВ ОЛЕФИНАМИ НА ЦЕОЛИТНЫХ КАТАЛИЗАТОРАХ
Подтверждением предположения могут служить результаты для других реакций карбоний-ионного типа. Например, олефины способствуют ускорению крекинга w-алканов на цеолитных катализаторах, лишь будучи взятыми в определенных, «пороговых» концентрациях. Если учесть независимо протекаютуя обратимую реакцию изомеризации бутена-1 в бутен-2, то можно допустить ч го в определенный момент времени концентрация бу-тена в определенной зоне слоя катализатора может быть ниже, чем в последующей.
Обладая высокой алкилирующей способностью в начальный период протекания реакции, катализатор постепенно утрачивает ее, проявляя лишь изомеризующую и впоследствии димеризую-щую или полимеризующую активность. При этом правильнее, безусловно, говорить о том, что изначально катализатор способен инициировать указанные процессы, однако постепенно его алкилирующая функция ослабляется с сохранением сначала изомеризующсй, а затем — только полимеризующей функций. Последние две функции не обнаружены нами сразу только по причине высоких разбавлений бутена-1 изобутаном. Реализованные условия препятствуют заметному контакту бутена с поверхностью катализатора, благодаря чему процессы изомеризации и димеризации бутена протекают лишь в незначительных масштабах.
КАТАЛИТИЧЕСКИЙ РЕФОРМИНГ, каталитич. переработка бензиновых фракций (в осн. прямогонных) под давлением Н2 с целью получения высокооктановых автомобильных бензинов, ароматич. углеводородов (бензола, толуола, ксилолов и др.) и водородсодержащего газа. Каталитический реформинг-один из важнейших процессов нефтеперерабатывающей и нефтехим. пром-сти.
Физико-химические основы процесса. Каталитический реформинг осуществляют в реакторах с неподвижным или движущимся слоем катализатора. В первом случае процесс проводят под давлением 1,5-4 МПа, что обеспечивает достаточную продолжительность работы катализатора без регенерации. Во втором случае (давление ок. 1 МПа) катализатор непрерывно выводят из реакторов и подвергают регенерации в отдельном аппарате. Несмотря на разницу в технол. оформлении и катализаторах, общий характер превращений углеводородов в обоих случаях одинаковый, различаются только скорости отдельных р-ций. Осн. процессы каталитического реформинга приводят к образованию ароматич. и изопарафиновых углеводородов. Ароматич. углеводороды получают в результате дегидрирования 6-членных и дегидроизомеризации алкилированных 5-членных нафтеновых углеводородов, а также дегидроциклизации парафиновых углеводородов. Изопарафиновые углеводороды образуются гл. обр. при изомеризации и гидрокрекинге более высокомол. парафиновых углеводородов. Одновременно происходят побочные р-ции - гидрирование и полимеризация непредельных углеводородов, деалкилирование и конденсация ароматич. углеводородов, способствующие отложению кокса на пов-сти катализатора. При каталитическом реформинге нафтеновые углеводороды на 90-95% превращ. в ароматические; степень конверсии парафиновых углеводородов зависит от давления (табл. 1). С повышением общего давления и одновременно парциального давления Н2 снижается выход ароматич. углеводородов и интенсифицируется разложение парафинов; кроме того, уменьшается кок-сообразование и увеличивается продолжительность работы катализатора без регенерации
КАТАЛИТИЧЕСКИЙ КРЕКИНГ, термокаталитич. переработка нефтяного сырья с целью получения продуктов меньшей мол. массы - компонентов высокооктановых бензинов, легкого газойля, углеводородных газов С3-С4 и др. Каталитический крекинг - один из важнейших процессов, обеспечивающих глубокую переработку нефти. Осн. достоинство процесса - большая эксплуатац. гибкость: возможность перерабатывать практически любые нефтяные фракции в высококачеств. продукты; сравнительная легкость совмещения с др. процессами, напр., с алкилированием, гидрокрекингом, гидроочисткой, адсорбц. очисткой, деасфальтизацией и т. д. Такой универсальностью объясняется весьма значит. доля каталитического крекинга в общем объеме переработки нефти, напр., в 1984 в США - более 30%, в Зап. Европе - 10%.
8. Приро́дный газ — смесь газов, образовавшаяся в недрах земли при анаэробном разложении органических веществ.
Природный газ относится к полезным ископаемым. Природный газ в пластовых условиях (условиях залегания в земных недрах) находится в газообразном состоянии — в виде отдельных скоплений (газовые залежи) или в виде газовой шапки нефтегазовых месторождений, либо в растворённом состоянии в нефти или воде. При нормальных условиях (101,325 кПа и 20 °С) природный газ находится только в газообразном состоянии.
Основную часть природного газа составляет метан (CH4) — до 98 %. В состав природного газа могут также входить более тяжёлые углеводороды — гомологи метана:
этан (C2H6),пропан (C3H8),бутан (C4H10),
а также другие неуглеводородные вещества:
водород (H2),сероводород (H2S),диоксид углерода (СО2),азот (N2),гелий (Не).
Чистый природный газ не имеет цвета и запаха. Чтобы можно было определить утечку по запаху, в газ добавляют небольшое количество веществ, имеющих сильный неприятный запах (т. н. одорантов). Чаще всего в качестве одоранта применяется этилмеркаптан.
Для облегчения транспортировки и хранения природного газа его сжижают, охлаждая при повышенном давлении.
Природный газ находится в земле на глубине от 1000 метров до нескольких километров. Сверхглубокой скважиной недалеко от города Новый Уренгой получен приток газа с глубины более 6000 метров. В недрах газ находится в микроскопических пустотах (порах). Поры соединены между собой микроскопическими каналами — трещинами, по этим каналам газ поступает из пор с высоким давлением в поры с более низким давлением до тех пор, пока не окажется в скважине. Движение газа в пласте подчиняется определённым законам.
Газ добывают из недр земли с помощью скважин. Скважины стараются разместить равномерно по всей территории месторождения. Это делается для равномерного падения пластового давления в залежи. Иначе возможны перетоки газа между областями месторождения, а также преждевременное обводнение залежи.
Газ подготавливают по различным схемам. Согласно одной из них, в непосредственной близости от месторождения сооружается установка комплексной подготовки газа (УКПГ), на которой производится очистка и осушка газа в абсорбционных колоннах. Такая схема реализована на Уренгойском месторождении.
Если газ содержит в большом количестве гелий либо сероводород, то газ обрабатывают на газоперерабатывающем заводе, где выделяют гелий и серу
В настоящее время основным видом транспорта является трубопроводный. Газ под давлением 75 атмосфер прокачивается по трубам диаметром до 1,4 метра. По мере продвижения газа по трубопроводу он теряет кинетическую энергию, преодолевая силы трения как между газом и стенкой трубы, так и между слоями газа, которая рассеивается в виде тепла. Поэтому через определённые промежутки необходимо сооружать компрессорные станции (КС), на которых газ дожимается до 75 атм и охлаждается. Сооружение и обслуживание трубопровода весьма дорогостоящи, но тем не менее — это наиболее дешёвый с точки зрения начальных вложений и организации способ транспортировки газа на небольшие и средние расстояния.
Кроме трубопроводного транспорта широко используют специальные танкеры — газовозы. Это специальные суда, на которых газ перевозится в сжиженном состоянии в специализированных изотермических емкостях при температуре -градусов Цельсия. При этом степень сжатия достигает 600 раз в зависимости от потребностей. Таким образом, для транспортировки газа этим способом, необходимо протянуть газопровод от месторождения до ближайшего морского побережья, построить на берегу терминал, который значительно дешевле обычного порта, для сжижения газа и закачки его на танкеры, и сами танкеры. Обычная вместимость современных танкеров составляет порядка от 150.000 до 250.000 м³. Такой метод транспортировки является значительно более экономичным, чем трубопроводный, начиная с расстояний до потребителя сжиженного газа более 2000–3000 км, так как основную стоимость составляет не транспортировка, а погрузочно - разгрузочные работы, но требует более высоких начальных вложений в инфраструктуру, чем трубопроводный. К его достоинствам относится так же тот факт, что сжиженный газ куда более безопасен при перевозке и хранении, чем сжатый.
В экологическом отношении природный газ является самым чистым видом минерального топлива. При сгорании его образуется значительно меньшее количество вредных веществ по сравнению с другими видами топлива. Однако сжигание человечеством огромного количества различных видов топлива, в том числе природного газа, за последние полвека привело к некоторому незначительному увеличению содержания углекислого газа в атмосфере, который является парниковым газом. Некоторые ученые на этом основании делают вывод об опасности возникновения парникового эффекта и как следствие — резкого потепления климата. В связи с этим в 1997 г. некоторыми странами был подписан Киотский протокол по ограничению парникового эффекта. По состоянию на 26 марта 2009 Протокол был ратифицирован 181 страной мира (на эти страны совокупно приходится более чем 61 % общемировых выбросов). Протокол является первым успешным рыночным механизмом по уменьшению выбросов парниковых газов в атмосферу. Следующим шагом было внедрение в действие с весны 2004 года негласной альтернативной глобальной программы ускоренного преодоления последствий техноэкологического кризиса. Основой программы стало установление адекватного ценообразования на энергоносители по их топливной калорийности. Цена определяется исходя из стоимости получаемых энергий на конечном потреблении из единицы измерения энергоносителя. С августа 2004 года по август 2007 года было рекомендовано и поддерживалось регуляторами соотношение $0,10 за киловаттчас (средняя стоимость нефти $68 за баррель). С августа 2007 года была произведена ревальвация соотношения до $0,15 за киловаттчас
9. Синтез-газ
Синтез-газ — смесь монооксида углерода и водорода. В промышленности получают паровой конверсией метана, парциальным окислением метана, газификацией угля. В зависимости от способа получения соотношение CO:Н2 варьируется от 1:1 до 1:3.
В зависимости от применяемого сырья и вида конверсии (водяным паром или нестехиометрическим количеством О2) соотношение компонентов в газовой смеси изменяется в широких пределах:
СН4 + Н2О : СО + 3Н2 Паровая конверсия
СН4 + ½O2 : СО + 2Н2- парциальное окисление
—СН2—+ Н2О:СО + 2Н2
—СН2—+ ½O2 :СО + Н2
Это соотношение определяется также методом и условиями газификации углей. По наиболее распространенному методу Лурги получают сырой газ след, состава: 15-18% СО, 38-40% Н2, 9-11% СН4, 30-32% СО2; с повышением температуры увеличивается доля СО, с возрастанием давления - Н2 и СН4. Примесями могут быть инертные газы (N2 и др.) и Н2S, если сырье содержало серу. Синтез-газ очищают от Н2S и СО2 селективными растворителями; соотношение между СО и Н2 регулируют, если необходимо, конверсией оксида углерода водяным паром.
Синтез-газ получают также наряду с целевым продуктом ацетиленом при окислительном пиролизе природного газа.
В азотной промышленности синтез-газ называют смесь N2 и Н2, применяемую в синтезе аммиака.
Катализаторы-металлы 8-й группы, температура 700*С
Первым способом получения синтез-газа была газификация каменного угля, которая была осуществлена еще в 30-е годы XIX века в Англии с целью получения горючих газов: водорода, метана, монооксида углерода. Этот процесс широко использовался во многих странах до середины 50-х годов XX века, а затем был вытеснен методами, основанными на использовании природного газа и нефти. Однако в связи с сокращением нефтяных ресурсов значение процесса газификации снова стало возрастать.
В настоящее время существуют три основных промышленных метода получения синтез-газа.
1. Газификация угля. Процесс основан на взаимодействии угля с водяным паром:
C + H2O = H2 + CO.
Эта реакция является эндотермической, равновесие сдвигается вправо при температурах ºС. Разработаны технологические процессы, использующие парокислородное дутье, при котором наряду с упомянутой реакцией протекает экзотермическая реакция сгорания угля, обеспечивающая нужный тепловой баланс:
C + 1/2O2 = CO.
2. Конверсия метана. Реакция взаимодействия метана с водяным паром проводится в присутствии никелевых катализаторов (Ni-Al2O3) при повышенных температурах (800-900ºС) и давлении:
CH4 + H2O = CO + 3H2.
В качестве сырья вместо метана может быть использовано любое углеводородное сырье.
3. Парциальное окисление углеводородов. Процесс заключается в неполном термическом окислении углеводородов при температурах выше 1300ºС:
CnH2n+2 + 1/2nO2 = nCO + (n + 1)H2.
Способ применим к любому углеводородному сырью, но наиболее часто в промышленности используют высококипящую фракцию нефти - мазут.
10.СИНТЕЗ ФИШЕРА-ТРОПША
Синтез Фишера-Тропша может рассматриваться как реакция восстановительной олигомеризации монооксида углерода, при которой образуются углерод-углеродные связи, и в общем виде она представляет собой сложную комбинацию ряда гетерогенных реакций, которую можно представить суммарными уравнениями:
nCO + 2nH2 = (CH2)n + nH2O,
2nCO + nH2 = (CH2)n + nCO2 .
Продуктами реакции являются алканы, алкены и кислородсодержащие соединения, то есть образуется сложная смесь продуктов, характерная для реакции полимеризации. Первичными продуктами синтеза Фишера-Тропша являются a - и b-олефины, которые превращаются в алканы в результате последующего гидрирования. Природа применяемого катализатора, температура, соотношение СО и Н2 существенно сказываются на распределении продуктов. Так, при использовании железных катализаторов велика доля олефинов, тогда как в случае кобальтовых катализаторов, обладающих гидрирующей активностью, преимущественно образуются насыщенные углеводороды.
В настоящее время в качестве катализаторов синтеза Фишера-Тропша в зависимости от поставленных задач (повышение выхода бензиновой фракции, увеличение выхода низших олефинов и др.) используются как высокодисперсные железные катализаторы, нанесенные на оксиды алюминия, кремния и магния, так и биметаллические катализаторы: железо-марганцевые, железо-молибденовые, металлы VIII группы: наиболее активен Ru, затем Co, Fe, Ni. Для увеличения поверхности их часто наносят на пористые носители, так силикагель и глинозём. В промышленности нашли применение только Fe и Co. Рутений слишком дорог, кроме того, его запасы на Земле слишком малы для использования в качестве катализатора в многотоннажных процессах. На никелевых катализаторах при атмосферном давлении образуется в основном метан (n=1), при повышении же давления никель образует летучий карбонил и вымывается из реактора.
Побочными реакциями синтеза углеводородов из СО и Н2 являются:
-гидрирование оксида углерода до метана: СО + 3Н2 → СН4 + Н2О + 214 кДж/моль
-реакция Белла – Будуара (диспропорционирование СО): 2СО → СО2 + С
-равновесие водяного газа: СО + Н2О ↔ СО2 + Н2
Термодинамические закономерности для продуктов синтеза ФТ таковы:
Возможно образование из СО и H2 углеводородов любой молекулярной массы, вида и строения кроме ацетилена.
Вероятность образования углеводородов уменьшается в ряду: метан > другие алканы > алкены. Вероятность образования нормальных алканов уменьшается, а нормальных алкенов повышается с увеличением длины цепи.
Повышение общего давления в системе способствует образованию более тяжелых продуктов, а увеличение парциального давления водорода в синтез-газе благоприятствует образованию алканов.
В настоящее время две компании коммерчески используют свои технологии, основанные на процессе Фишера – Тропша. Shell в Бинтулу, Малайзия, использует природный газ в качестве сырья и производит, преимущественно, малосернистое дизельное топливо. Процесс Фишера – Тропша — это хорошо проработанная технология, уже применённая в больших масштабах, хотя её распространению мешают высокие капитальные затраты, высокие затраты на эксплуатацию и ремонт и относительно низкие цены на сырую нефть. В частности, использование природного газа как исходного сырья становится целесообразным, когда используется «stranded gas», то есть источники природного газа находящиеся далеко от основных городов, которые нецелесообразно эксплуатировать с обычными газопроводами и технологией LNG. {картинка только так влезает}


11. Получение спиртов и олефинов из синтез-газа. Синтол – процесс оксосинтез.
Органический синтез на основе оксида углерода получил за последние десятилетия очень большое промышленное развитие. Главное практическое применение получили следующие процессы:
1) синтезы из оксида углерода и водорода, применяемые для получения алифатических углеводородов и спиртов (процессы Фишера–Тропша);
2) процессы оксосинтеза, или гидроформилирования олефинов, ведущие к образованию альдегидов и из них — первичных спиртов;
3) синтез карбоновых кислот и их производных (сложных эфиров, ангидридов и др.).
Масштабы производств на основе оксида углерода очень значительны: около 35 млн. т/г метанола, около 10 млн. т/г продуктов оксосинтеза — спиртов и альдегидов, более 50% всей уксусной кислоты (общий объем производства более 5 млн. т) и существенная доля уксусного ангидрида (общий объем производства более 1,2 млн. т). В настоящее время производство синтез–газа, CO и продуктов на их основе базируется на природном газе и нефти,
СИНТЕЗЫ ИЗ ОКСИДА УГЛЕРОДА И ВОДОРОДА
Каталитические превращения СО и Н2 очень многообразны, но из них можно выделить два наиболее важных: синтез углеводородов, в том числе топлива, и получение спиртов, особенно метанола.
СИНТЕЗ УГЛЕВОДОРОДОВ ИЗ СО И H2
Одной из хорошо известных реакций СО и Н2 является образование метана прикатализе металлическим никелем при 200—250°С под давлением:
(метанирование)
В 20-х годах XX в. Э. Фишер и Г. Тропш обнаружили, что из смеси СО и Н2 при добавлении к металлическим катализаторам щелочей и высоком давлении (10–15 МПа) образуется смесь кислородсодержащих соединений, а при понижении давления до 3 МПа получаются главным образом углеводороды. В последнем случае получаемые продукты состоят из парафинов и олефинов, большей частью линейного строения и с концевым положением двойной связи, а
также из некоторого количества кислородсодержащих соединений, в основном спиртов и карбонильных соединений. С кобальтом, обладающим гидрирующей активностью, реакция идет с выделением воды и преимущественным образованием парафинов, а с железом — с образованием диоксида углерода и высоким содержанием олефинов в продуктах:

(восстановительная олигомеризация у. в вроде это и есть Синтол))
По фракционному составу углеводороды представляют собой смесь низших гомологов (С3–С4), бензина, дизельного топлива, мягкого и твердого парафина. Групповым и фракционным составом продуктов можно управлять, изменяя температуру, давление и катализаторы. В частности, синтез можно направить на преимущественное образование углеводородов изостроения, обладающих более высоким октановым числом, линейных α-олефинов и т. д.
До 1945 г. синтез моторного топлива по методу Фишера и Тропша на основе угольного сырья получил значительное развитие в Германии (смесь углеводородов — когазин (от Kohle–Gas–Benzin), а ее бензиновая фракция — синтин (синтетический бензин)). Позднее, с развитием нефтехимии, интерес к этим процессам резко снизился, но в последние годы вновь возрастает. Сейчас наиболее масштабно углеводородное топливо из угля производят в ЮАР — более 5 млн. т/год на заводах фирмы “Sasol”. Новые заводы пока в основном строятся в странах, не
имеющих своего нефтяного сырья, — в Австралии, Новой Зеландии, Японии и др.
СИНТЕЗ УГЛЕВОДОРОДОВ ИЗ МЕТАНОЛА
Синтез углеводородов можно осуществить не только из СО и Н2, но _______и из метанола (фирма “Mobil”) и/или диметилового эфира (ДМЭ) при катализе цеолитами:
![]()
Жидкие углеводороды в получаемом продукте содержат не более 11 атомов С, т. е. соответствуют бензиновой фракции. Полученный бензин содержит значительное количество ароматических углеводородов, имеет о. ч. 92–95, что существенно лучше, чем у бензина, получаемого по классическому методу Фишера–Тропша. В газе находятся низшие олефины и парафины. Варьируя условия, можно получать больше этилена или пропилена с бутенами
СИНТЕЗ СПИРТОВ ИЗ СО И Н2. ПОЛУЧЕНИЕ МЕТАНОЛА.
При высоком давлении процесс Фишера–Тропша приводит к образованию смеси кислородсодержащих соединений — спиртов, альдегидов, кетонов, карбоновых кислот и сложных эфиров (синтол). Процесс можно направить в сторону образования высших или низших спиртов (например, изобутанола). Однако наибольшее значение из всех этих процессов получил синтез метанола. Метанол — один из основных продуктов многотоннажной химии, широко ис-
пользуется для получения множества ценных химических веществ: формальдегида, МТБЭ, уксусной кислоты, метилметакрилата, диметилтерефталата, растворителей, аминов и др. Раньше метанол получали сухой перегонкой древесины (древесный спирт), но этот метод полностью вытеснен синтезом из оксида углерода и водорода. Синтез метанола из СО и Н2 был впервые разработан Патаром в 1924 г., применившим в качестве катализатора ZnO. Затем оксид цинка стали активировать оксидом хрома, а в настоящее время используют Zn–Cu–Cr–O–катализаторы. Образование метанола из оксида углерода и водорода протекает по обратимой высоко экзотермической реакции
![]()
Кроме метанола, в заметных количествах образуются ДМЭ (за счет дегидратации метанола), метан (как продукт гидрирования метанола и СО), диоксид углерода и вода:

причем ДМЭ в последние годы не считается побочным продуктом. Другие спирты также можно получать на основе СО и Н2. Так, по реакции гомологизации метанола образуется этанол:
![]()
ПРОЦЕСС ОКСОСИНТЕЗА
Synthoi синтол — процесс синтеза углеводородов и кислородсодержащих продуктов из окиси углерода и водорода ( а ваще это для качков херь)
Реакция взаимодействия олефинов и синтез-газа с образованием альдегидов:
![]()
была открыта О. Рёленом в 1938 г. При этом происходит присоединение формильной группы —СНО и водорода по двойной связи, поэтому эту реакцию называют гидроформилированием. Технологии, основанные на этой реакции, помимо стадии гидроформилирования, обязательно включают дореакционную стадию получения катализатора, послереакционную стадию удаления катализатора из продуктовой массы, часто — стадию гидрирования альдегидов, а также стадию
выделения продуктов. Совокупность всех этих стадий называют процессом оксосинтеза. Очень часто понятия гидроформилирования и оксосинтеза отождествляют. Так как практическое значение имеют преимущественно н-альдегиды и первичные спирты линейного строения, очень важным является соотношение оксопродуктов нормального и изостроения. На кобальткарбонильных катализаторах отношение н-:изо - составляет (3,5÷4):1, на модифицированных кобальтовых достигает (8÷10):1, на родиевых — даже (15÷25):1. При этом модифицированные Co–катализаторы обладают сильным гидрирующим действием, поэтому уже на стадии гидроформилирования выход спиртов составляет более 80 %. При гидроформилировании на Co–карбонильных катализаторах 80 %, а на Rh–катализаторах более 95 % продуктов составляют альдегиды.
12. Метанол: производство, особенности аппаратуры, катализаторы. Метанол как заменитель нефти при производстве продуктов нефтехимии.
Метанол важнейший по значению и масштабам производства органический продукт, выпускаемым хим. промышленностью. Впервые метанол был найден в древесном спирте в 1661 г., но лишь в 1834 г. был выделен из продуктов сухой перегонки древесины Думасом и Пелиготом. В это же время была установлена его химическая формула. Способы получения метилового спирта могут быть различны: сухая перегонка древесины, термическое разложение формиатов, гидрирование метилформиата, омыление метилхлорида, каталитическое неполное окисление метана, каталитическое гидрирование окиси и двуокиси углерода(так получают сейчас). Сырьем для синтеза метанола служит синтез-газ (CO + H2), обогащенный водородом: :CO + 2 H2 → CH3OH
Производство и аппаратура. Основным аппаратом в синтезе метанола служит реактор — контактный аппарат, конструкция которого зависит, главным образом, от способа отвода тепла и принципа осуществления процесса синтеза. В современных технологических схемах используются реакторы трех типов:
— трубчатые реакторы, в которых катализатор размещен в трубах, через которые проходит реакционная масса, охлаждаемая водным конденсатом, кипящим в межтрубном пространстве;
— адиабатические реакторы, с несколькими слоями катализатора, в которых съем тепла и регулирование температуры обеспечивается подачей холодного газа между слоями катализатора;
—реакторы, для синтеза в трехфазной системе, в которых тепло отводится за счет циркуляции жидкости через котел-утилизатор или с помощью встроенных в реактор теплообменников.
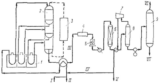
1) схема производства метанола при низком давлении на цинк-медь-алюминиевом катализаторе из синтез-газа состава: H2 — 67%, СО — 22%, С02 — 9% - объемных, полученного конверсией метана, производительностью 400 тыс. т в год. Очищенный от сернистых соединений синтез-газ сжимаетсяв компрессоре 1 до давления 5—9 МПа, охлаждается в холодильнике 3 и поступает в сепаратор 4 для отделения сконденсировавшейся воды. Пройдя сепаратор, синтез-газ смешивается с циркуляционным газом, который поджимается до рабочего давления в компрессоре 2. Газовая смесь проходит через адсорбер 5, где очищается от пентакарбонила железа, образовавшегося при взаимодействии оксида углерода (II) с материалом аппаратуры, и разделяется на два потока. Один поток подогревают в теплообменнике 8 и подают в верхнюю часть реактора 6, а другой поток вводят в реактор между слоями катализатора для отвода тепла и регулирования температуры процесса. Пройдя реактор, реакционная смесь при температуре около 300°С также делится на два потока. Один поток поступает в теплообменник 8, где подогревает исходный синтез-газ, другой поток проходит через котел-утилизатор 9, вырабатывающий пар высокого давления. Затем, потоки объединяются, охлаждаются в холодильнике 7 и поступают в сепаратор высокого давления 10, в котором от циркуляционного газа отделяется спиртовой конденсат. Циркуляционный газ дожимается в компрессоре 2 и возвращается на синтез. Конденсат метанола-сырца дросселируется в дросселе 11 до давления близкого к атмосферному и через сборник 12 поступает на ректификацию. В ректификационной колонне 13 от метанола отгоняются газы и. диметиловый эфир, которые также сжигаются. Полученный товарный метанол с выходом 95% имеет чистоту 99,95%.

Рис. 1. Технологическая схема производства метанола при низком давлении:
1 — турбокомпрессор, 2 — циркуляционный компрессор, 3, 7 —холодильники, 4 — сепаратор, 5 — адсорбер, 6 — реактор адиабатического действия, б — теплообменник, 9 — котел-утилизатор, 10 — сепаратор, 1 1 — дроссель, 12 — сборник метанола-сырца, 13, 14 — ректификационные колонны
2) Очищенный от соединений серы синтез-газ сжимается в компрессоре 1 до давления 3—10 МПа, подогревается в теплообменнике 5 продуктами синтеза до 200— 280°С, смешивается с циркуляционным газом и поступает в нижнюю часть реактора 4.' Образовавшаяся в реакторе парогазовая смесь, содержащая до 15% метанола, выходит из верхней части реактора, охлаждается последовательно в теплообменниках 5 и б и через холодильник-конденсатор 7 поступает в сепаратор 8, в котором от жидкости отделяется циркуляционный газ. Жидкая фаза разделяется в сепараторе на два слоя: углеводородный и метанольный. Жидкие углеводороды перекачиваются насосом 9 в реактор, соединяясь с потоком углеводородов, проходящих через котел-утилизатор 10. Таким образом жидкая углеводородная фаза циркулирует через реактор снизу вверх, поддерживая режим кипящего слоя тонкодисперсного катализатора в нем, и одновременно обеспечивая отвод реакционного тепла. Метанол-сырец из сепаратора 8 поступает на ректификацию или используется непосредственно как топливо или добавка к топливу.

Рис. 2. Технологическая схема производства метанола в трехфазной системе:
1 — компрессор, 2 — циркуляционный компрессор, 3,9 — насосы, 4 • реактор кипящего слоя, 5,6 — теплообменники, 7 — холодильник-конденсатор, 8 — сепаратор, 10 — котел-утилизатор.
Используется в основном, для производства энергетического продукта. В качестве жидкой фазы в нем применяются стабильные в условиях синтеза и не смешивающиеся с метанолом углеводородные фракции нефти, минеральные масла, полиалкилбензолы. К указанным выше преимуществам трехфазного синтеза метанола следует добавить простоту конструкции реактора, возможность замены катализатора в ходе процесса, более эффективное использование теплового эффекта реакции. Вследствие этого установки трехфазного синтеза более экономичны по сравнению с традиционными двухфазными как высокого так и низкого давления.
В производстве метанола катализаторы важны так же, как и сам природный газ. Без них ни один процесс происходить не будет. На оптимизацию процесса влияет тип и качество катализаторов, используемых на всех стадиях синтеза метанола.
На основе метанола можно синтезировать практически все: формальдегиды, метиалмины(диметиламины), метил-трет-бутиловый эфир - МТБЭ, монометиламин - ММА(высокооктановые добавки к бензинам), топливные элементы, метиловые эфиры (ДМЭ), водород, высокооктановый бензин, спирты, уксусную кислоту, растворители и т. д.
Метанольный бензин, получаемый в процессе «Mobil» имеет октановое число 92-95, синтезирован на ZSM-5 (синтетический высококремниземный цеолит).
ДМЭ (CH3OCH3) — газ, прекрасное дизтопливо (цетановое число ≈80), двигатель работает практически бесшумно, выхлоп пахнет хорошо. Безвреден. Выхлоп разлагается за 1 — 1.5 дня, не успевает долететь до озонового слоя, применятеся как заменитель хладона в спреях. Из ДМЭ можно синт этилен, пропилен..
CH3OH + HOCH3 → CH3OCH3 + H2O (в кач катализатора Al2O3)
2CO + 4H2 → CH3OCH3 + H2O (при повыш температуре) — совр метод.
ММА (монометил анилин) — антидетонационная присадка для бензинов. Вредно. Добавляется в бензин примерно 1 %.
13. Диметиловый эфир – как экологически чистое моторное топливо. Получение и применение. Катализаторы и оборудование.
Диметиловый эфир (C2H6O)-широко применяемый на практике простой эфир.ДМЭ известен достаточно давно, но раньше его применяли лишь в парфюмерии для создания давления в баллонах с лаками и дезодорантами. Там он заменил вредные газы — фреоны, бутан и пропан. Использовался диметиловый эфир также как хладагент и растворитель. В последнее десятилетие XX века австрийские, датские и американские исследователи предложили использовать ДМЭ в качестве альтернативы дизельному топливу. Сегодня общественный транспорт Швеции и Дании полностью переведен на ДМЭ. (В Москве тоже хотели). Диметиловый эфир производится из природного газа, угля или биотоплива. Это производная метанола, которая получается в процессе преобразования газа в жидкое состояние. Существует два типа ДМЭ: высший сорт — содержание диметилового эфира не менее 99,5%, используется в парфюмерии, а в качестве моторного топлива применяется низший сорт — содержание ДМЭ на уровне 95%. Диметиловый эфир — экологически чистое топливо без содержания серы, содержание оксидов азота в выхлопных газах на 90 % меньше, чем у бензина. Применение диметилового эфира не требует специальных фильтров, но необходима переделка систем питания (установка газобалонного оборудования, корректировка смесеобразования) и зажигания двигателя. Без переделки возможно применение на автомобилях с LPG-двигателями при 30 % содержании в топливе.
1) CH3OH + HOCH3 → CH3OCH3 + H2O (в качестве катализаторов Al2O3, алюмосиликаты (степень превращения метанола в диметиловый эфир - 60%) и цеолиты (селективность процесса близка к 100%)) — дегидротация.
2) 2CO + 4H2 → CH3OCH3 + H2O (при повышенной температуре) — совр метод.
1) Дегидратация метанола проводится при умеренных температурах (до 160 ºС). .Исходный метанол из емкости Е-1 насосом Н-2 через подогреватель Т-3, обогреваемый водяным паром, подается в нижнюю ректификационную зону реакционно-ректификационного аппарата К-10.
Реакционно-ректификационный аппарат (РРА) К-10 состоит из трех зон: двух ректификационных (нижней и верхней) и средней реакционной - заполненной катализатором.
В реакционной зоне на катализаторе протекает реакция межмолекулярной дегидратации метанола с образованием ДМЭ и воды. Верхняя ректификационная зона предназначена для отделения ДМЭ от метанола и воды, нижняя ректификационная зона предназначена для разделения метанола и воды. Обогрев РРА осуществляется водяным паром через выносной кипятильник Т-7. Из куба колонны К-10 выводится вода, которая сбрасывается в химзагрязненную канализацию. Пары ДМЭ с верха колонны К-10 конденсируются в дефлегматоре Т-4, охлаждаемом оборотной водой. Конденсат после Т-4 собирается в емкости Е-5, откуда насосом Н-6 частично возвращается в колонну К - 10 в качестве флегмы, а балансовый избыток – товарный ДМЭ – направляется на склад.

2) Диметиловый эфир получают также из синтез-газа на полифункциональных катализаторах при 200-250 °С и давлении 7-9 МПа; степень превращения метанола в диметиловый эфир составляет 59-88%.
Р-реактор;
К-конденсатор;
РК-ректиф колонна.
Met-метанол.
14. Формальдегид из метанола. Оборудование и применение. Диметоксиметан как экологически чистое моторное топливо.
Формальдегид (от лат. formica — муравей), рекомендуемое международное название метаналь, устаревшее — муравьиный альдегид (CH2=O) — газообразное бесцветное вещество с острым запахом, первый член гомологического ряда алифатических альдегидов. Альдегид муравьиной кислоты. Тк=-19 °С, Тз= - 118 °С. Взрывоопасен в диапазоне 7-72% содержания в воздухе. Выпускается и хранится в воде формалина : 40% водный раствор с 6-10% метанола. Водный раствор формальдегида — формалин — свёртывает белки, поэтому он применяется для дубления желатина при производстве кинофотоплёнки. Используется для консервации биологических материалов (создание анатомических и других препаратов), а также в медицине, как антисептик (формидрон — аптечный препарат, смесь растворов формальдегида и одеколона). Еще применяется для получения качественного каучука(реакция с изобутеленом через образование триоксана). Формальдегид широко применяется при изготовлении пластмасс (таких, как фенопласт и аминопласты), искусственных волокон, из него получают пентаэритрит (сырьё для производства взрывчатых веществ и пластификаторов), триметилопропан. Основная часть формальдцегида идет на изготовление древесностружечных материалов, где он используется для получения карбамидной смолы.
В некоторых случаях формальдегид используется в качестве стабилизирующей добавки при производстве медицинских препаратов. Этот факт послужил основой различного рода суждений о низком качестве вакцин.
Получение
Основной способ получения формальдегида — окисление метанола:
2CH3OH + O2 → 2HCHO + 2H2O, экзотермична.
Окисление метанола в формальдегид проводится с использованием серебряного катализатора при температуре 650 °C и атмосферном давлении. Это хорошо освоенный технологический процесс, и 80 % формальдегида получается именно по этому методу. Недавно разработан более перспективный способ, основанный на использовании железо-молибденовых катализаторов. При этом реакция проводится при 300 °C. В обоих процессах степень превращения составляет 99 %.
Процесс дегидрирования метанола, осуществленный на цинк-медных катализаторах при 600 °C, пока не получил широкого развития, однако он является очень перспективным, поскольку позволяет получать формальдегид, не содержащий воды.
CH3OH → CH2O + H2 эндотермична ∆H = 112 кДж/моль
Существует также промышленный способ получения формальдегида окислением метана:
CH4 + O2 → HCHO + H2O
Процесс проводят при температуре 450 °C и давлении 1—2 МПа, в качестве катализатора применяется фосфат алюминия Al3(PO4)2
Установка получения формальдегида на Кусковском заводе:

Метанол подается насосом со склада и вводится в испаритель метанола, в котором нагревается с помощью перегретого пара. Подогретая смесь метанол-воздух проходит через фильт, затем поступает в реактор. Реактор представляет собой кожухотрубный теплообменник с катализатором в трубном пространстве и кипящей теплопередающей жидкостью в межтрубном пространстве. Смесь газов входит в реактор и прежде всего проходит через трубки над катализатором, где метанол превращается в формальдегид. Выделяется тепло, которое вызывает повышение температуры газа при прохождении через трубки. Когда основная часть метанола прореагировала, температура снова снижается, чтобы на выходе из трубы приблизиться к температуре кипящего теплоносителя. Затем выходящий газ поступает в скруббер, где отчищается от примесей. (перед скруберром скорее всего есть еще конденсатор, для охлаждения газа, выходящего из реактора). Катализатором служит тонкий сло серебра нанесенный на Al2O3. Также на Co-Mo катализаторе.
Диметоксиметан (ДММ) — жидкое дизельное топливо из формальдегида и метанола, обладающее абсолютно чистым выхлопом и высоким цетановым цислом ( > 80). Чрезвычайно горуч, раздражает слизистые оболочки. Тк=50 °С.
Получение:
CH2O + 2CH3OH (или ДМЭ) → CH2(CH3O)2
Вполне вероятно, это вещество станет перспективным топливом, получаемым на базе метанола. Это бесцветная прозрачная жидкость с высоким содержанием кислорода (42%). Уже не раз проводились испытания этого продукта, которые показали хорошие результаты в отношении технических характеристик двигателей и низкой эмиссии дыма. Диметоксиметан улучшает смазывающую способность дизельного топлива и полностью смешивается с этим топливом при всех температурах. Он изготавливается путем метоксилирования формальдегида метанолом. Это вещество является превосходным окислителем дизельного топлива, и его использование может стать одним из вариантов уменьшения образования дыма от сжигания дизельного топлива.
Так же в качестве дизельного топлива выгодно использовать полиметоксиметан (ПММ) CH3(CH20)nCH3, где n=1...8. Жидкость, двигатель на ней работает бемшумно, эеологически безопасно.
15. Высокооктановый бензин и экологически чистые добавки (эфиры) из метанола.
Углеродные атомы в молекулах углеводородов, входящих в состав бензинов, могут соединяться друг с другом различными способами и образовывать прямые цепочки, кольца или ветвистые структуры. Углеводороды с углеродным скелетом в виде ветвистых структур и колец имеют более высокие октановые числа, чем углеводороды с прямыми цепями. Современные авиамоторы поршневого типа работают на бензинах с октановыми числами от 85 до 100 и даже выше. Такие высокооктановые бензины должны содержать большое количество углеводородов с углеродными скелетами в виде ветвистых структур и колец (мохнатые). Бензины, получаемые прямой перегонкой нефти, обычно содержат немного таких углеводородов, в связи с чем их октановые числа лежат в пределах от 50 до 75.
Авиационные бензины готовят, добавляя к бензинам прямой гонки или каталитического крекинга 20 — 40% высокооктановых углеводородов и сотые доли процента тетраэтилсвинца (ТЭС).
Высокооктановые углеводороды получают химической переработкой углеводородов с прямой цепочкой или синтезом из более мелких молекул газообразных углеводородов (пропилен, изобутилен, изобутан).
Так перестройка прямой углеродной цепи пентана в разветвленную позволяет повысить октановое число с 62 до 90. Этот процесс (изомеризация) протекает при повышенных температурах в присутствии катализаторов.
Другой способ перестройки углеродного скелета — превращение прямых цепей углеводородов в кольца (циклизация). Циклизацию производят, пропуская пары бензина при температурах около 500° над твердыми катализаторами (окись хрома, окись молибдена). Циклизация нормального гептана с октановым числом 0 дает толуол с октановым числом 104.
Наиболее важные высокооктановые углеводороды — изооктан и триптан — получают из газообразных углеводородов, имеющих 3 и 4 углеродных атома в молекуле. Такие газообразные углеводороды а больших количествах получаются при крекинге нефти.
Две молекулы изобутилена, соединяясь друг с другом в присутствии серной или фосфорной кислот, являющихся катализаторами, дают вещество, которое после присоединения водорода представляетизооктан. Такой процесс соединения одинаковых молекул называется полимеризацией.
Взаимодействие предельного углеводорода с непредельным называется алкилированием. Алкилирование изобутана пропиленом, проводимое при высоких температурах и давлениях, приводит к образованию триптана, имеющего октановое число 115. Таким же способом в присутствии серной кислоты из изобутана и бутилена получают изооктан.
В настоящий момент известны данные о получении бензина при каталитической обработке таких продуктов не нефтяного происхождения, как метанол СН3ОН и диметиловый эфир (СН3)2 О (ДМЭ).
В ряде стран в качестве добавки, расширяющей ресурсы высокооктановых бензинов, используют метил-трет-бутиловый эфир (МТБЭ). Антидетонационная эффективность его по сравнению с алкилбензином в 3—4 раза выше, благодаря чему с помощью эфира можно получить широкий ассортимент неэтилированных высокооктановых бензинов. Наибольшую антидетонационную эффективность эфир проявляет в составе бензинов прямой перегонки и каталитического риформинга обычного режима. Октан около 120. Сгорает полностью, выхлоб чистый. Стоит дорого, поэтому идет как добавка. Бензины с добавками эфира характеризуются хорошими пусковыми качествами и при пониженных оборотах двигателя имеют более высокие фактические октановые числа по сравнению с товарными бензинами.
ДМЭ (CH3OCH3) — газ, прекрасное дизтопливо (цетановое число ≈80), двигатель работает практически бесшумно, выхлоп пахнет хорошо. Безвреден. Выхлоп разлагается за 1 — 1.5 дня, не успевает долететь до озонового слоя, применятеся как заменитель хладона в спреях. Из ДМЭ можно синт этилен, пропилен.. (выше пали билет!)
ММА (монометиланилин) — антидетонационная присадка для бензинов. Вредно. Добавляется в бензин примерно 1 %. ММА также используют в качестве сырья органического синтеза и промежуточного продукта для красителей.
Получение: C6H5NH2 (анилин)+ CH3OH (Н2, кат-р) → C6H5NHСН3+ Н2О
Согласно ГОСТам, установленным Министерством природных ресурсов РФ, ММА относится ко 2–му классу опасности, и его степень воздействия на окружающую природную среду оценивается как высокая. В случае малейшего нарушения техники безопасности при обращении с ММА период восстановления экосистемы после полного устранения источника вредного воздействия оценивается Минприроды в 30 лет. В Европе ММА практически не используется – тамошние производители перешли на более безопасные присадки. МТБЭ является гораздо более безопасной основой присадок, правда, его производство стоит несколько дороже по сравнению с ММА
16. Получение этилена и пропилена из метанола. Программа МТО (метанол в олефины). Экологические преимущества процесса перед гидропиролизом бензина.
Синтез этилена и пропилена из метанола на силикоалюмофосфатном катализаторе sapo34
![]() |
Нethanol to olefins (MTO) - получения этилена и пропилена из метанола. Компании UOP и Haldor Topsoe разработали этот процесс. В Китае и Бельгии уже работают первые установки. На сегодня изучен процесс получения этилена и пропилена из метанола на катализаторе на основе микропористого силикоалюмофосфата SAPO34. Катализатор на основе SAPO34 высокоэффективен по селективности образования этилена и пропилена, на котором при 350–450 °С достигается суммарный выход С2=–С4=олефинов 77–84 % при конверсии метанола до 96–99 %; выход этилена ~ 36 % в конверсии метанола в токе гелия при 450 °С выше, чем при 375 °С (~29 %), а выход пропилена ~30 % при 450 °С ниже, чем при 375 °С (~38 %). Применение в качестве разбавителя паров воды и гелия увеличивает выход этилена при 375 °С до ~ 36 % , а при 450 °С до ~ 50 %. При конверсии метанола при 450 °С только в парах воды без гелия выход этилена достигает ~ 44–49 %, а пропилена 24–29 %. Соотношение С3=/С2= в процессе варьируется от ~ 0,5 до 1,5. Для получения преимущественно пропилена — при более высоком давлении, этилена — высокой температуре. Высокая эффективность катализатора на основе SAPO34 обусловлена микропористой структурой цеолита и высоким содержанием кислотных центров средней силы. Катализатор в процессе конверсии метанола дезактивируется вследствие закоксовывания. После регенерации воздухом при 550 °С активность катализатора полностью восстанавливается при сохранении кристаллической структуры цеолита и кислотных свойств катализатора. Продолжительность активной работы катализатора в одном цикле продлевается при использовании паров воды как разбавителя и предварительной высокотемпературной паровой обработки катализатора. В России промышленные технологии получения этилена и пропилена из ненефтяного сырья отсутствуют. Результаты педсавленные выше соответствуют показателям процесса «UOP»/«Norsk Hydro» на катализаторе на основе SAPO34. Катализатор может быть рекомендован для дальнейшей проверки на пилотной установке с движущимся слоем катализатора по типу FCC.
Сырье — метанол, ДМЭ и вода
Р-адиабатический реактор (в них имеет место перегрев); К — конденсатор(из него водица вытекает, недорисовала); и ректификационная колонна. Эт — этилен, ПР — пропилен, Б и А — бутены и амилены. Чистота получаемых олефинов достигает 99,5 %
2CH3OH → CH3OCH3 (отлетает вода) → СH2=CH2
ПИРОЛИЗ НЕФТЯНОГО СЫРЬЯ, процесс деструктивного превращ. углеводородов нефти при высоких т-рах (обычно выше C) в газообразные (пирогаз) и жидкие (смола пиролиза) продукты. Деструктивные процессы при т-рах до 6000C имеют самостоят. Значение. Пиролиз впервые применен в кон. 19 в. для получения из керосиновой фракции нефти осветительного газа. С 50-х гг. 20 в. пиролиз-осн. пром. процесс, обеспечивающий крупнотоннажное произ-во этилена, пропилена, а также др. мономеров и полупродуктов для хим. пром-сти (бутенов, бутадиена, циклопентадиена, бензола, толуола, ксилолов и др.). В 1980 на процессы пиролиза направляли 6% мировой добычи нефти и газа, а к 2000 эта доля составит ~ 20%. Сырьем служат основные промышленные газы нефтепереработки, бензиновые и газойлевые фракции нефти.
Гидропиролиз проводят, как и термический пиролиз, при повышенных температуре ( 500 С) и давлении ( 10 МПа) и времени контакта от нескольких секунд до одной минуты, но в среде водорода. Гидропиролиз характеризуется отсутствием катализатора. (про экологич преимущества не нашла)
17. Получение водорода. Водород как экологически чистое топливо. Топливные элементы.
Наиболее старый способ получения водорода - электролиз воды, при котором, пропуская постоянный ток, на катоде накапливают водород, а на аноде - кислород. Такая технология делает его слишком дорогим энергоносителем. Чаще для получения водорода используют технологию горячей переработки водяного пара при температуре
700-900 °С с участием легкого бензина и тяжелого жидкого топлива, отбирающего кислород. Это тоже дорогой способ. Существует несколько проектов дешевого получения водорода. Например, предлагается построить в Гренландии несколько электростанций, которые будут использовать талую воду ледников для производства электроэнергии, а энергия будет на месте затрачиваться на электролиз для получения водорода, его сжижения и транспортировку по трубопроводам и в танкерах в Европу и Америку. Другие проекты - использование энергии атомных и специальных солнечных электростанций для получения водорода путем электролиза воды.
Иммобилизованные ферменты могут быть использованы для получения водорода. Делаются попытки создания такого порошка с ферментами.
Возможен также микробиологический способ получения водорода. В почве существует ряд микроорганизмов, которые выделяют водород в виде побочного продукта.
Водород – это топливо будущего, потому что в долгосрочной перспективе человечество будет вынуждено перейти на возобновляемые источники энергии. Водород - самое экологически чистое топливо. Продуктом горения водорода является вода, что видно из простого уравнения этой химической реакции 2H2 +O2=2H2O. Принято считать, что экологически чистым водородное топливо является лишь в том случае, если для его производства была использована экологически чистая электроэнергия. Основное преимущество водорода как топлива в том, что транспорт работает почти бесшумно, а из выхлопной трубы вместо двуокиси углерода и прочих веществ, загрязняющих окружающую среду, выходит водяной пар без всяких примесей. Другое, не менее важное преимущество этого вида топлива - его безопасность |
Топливный элемент— электрохимическое (преобразует химическую энергию в электрическую) устройство, подобное гальваническому элементу, но отличающееся от него тем, что вещества для электрохимической реакции подаются в него извне— в отличие от ограниченного количества энергии, запасенного в гальваническом элементе или аккумуляторе. Топливный элемент – это элемент, в котором окислительно-восстановительная реакция поддерживается непрерывной подачей реагентов (топлива, напр. водорода, и окислителя, напр. кислорода) из специальных резервуаров. Важнейшая составная часть электрохимического генератора, обеспечивающая прямое преобразование химической энергии в электрическую. В метанольных топливных элементах топливом является метанол или раствор метанола. В результате сгорания топлива образуется электроэнергия с КПД = 50..95% в зависимости от температуры, чем ниже, тем выше КПД.
Обычно в низкотемпературных топливных элементах используются: водород (метанол) со стороны анода и кислород на стороне катода (водородный элемент). В топливном элементе реагенты втекают, продукты реакции вытекают, и реакция может протекать так долго, как поступают в нее реагенты и сохраняется работоспособность самого элемента.
Первая батарея в промышленности — 1953 год, 1970 — запуск Шатла с генератором из ТЭ (КПД примерно 70%, носитель — метанол).
Топливные элементы не могут хранить электрическую энергию, как гальванические или аккумуляторные батареи.
СH3OH + H2O ↔ CO2 + 6H+ +4e-
Типы топливных элементов:
Твердооксидный топливный элемент Топливный элемент с протонообменной мембраной Обратимый топливный элемент Прямой метанольный топливный элемент Расплавной карбонатный топливный элемент Фосфорнокислый топливный элемент Щелочной топливный элемент 18. Получение уксусной и других органических кислот из метанола и синтез-газа.
Уксусная кислота - важнейший химический продукт, который широко используется в промышленности для получения сложных эфиров, мономеров (винилацетат), в пищевой промышленности и т. д. Мировое производство ее достигает 10 млн тонн в год. Получение уксусной кислоты до недавнего времени базировалось на нефтехимическом сырье. В Уокер-процессе этилен в мягких условиях окисляют кислородом воздуха до ацетальдегида в присутствии каталитической системы PdCl2 и CuCl2 . Далее ацетальдегид окисляется до уксусной кислоты:
CH2=CH2 + 1/2 O2→CH3CHO→CH3COOH
По другому методу уксусную кислоту получают при окислении н-бутана при температуре 200 ºC и давлении 50 атм в присутствии кобальтового катализатора.
Изящный Уокер-процесс - один из символов развития нефтехимии - постепенно замещается новыми методами, основанными на использовании угольного сырья. Разработаны способы получения уксусной кислоты из метанола:
CH3OH + CO →CH3COOH
Эта реакция, имеющая большое промышленное значение, является прекрасным примером, иллюстрирующим успехи гомогенного катализа. Поскольку оба компонента реакции - СН3ОН и СО - могут быть получены из угля, процесс карбонилирования должен стать более экономичным по мере роста цен на нефть. Существуют два промышленных процесса карбонилирования метанола. В более старом методе, разработанном на фирме BASF, использовали кобальтовый катализатор (СoI2+CoAl), условия реакции были жесткими: температура 250 °С и давление 300-500 атм. Реакция карбонилирования метанола была открыта учеными фирмы BASF в 1913 году. В 1960 году эта компания запустила первый завод, производящий уксусную кислоту этим методом Чистота получаемого продукта составляет 99,8%. В другом процессе, освоенном фирмой "Monsanto", реакцию проводили при более низких температурах (150-200 °С) и давлении (1-40 атм).
Это гомогенный процесс, в котором используются соли родия в качестве катализаторов, а также йодид-ионы в качестве промоторов. Важной особенностью метода является большая скорость, а также высокая селективность (99% по метанолу и 90% по CO). Этим способом получают чуть более 50% всей промышленной уксусной кислоты.
В процессе фирмы BP в качестве катализаторов используются соединения иридия.
Муравьина кислота( «безопасный консервант», E236).
Один из способов получение-окислением метанола.
Немецкие ученые доказали возможность получения из CO2. CO2 (г) +H2O(г) → НСООН.
Пропионовая кислота - бесцветная едкая жидкость с резким запахом. В природе пропионовая кислота найдена в нефти, образуется при брожении углеводов. В промышленности её получаю карбонилированием этилена по реакции Реппе: CH2=CH2 + CO2 → CH3CH2COOH. Применяется в производстве гербицидов, лекарственных средств, душистых веществ, пластмасс, ПАВ. Препятствует росту плесени и некоторых бактерий, консервант.
19. Изонианаты. Бесфосгенное производство
Изоцианаты — органические соединения, содержащие функциональную группу —N=C=O.
Наиболее распространённый метод синтеза изоцианатов - реакция аминов с фосгеном (фосгенирование аминов), реакция идёт в среде инертного растворителя через промежуточное образование карбамоилхлоридов:
RNH2 + COCl2 → RNHCOCl + HCl
RNHCOCl → RNCO + HСl. Этот метод является и основным промышленным методом синтеза изоцианатов.
Другой метод синтеза изоцианатов, использующийся в промышленности - термическое разложение карбаматов:
R'NHCOOR → R'NCO + ROH
Карбаматы, в свою очередь, могут быть получены реакцией соответствующего амина с мочевиной и спиртом:
R'NH2+ NH2CONH2+ ROH → R'NHCOOR + 2NH3
Такой «бесфосгенный» метод в промышленности используется для синтеза алифатических изоцианатов, в частности, гексаметилендиизоцианата.
Изоцианаты, гидролизующиеся in situ до аминов, также образуются в качестве промежуточных продуктов в перегруппировках Гофмана, Курциуса и Лоссена и могут быть выделены при проведении реакции в инертных растворителях:
RCONH2 + Hal → RCONHCl → RCNO + HHal (Реакция Гофмана)
RCOCl + NaN → RCN3 → RCNO + N2 (Реакция Курциуса)
RCONHOR' + OH¯ → R'CNO + RCOO ̄(Реакция Лоссена)
Изоцианаты входят в состав ряда промышленных материалов, известных под названием полиуретанов. К наиболее применяемым в настоящее время изоцианатам относятся 2,4-толуоловый диизоцианат, толуол 2,6-диизоцианат и дифенилметан 4,4'-диизоцианат. Реже используются гексаметиленовый диизоцианат и 1,5-нафтилен диизоцианат.
Изоцианаты самопроизвольно вступают в реакцию с соединениями, содержащими активные атомы водорода, которые мигрируют к азоту. Соединения, в состав которых входят гидроксильные группы, самопроизвольно образуют сложные эфиры замещенной диоксида углерода или уретаны.
Основным применением изоцианатов является синтез полиуретанов в промышленных продуктах. Благодаря своей стойкости и прочности, 2,4-толуол диизоцианат используется в покрытиях самолетов, автоцистерн и автоприцепов. Метилен - бис -4-фенилизоцианат применяется для склеивания резины и вискозы или нейлона, а также для производства полиуретановых лаковых покрытий, которые могут использоваться в некоторых деталях автомобилей, и для производства лакированной кожи. 2,4-Толуоловый диизоцианат используется в полиуретановых покрытиях, в шпатлевке и отделочном материале для полов и деревянных изделий, в краске и бетонных заполнителях. Он также применяется для производства пенополиуретанов и полиуретановых эластомеров в уплотнениях для керамических труб и материалах с покрытием. Циклогексан представляет собой структурообразующее вещество при изготовлении зубоврачебных материалов, контактных линз и медицинских адсорбентов. Он также входит в состав автомобильной краски.
Изоцианаты вызывают раздражение кожи и слизистых оболочек, причем воздействие на кожу колеблется от местного зуда до достаточно широко распространенной экземы.
20 Переработка сопутствующего газа этан в этилен ( пропан в пропилен и бутан в бутелен). Олефлекс-процесс.
Попутный газ является побочным продуктом нефтедобычи (метан, этан, пропан, бутан). Нефтяной попутный газ – это смесь газов и парообразных углеводородных и не углеводородных компонентов, выделяющихся из нефтяных скважин и из пластовой нефти при её сепарации. Обычно нефтяной попутный газ рассматривается как источник cыpья для пpoизвoдcтва pяда xимичеcкиx продуктов, источник получения дешевой электрической и тепловой энергии. Переработка этан-бутановой фракции ПНГ и этилена первичного пиролиза проводится олигомеризацией, дегидроциклизацией.
Процесс «Олефлекс» представляет собой технологию дегидрирования легких парафинов, лицензированную фирмой UOP. В настоящее время восемь установок «Олефлекс» производят из пропана более 600 тыс. т/год пропилена для полимеризации и более 1,4 млн. т/год изобутилена из бутана. Продуктовый пропилен используется для производства полипропилена и акрилонитрила, а изобутилен — для производства более 2,2 млн. т/год метилтретбутилового эфира (МТБЭ). Процесс «Олефлекс» можно представить в виде трех отдельных блоков: реактор, отбор продукта и блок регенерации катализатора. В процессе UOP/Хайдро природный газ преобразуется в основном в этилен и пропилен. Это экономичный способ прямой конверсии метана в олефины для последующей полимеризации. При использовании технологической схемы не требуются дорогостоящие колонныразделения этилена/этана и пропилена/пропана, в процессе образуется ограниченное количество побочных продуктов по сравнению с паровым крекингом, что упрощает аппаратурное оформление секции отбора продуктов.

Схема процесса дегидрирования парафиновых углеводородов С3 - С4 (процесс олефлекс фирмы ЮOП):
1- печи для подогрева сырья; 2 - наборные реакторы; 3 - секция непрерывной регенерации катализатора; 4- воздушный холодильник: 5- компрессор; 6 - осушитель; 7 - турбоэкспандер; 8 - сепаратор; 9- отпарная колонна легких фракций; I - свежее сырье; II - возвратное сырье; III - контактный газ; IV - возвратный водород; V - газ. содержащим до 90% водорода; VI - легкие фракции; VII - целевые продукты на разделение.
21. Переработка легких углеводородов в бензин в ароматические углеводороды. Циклар — процесс Цеоформинг.
Процесс «Циклар» разработанный и реализованный компанией «British Petroleum» и предназначенный для переработки пропан-бутановой фракции. Процесс «Цеоформинг» разработанный фирмой «Цеосит» г. Новосибирск и реализованный фирмой «Лурги» предназначенный для переработки нафты в высокооктановый бензин. Следует отметить, что попытки осуществить промышленную реализацию реакции каталитической ароматизации низших парафинов, С2 - С4, сталкивались со значительными трудностями. Реакция протекает при достаточно высоких температурах 500 — 550 ºС, что приводило к быстрому закоксовыванию катализатора и, как следствие, потери им активности. Для поддержания высокой активности катализатора компания «British Petroleum» использовала в установке «Циклар» движущийся слой катализатора.
Процесс «Циклар» предназначен для переработ ки сжиженных газов непосредственно в жидкие ароматические углеводороды за один проход. Технология является срав нительно новой и позволяет расширить
использование сжиженных газов для производства ценных ароматических соединений (бензол, толуол и ксилол), используемых в нефтехимической про мышленности. При эксплуатации установки в режи ме низкого давления суммарный выход ароматических соединений возрастает с 61 % масс. для свежего сырья, состоящего
полностью из пропана, до 66 % масс. — для бутанового сырья, с соответствую щим снижением количества вырабаты ваемого топливного газа. Для сырья, со стоящего из смеси пропана и бутана, вы ходы продуктов могут быть рассчитаны с помощью линейной интерполяции. Из бутанового сырья получают продукт, ко торый содержит меньше бензола и боль ше ксилолов по сравнению с продуктом, полученным из пропана. Жидкий про
дукт, полученный как из пропанового, так и из бутанового сырья, содержит примерно 91 % бензола, толуола и ксилолов, 9 % тяжелых ароматических соединений.
![]() |
«Цеоформинг» - процесс каталитической переработки низкооктановых бензиновых фракций (прямогонные бензиновые фракции нефтей и газовых конденсатов, газовые бензины и другие фракции, выкипающие в интервале температур 35-200°С) в высокооктановые неэтилированные автобензины на цеолитсодержащих катализаторах.
В случае использования в качестве исходного сырья нефтей и газовых конденсатов переработка осуществляется на одной установке в две стадии:
5. ректификация сырья с получением сортного дизельного топлива;
6. производство высокооктановых бензинов с октановыми числами от 80 до 95 ИМ процессом «Цеоформинг».
«Цеоформинг» обеспечивает производство высокооктановых бензинов от АИ-80 до АИ-95, удовлетворяющих требованиям ГОСТ 2084-77 и ГОСТ Р по всем показателям без введения каких-либо добавок и дополнительного компаундирования. Выходы товарных бензинов из низкооктановых бензиновых фракций составляют 70-85%.
В случае применения на малотоннажных установках процесс «Цеоформинг» имеет ряд существенных преимуществ перед традиционными процессами:
·Катализаторы разработаны на основе экологически чистой системы, не содержащей дорогостоящих благородных и тяжелых металлов;
·Катализатор не чувствителен к повышенному содержанию серы, не требуется гидроочистки сырья от серы и азотсодержащих соединений;
·В результате протекающих реакций превращения сернистых соединений сырья, в том числе демеркаптанизации (процесс обессеривания сжиженных углеводородных газов и дезодорации высококипящих углеводородных бензиновых, керосиновых, дизельных фракций и нефтей), содержание общей серы в жидких продуктах не превышает 0.02-0.05%;
·Процесс «Цеоформинг» позволяет перерабатывать широкий спектр углеводородного сырья (Tк. к. = 120-250°С);
·В процессе «Цеоформинг» не используется водород и связанное с ним компрессорное оборудование;
·Процесс проводится при сравнительно низких температурах (340-450°С) и давлениях (0.5-1.5 МПа), что на 20-30% уменьшает его энергоемкость;
·Получаемые бензины более адаптированы к экологическим требованиям благодаря значительно меньшему содержанию ароматических углеводородов и низкому содержанию бензола, что отвечает современным стандартам;
·Получаемые бензины не требуют компаундирования;
·Процесс рентабелен при мощности установки от 5 000 т/год по сырью.
В результате указанных преимуществ капитальные затраты и эксплуатационные расходы значительно снижаются.
22.Переработка двуокиси углерода. Мочевина. Биологически разлагаемые полимеры.
CO2 +2NH3 → (NH2)2CO (мочевина)

|
Аммиак и диоксид углерода превращаются в карбамид через карбамат аммония при давлении около 140 бар и температуре 180-185°C. Конверсия аммиака достигает 41%, углекислого газа – 60%. Непрореагировавшие аммиак и диоксид углерода поступают в стриппер, при этом СО2 выступает в роли стиппер-агента. После конденсации СО2 и NH3 идут на рецикл и возвращаются в процесс синтеза. Теплота конденсации используется для выработки пара, поступающего в компрессор СО2. |
В промышленности мочевина синтезируется по реакции Базарова из аммиака и углекислого газа, поэтому производства мочевины совмещают с аммиачными производствами. Мочевина является крупнотоннажным продуктом, используемым, в основном, как азотное удобрение (содержание азота 46 %) и выпускается в этом качестве в устойчивом к слеживанию гранулированном виде. Другим важным промышленным применением мочевины является синтез мочевино-альдегидных (в первую очередь мочевино-формальдегидных) смол, широко использующихся в качестве адгезивов в производстве древесно-волокнистых плит (ДВП) и мебельном производстве. Производные мочевины— эффективные гербициды.
Мочевина также применяется для очистки дымовых газов тепловых электростанций, котельных, мусоросжигательных заводов, двигателей внутреннего сгорания и т. п. от оксидов азота. Над дымовыми трубами некоторых химических предприятий можно увидеть рыжий «лисий хвост», он появляется в результате выбросов оксида азота NO, который окисляется кислородом воздуха до ярко окрашенного диоксида азота NO2:
NO + O2 = 2NO2. Этот оксид реагирует с водой с образованием сильной азотной кислоты HNO3, которая также может входить в состав кислотных дождей:
3NO2 + H2O = 2HNO3 + NO
(NH2)2CO + H2O → 2NH3 + CO2 (при повышенной температуре)
3NO + 2NH3 → N2 + 3H2O
Карбамид зарегистрирован в качестве пищевой добавки E927b. Используется, в частности, в производстве жевательной резинки.
Мочевина является пластификатором в биоразлагаемом топливе, относится к добавкам, легко усваиваемым микроорганизмами. Плистификаторы - вещества, которые вводят в состав полимерных материалов для придания (или повышения) эластичности и (или) пластичности при переработке и эксплуатации.
23. Моторное топливо из природовоспроизводимого сырья. Биоэтанол — как экологически чистая добавка в моторное топливо. Дизельное топливо из рапсового масла.
Биоэтанол— обычный этанол, получаемый в процессе переработки растительного сырья для использования в качестве биотоплива. Мировое производство биоэтанола в 2005 составило 36,3 млрд литров, из которых 45 % пришлось на Бразилию и 44,7 % — на США. Этанол в Бразилии производится преимущественно из сахарного тростника, а в США — из кукурузы. Производство этанола из тростника на сегодняшний день экономически более выгодно, чем из кукурузы. Сырьём для производства биоэтанола также могут быть различные с/х культуры с большим содержанием крахмала или сахара: маниок, картофель, сахарная свекла, батат, сорго, ячмень и т. д. Тростник у нас не растет, лучшим климатом для производства сахарного тростника обладает Перу, страны Карибского бассейна. Этанол можно производить в больших количествах из целлюлозы. Сырьём могут быть различные отходы сельского и лесного хозяйства: пшеничная солома, рисовая солома, багасса сахарного тростника, древесные опилки и т. д. Производство этанола из целлюлозы пока экономически не рентабельно.
Получение.
Получается спиртовым брожением под действием ферментов микроорганизмов(реакция довольно сложная):
С6H12O6 → 2C2H5OH + 2CO2
В результате брожения получается раствор, содержащий не более 15 % этанола, так как в более концентрированных растворах дрожжи обычно гибнут. Полученный таким образом этанол нуждается в очистке и концентрировании, обычно путем дистилляции.
Современная промышленная технология получения спирта этилового из пищевого сырья включает следующие стадии:
1) подготовка и измельчение крахмалистого сырья — зерна (прежде всего — ржи, пшеницы), картофеля, кукурузы и т. п.;
2) ферментация;
3) брагоректификация. Осуществляется на разгонных колоннах.
Отходами бродильного производства являются барда и сивушные масла. Барда используется для производства кормов.
Этанол является менее «энергоплотным» источником энергии чем бензин, т. е. пробег машин, работающих на Е85 («E» - Ethanol; смесь 85% этанола и 15% бензина) составляет 75% от пробега стандартных машин. Обычные автомобильные ДВС не могут работать на Е85, хотя прекрасно работают на Е10. На «настоящем» этаноле могут работать только машины «Flex-Fuel» (автомобиль с многотопливным двигателем). Автозаправки в Бразилии предлагают на выбор либо Е20 (иногда Е25) под видом обычного бензина, либо «acool» Е100, азеотроп этанола (96 % С2Н5ОН и 4 % (по весу) воды). Этанол дешевле бензина.
Е5, Е7, Е10 — смеси с низким содержанием этанола (5, 7 и 10 весовых процентов, соответственно), наиболее распространённые в наши дни. В этих случаях добавка этанола не только экономит бензин путём его замещения, но и позволяет удалить вредную оксигенирирующую добавку МТБЭ.
Е100 — формально 100 % этанол, однако в силу того, что этанол гигроскопичен, получение и использование этанола без остаточной концентрации воды невыгодно. Поэтому в большинстве случаев под Е100 подразумевают стандартную азеотропную смесь этанола. Путём обычной дистилляции невозможно получить более высокую концентрацию этанола.
Биоэтанол как топливо нейтрален в качестве источника парниковых газов. Он обладает нулевым балансом диоксида углерода, поскольку при его производстве путём брожения и последующем сгорании выделяется столько же CO2, сколько до этого было связано из атмосферы использованными для его производства растениями. Содержащийся в этаноле кислород, позволяет более полно сжигать углеводороды топлива. 10 % содержание этанола в бензине позволяет сократить выхлопы аэрозольных частиц до 50 %, выбросы СО — на 30 %.
Биодизель — биотопливо на основе растительных или животных жиров (масел), а также продуктов их этерификации.
Растительное масло переэтерифицируется метанолом, реже или этанолом или изопропиловым спиртом (приблизительно в пропорции на 1 т масла 200 кг метанола +гидроксид калия или натрия) при температуре 60°С и нормальном давлении. Хранить более 3-х месяцев не рекомендуется, начинает разлагаться.

Применяется на автотранспорте в чистом виде и в виде различных смесей с дизельным топливом. В США смесь дизельного топлива с биодизелем обозначается буквой B; число после буквы означает процентное содержание биодизеля. В2 — 2 % биодизеля, 98 % дизельного топлива. В100 — 100 % биодизеля. Применение смесей не требует внесения изменений в двигатель.
Цетановое число:
-для минерального дизтоплива 42-45,
-для биодизеля не менее 51.
Сырьём для производства биодизеля служат жирные, реже — эфирные масла различных растений или водорослей. Также применяется отработанное растительное масло, животные жиры, рыбий жир и т. д.
80% европейского биодизеля производится из рапсового масла.
В России не существует единой государственной программы развития биодизельного топлива, но создаются региональные программы, например Алтайская краевая целевая программа «Рапс — биодизель». В Липецкой области создана Ассоциация Производителей Рапсового Масла. Планируется строительство заводов по производству биодизеля в: Липецкой области, Татарстане, Алтайском крае, Ростовской области, Волгоградской области, Орловской области, Краснодарском крае, Омской области.
в 2006—2007 годах провела испытания биодизеля из рапсового масла на тепловозах депо Воронеж-Курский Юго-Восточной железной дороги. Представители РЖД заявили о готовности использовать биодизель в промышленных масштабах на своих тепловозах. Разрешено 5% содержание в автомобильном топливе
Биодизель, как показали опыты, при попадании в воду не причиняет вреда растениям и животным. Кроме того, он подвергается практически полному биологическому распаду: в почве или в воде микроорганизмы за 28 дней перерабатывают 99 % биодизеля, что позволяет говорить о минимизации загрязнения рек и озёр. Сокращение выбросов СО2. При сгорании биодизеля выделяется ровно такое же количество углекислого газа, которое было потреблено из атмосферы растением, являющимся исходным сырьём для производства масла, за весь период его жизни. Биодизель в сравнении с обычным дизельным топливом почти не содержит серы.
У биодизеля высокая температура воспламенения. Точка воспламенения для биодизеля превышает 100 °С, что позволяет назвать биотопливо относительно безопасным веществом.
Еще один плюс - побочным продуктом производства биодезеля является глицерин.
Срок службы двигателя при работе на биодизеле увеличивается, т. к. тот имеет хорошие смазочные характеристики.






