7.1. Для выработки предложений по величине необходимых инвестиций в новое строительство, реконструкцию техническое перевооружение источников тепловой энергии, тепловых сетей и тепловых пунктов необходимо утвердить:
- Инвестиционная программа по развитию систем теплоснабжения МО ГП «Город Гусиноозерск» на период до 2015 года.
7.2. Основание для разработки инвестиционной программы:
- Федеральный закон от 01.01.2001 года «Об основах разработки регулирования тарифов организаций коммунального комплекса».
- Постановление Правительства Российской Федерации от 01.01.2001 года № 000 «Об основах ценообразования и порядке регулирования тарифов, надбавок и предельных индексов в сфере деятельности организаций коммунального комплекса».
- Федеральный закон «О теплоснабжении».
- Генеральный план МО ГП «Город Гусиноозерск» (с учетом корректировки по решению депутатов городского совета г. Гусиноозерск );
Инвестиционная программа разработана для решения задач, связанных с:
- активизацией процесса развития социальной инфраструктуры города путем повышения качества оказываемых услуг теплоснабжения;
- ростом мощности систем теплоснабжения, связанным с увеличением зон теплоснабжения, числа новых пользователей, новым строительством.
Достижение поставленных задач в условиях развития города и повышения комфортности проживания возможно за счёт использования лучших отечественных и зарубежных технологий и оборудования, используемых при строительстве и модернизации объектов хозяйственной деятельности УТ и СТЭ
Раздел 8. Решение об определении единой теплоснабжающей организации.
Основная часть многоквартирного жилого фонда, крупные общественные здания, некоторые производственные и коммунально-бытовые предприятия подключены к централизованной системе теплоснабжения, которая состоит из котельных и тепловых сетей. Эксплуатацию котельных и тепловых сетей на территории г. Гусиноозерск осуществляет до 01.07.2014 года Филиал РАО – Электрогенерация» «Гусиноозёрская ГРЭС»
В связи с подписанием договора аренды в отношении единого технологического комплекса объектов теплоснабжения муниципальной собственности г. Гусиноозерск для обеспечения потребителей услугами теплоснабжения и горячего водоснабжения с 01.07.2009 года единой теплоснабжающей организацией будет являться Филиал РАО – Электрогенерация» «Гусиноозёрская ГРЭС». Зона деятельности единой теплоснабжающей организации Филиал РАО – Электрогенерация» «Гусиноозёрская ГРЭС» охватывает всю территорию г. Гусиноозерск, так как она осуществляет теплоснабжение объектов многоквартирного жилого фонда, социально значимых объектов бюджетной сферы, прочих потребителей, находящихся во всех микрорайонах города – центральной зоне, северной, восточной, южной, западной.
Раздел 9. Решения о распределении тепловой нагрузки между источниками тепловой энергии.
Решения о загрузке источников тепловой энергии, распределении (перераспределении) тепловой нагрузки потребителей тепловой энергии между источниками тепловой энергии, поставляющими тепловую энергию в данной системе, будут иметь следующий вид:
№ п/п | Наименование котельной | Установленная мощность, Гкал/час. | Подключенная тепловая нагрузка, Гкал/час |
1. | Гусиноозерская ГРЭС | 211 | 82 |
2. | Котельная №1 ул. Центральная | 2,064 | 0,45086 |
3. | Котельная №2 ул. Красноармейская | 0,86 | 0,5227 |
Распределение тепловой нагрузки между источниками тепловой энергии, в том числе определение условий, при наличии которых существует возможность поставок тепловой энергии при сохранении надежности теплоснабжения.
Перераспределение тепловой нагрузки между источниками тепловой энергии невозможно. Источники тепловой энергии между собой технологически не связаны.
Раздел 10. Решение по бесхозяйным тепловым сетям.
На момент разработки настоящей схемы теплоснабжения в границах муниципального образования городское поселение «Город Гусиноозерск» были выявлены участки бесхозяйных тепловых сетей. В соответствии Федеральным законом от 27 июля 2010 гг. «О теплоснабжении» в случае выявления бесхозяйных тепловых сетей (тепловых сетей, не имеющих эксплуатирующей организации) орган местного самоуправления поселения или городского округа до признания права собственности на указанные бесхозяйные тепловые сети в течение тридцати дней с даты их выявления обязан определить теплосетевую организацию, тепловые сети которой непосредственно соединены с указанными бесхозяйными тепловыми сетями, или единую теплоснабжающую организацию в системе теплоснабжения, в которую входят указанные бесхозяйные тепловые сети и которая осуществляет содержание и обслуживание указанных бесхозяйных тепловых сетей. Единственной теплоснабжающей организацией, уполномоченной на эксплуатацию сетей теплоснабжения на территории муниципального образования городское поселение «Город Гусиноозерск» является филиал «Гусиноозерская ГРЭС» РАО - Электрогенерация».
В целях проведения мероприятий по определению единой теплоснабжающей организации и постановке на учет в регистрирующем органе в качестве бесхозяйной недвижимой вещи и в дальнейшем регистрации права собственности проведена инвентаризация бесхозяйных тепловых сетей.
Перечень бесхозяйных тепловых сетей в границах муниципального образования городское поселение «Город Гусиноозерск»
№ п/п | Наименование объекта | Адрес | Примечание |
1 | ТК35/1-4 | РБ, Селенгинский район, ул. Почтовая, 20 | После мероприятий по оформлению права муниципальной собственности на объект, проведение конкурса на право заключения договора аренды, передача в аренду для предоставления услуг населению. |
2 | ТК35/1-3 | РБ, Селенгинский район, 2 | После мероприятий по оформлению права муниципальной собственности на объект, проведение конкурса на право заключения договора аренды, передать в аренду для предоставления услуг населению. |
3 | ТК44/1 | РБ, Селенгинский район, 9а | После мероприятий по оформлению права муниципальной собственности на объект, проведение конкурса на право заключения договора аренды, передать в аренду для предоставления услуг населению. |
4 | ТК40/5 | РБ, Селенгинский район, 4/1 | После мероприятий по оформлению права муниципальной собственности на объект, проведение конкурса на право заключения договора аренды, передать в аренду для предоставления услуг населению. |
5 | ТК19/11-8 | РБ, Селенгинский район, б | После мероприятий по оформлению права муниципальной собственности на объект, проведение конкурса на право заключения договора аренды, передать в аренду для предоставления услуг населению. |
6 | ТК 11/2-9 | РБ, Селенгинский район, 2 | После мероприятий по оформлению права муниципальной собственности на объект, проведение конкурса на право заключения договора аренды, передать в аренду для предоставления услуг населению. |
7 | УТ17/3-8 | РБ, Селенгинский район, 8 | После мероприятий по оформлению права муниципальной собственности на объект, проведение конкурса на право заключения договора аренды, передать в аренду для предоставления услуг населению. |
8 | ТК35/10 | РБ, Селенгинский район, г. Гусиноозерск, ул. Почтовая | После мероприятий по оформлению права муниципальной собственности на объект, проведение конкурса на право заключения договора аренды, передать в аренду для предоставления услуг населению. |
9 | ТК65/1 | РБ, Селенгинский район, г. Гусиноозерск, п. Восточный до домов №29,31,33,35 | После мероприятий по оформлению права муниципальной собственности на объект, проведение конкурса на право заключения договора аренды, передать в аренду для предоставления услуг населению. |
10 | ТК11/2-11 | РБ, Селенгинский район, 9 | После мероприятий по оформлению права муниципальной собственности на объект, проведение конкурса на право заключения договора аренды, передать в аренду для предоставления услуг населению. |
11 | УТ16/13 | РБ, Селенгинский район, г. Гусиноозерск, п. Степной до ул. | После мероприятий по оформлению права муниципальной собственности на объект, проведение конкурса на право заключения договора аренды, передать в аренду для предоставления услуг населению. |
12 | ТК28/1 | РБ, Селенгинский район, 8а | После мероприятий по оформлению права муниципальной собственности на объект, проведение конкурса на право заключения договора аренды, передать в аренду для предоставления услуг населению. |
13 | ТК39/4-7 | РБ, Селенгинский район, а | После мероприятий по оформлению права муниципальной собственности на объект, проведение конкурса на право заключения договора аренды, передать в аренду для предоставления услуг населению. |
14 | УТ 17/3 | РБ, Селенгинский район, г. Гусиноозерск, п. Луч до ул. Сиреневая, 2 | После мероприятий по оформлению права муниципальной собственности на объект, проведение конкурса на право заключения договора аренды, передать в аренду для предоставления услуг населению. |
15 | ТК26 | РБ, Селенгинский район, г. Гусиноозерск, ул. Проезжая до дома 27 | После мероприятий по оформлению права муниципальной собственности на объект, проведение конкурса на право заключения договора аренды, передать в аренду для предоставления услуг населению. |
16 | ТК 27 | РБ, Селенгинский район, г. Гусиноозерск, ул. Юбилейная до ул. Проезжая | После мероприятий по оформлению права муниципальной собственности на объект, проведение конкурса на право заключения договора аренды, передать в аренду для предоставления услуг населению. |
17 | ТК 19/11-1 | РБ, Селенгинский район, г. Гусиноозерск, ул. Первомайская | После мероприятий по оформлению права муниципальной собственности на объект, проведение конкурса на право заключения договора аренды, передать в аренду для предоставления услуг населению. |
18 | ТК64/10 | РБ, Селенгинский район, г. Гусиноозерск, п. Кузнецова до ул. Сосновая | После мероприятий по оформлению права муниципальной собственности на объект, проведение конкурса на право заключения договора аренды, передать в аренду для предоставления услуг населению. |
Постановку на учет недвижимых объектов регламентирует Постановление Правительства Российской Федерации от 01.01.01 г. № 000 «Об утверждении положения о принятии на учет бесхозяйных недвижимых вещей». На учет принимаются объекты недвижимого имущества, которые не имеют собственников, или собственники которых неизвестны, или от права собственности на которые собственники отказались, в порядке, предусмотренном статьей 225 и статьей 236 Гражданского кодекса Российской Федерации. Обязательным условием для постановки бесхозяйного недвижимого объекта является выданные органами учета государственного и муниципального имущества документы о том, что данный объект недвижимого имущества не учтен в реестрах федерального имущества, государственного имущества субъекта Российской Федерации и муниципального имущества; выданные соответствующими государственными органами (организациями), осуществлявшими регистрацию прав на недвижимость до введения в действие Федерального закона «О государственной регистрации прав на недвижимое имущество и сделок с ним» и до начала деятельности учреждения юстиции по государственной регистрации прав на недвижимое имущество и сделок с ним, документы, подтверждающие, что права на данные объекты недвижимого имущества ими не были зарегистрированы.
Документом, подтверждающим отказ собственника от права собственности на объект недвижимого имущества, является заявление собственника об отказе от права собственности на объект недвижимого имущества.
Заявление об отказе от права собственности на объект недвижимого имущества представляется собственником (участниками общей собственности, если объект недвижимого имущества находится в общей собственности) в орган местного самоуправления по месту нахождения объекта недвижимого имущества.
В соответствии с пунктом 3 статьи 225 Гражданского кодекса Российской Федерации государственная регистрация права муниципальной собственности на объект недвижимого имущества осуществляется по истечении года со дня принятия на учет этого объекта недвижимого имущества на основании вступившего в силу решения суда.
После мероприятий по оформлению права муниципальной собственности на объекты, будет проведен конкурс на право заключения договора аренды.
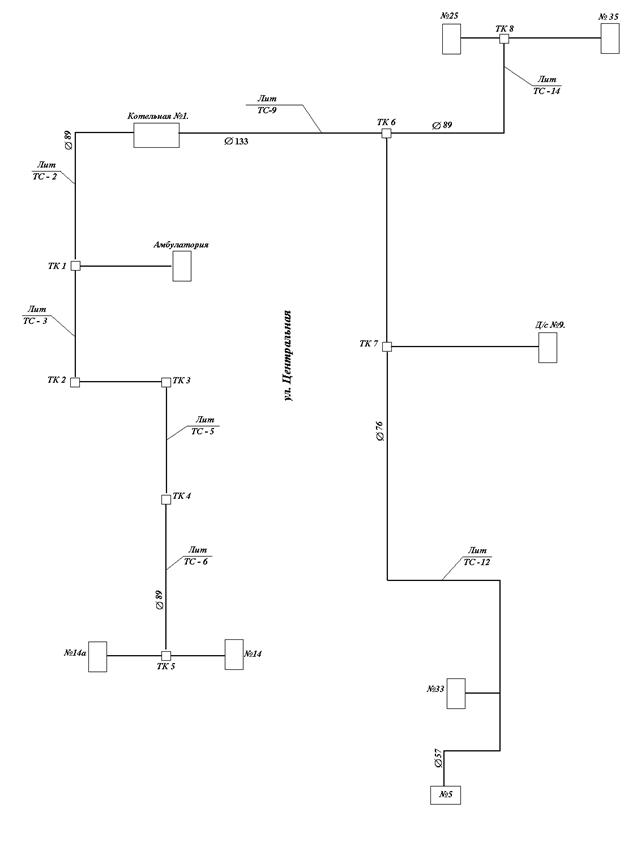
Тепловые сети от котельной №1.

Экспликация к схеме тепловой сети котельной №1
№п/п | Литера | Наименование участка | Протяженность трассы, м. | Наружный диаметр труб, мм | Кол-во труб | Кол-во камер | Год ввода в эксплуатацию | Год перекладки | Тип прокладки |
1 | ТС-1 | Котельная №1 – ТК1 | 98 | 89,89 | 2 | 1 | 1992 | подземная | |
2 | ТС-2 | ТК1 - амбулатория | 24 | 57,57 | 2 | - | 1992 | подземная | |
3 | ТС-3 | ТК1-ТК2 | 35 | 89,89 | 2 | 1 | 1992 | подземная | |
4 | ТС-4 | ТК2-ТК3 | 8 | 89,89 | 2 | 1 | 1992 | подземная | |
5 | ТС-5 | ТК3-ТК4 | 78 | 89,89 | 2 | 1 | 1992 | подземная | |
6 | ТС-6 | ТК4-ТК5 | 77 | 89,89 | 2 | 1 | 1992 | подземная | |
7 | ТС-7 | ТК5-Центральная 14 | 9 | 57,57 | 2 | - | 1992 | подземная | |
8 | ТС-8 | ТК5-Центральная,14а | 12 | 57,57 | 2 | - | 1992 | подземная | |
9 | ТС-9 | Котельная №1-ТК6 | 36 | 133,133 | 2 | 1 | 1992 | надземная-12м подземная-24м | |
10 | ТС-10 | ТК6-ТК7 | 36 | 76,76 | 2 | 1 | 1992 | подземная | |
11 | ТС-11 | ТК7-детсад№9 | 26 | 57,57 | 2 | - | 1992 | подземная | |
12 | ТС-12 | ТК7-Центральная,5 | 86 | 76,76 | 2 | - | 1992 | подземная | |
26 | 57,57 | - | 1992 | подземная | |||||
13 | ТС-13 | Глухая врезка Центральная,33 | 5 | 57,57 | 2 | - | 1992 | подземная | |
14 | ТС-14 | ТК6-ТК8 | 34 | 89,89 | 2 | 1 | 1992 | подземная | |
15 | ТС-15 | ТК8-Центральная,25 | 7 | 89,89 | 2 | - | 1992 | подземная | |
16 | ТС-16 | ТК8-Центральная,35 | 16 | 89,89 | 2 | - | 1992 | подземная | |
Тепловые сети от котельной №2
|
Из за большого объема этот материал размещен на нескольких страницах:
1 2 3 4 |



