Раздел 3
Лекция №3
Современные способы получения электрической энергии
Развитие технологии и техники шагнули далеко вперед, что дало возможность создать новые источники генерации электрической энергии. Среди основных видов генерации электроэнергии специалисты выделяют следующие: тепловую, ядерную, гидроэнергетику и альтернативные виды электроэнергетики. Осуществляется этот процесс на электрических станциях.
В случае тепловой генерации электрическую энергию получают в результате сгорания различных видов органического топлива. Таким способом электроэнергию добывают на тепловых электростанциях (ТЭС). Тепловые электростанции бывают двух видов: конденсационные (КЭС) и теплофикационные (ТЭЦ). На теплофикационных электростанциях производится выработка как тепловой, так и электрической энергии. Принципы работы конденсационных и теплофикационных электростанций довольно схожи между собой. Их основное различие заключается в том, что на теплофикационных электростанциях используется часть нагретого пара для теплоснабжения.
Ядерная энергетика представлена атомными электростанциями (АЭС). Очень часто ядерную энергетику не выделяют отдельно, а воспринимают как подвид тепловой электроэнергетики. Это обусловлено тем, что принцип выработки на атомной электростанции фактически такой же, как и на тепловой.
Следующий способ генерации электроэнергии представляет собой гидроэнергетику. Весь процесс проходит соответственно на гидроэлектростанциях (ГЭС). Здесь для получения электрической энергии используется кинетическая энергия водного течения. Среди разновидностей гидроэлектростанций стоит отметить гидроаккумулирующие станции (ГАЭС). Фактически их нельзя назвать мощными источниками электрической энергии, так как при своей работе они потребляют практически столько энергии, сколько и производят. Однако в некоторых случаях именно они используются для разгрузки сети.
Еще одним способом генерации электрической энергии является альтернативная энергетика. Как видно из ее названия, она включает в себя различные нетрадиционные, или альтернативные, источники электрической энергии. Многие из них разрабатывались различными учеными с целью экономии природных ресурсов планеты или для того, чтобы снизить вред от выработки электрической энергии для окружающей среды. Так, например, в ветроэнергетике электрическую энергию добывают из кинетической энергии ветра. В гелиоэнергетике электрическую энергию получают из энергии солнечных лучей. Существует также и геотермальная энергетика. В этом случае для выработки электрической энергии используется тепло Земли.
Производство электроэнергии является отдельной отраслью промышленности. В настоящее время наибольшую долю электроэнергии производят на трех видах электростанций:
· ТЭС (теплоэлектростанция)
· ГЭС (гидроэлектростанция)
· AЭС (атомная электростанция)
Тепловые конденсационные электрические станции
Тепловые конденсационные электрические станции (КЭС) преобразовывают энергию органического топлива вначале в механическую, а затем в электрическую. Механическую энергию упорядоченного вращения вала получают с помощью тепловых двигателей, преобразующих энергию неупорядоченного движения молекул пара или газа.
Все тепловые двигатели подразделяются:
· по виду используемого рабочего тела — пар или газ;
· по способу преобразования тепловой энергии в механическую — поршневой или роторный
В поршневом способе для преобразования используется потенциальная энергия рабочего тела, получаемая при его нагревании. В роторном способе используется кинетическая энергия движущиеся с большой скоростью частиц рабочего тела.
На тепловых электростанциях химическая энергия сжигаемого топлива преобразуется в парогенераторе (котле) в энергию водяного пара, приводящего во вращение турбоагрегат (паровую турбину, соединенную с генератором). Механическая энергия вращения преобразуется генератором в электрическую. Топливом для электростанций служат уголь, торф, горючие сланцы, а также газ и мазут. В отечественной энергетике на долю КЭС приходится до 60% выработки электроэнергии.
На одном валу с турбиной располагается генератор. На ТЭС турбинные и котельные агрегаты вместе с вспомогательным оборудованием соединяют в независимые блоки. Число блоков на станции обычно достигает 8—12, а мощность станции 4000—6000 МВт. Блок представляет собой как бы отдельную электростанцию. Связей между соседними блоками по технологическим линиям обычно не предусматривается. Построение КЭС по блочному принципу дает определенные технико-экономические преимущества, такие как, упрощение технологической схемы, удобство расширения электростанции блоками, сокращение объема строительных и монтажных работ, уменьшение капитальные затраты на сооружение электростанции.
Применение крупных агрегатов позволяет обеспечить быстрое наращивание мощностей электростанции, приемлемую себестоимость электроэнергии. Предельная мощность КЭС определяется условиями водоснабжения и влиянием выбросов станции на окружающую среду.
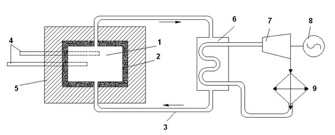
На рисунке 3.1 показан общий вид блока современной КЭС. Технологическая схема КЭС состоит из нескольких систем: топливоподачи; топливоприготовления; основного пароводяного контура вместе с парогенератором и турбиной; циркуляционного водоснабжения, водоподготовки, золоулавливания и золоудаления и, наконец, электрической части станции.
Работу главных агрегатов блока обеспечивают вспомогательные машины, для приведения в действие которых расходуется электроэнергия. На ТЭС электроэнергия расходуется на приготовление топлива, подачу воды в котлы, управление оборудованием и т. п. Механизмы и установки, обеспечивающие нормальное функционирование всех этих элементов, входят в так называемую систему собственных нужд станции. Мощность, расходуемая на собственные нужды блока, составляет 4—8% от его мощности.
| Рисунок 3.1. Принципиальная технологическая схема КЭС: 1‑склад топлива и система топливоподачи; 2‑система топливоприготовления; 3‑парогенератор; 4‑турбина; 5‑конденсатор; 6‑циркуляционный насос; 7‑конденсатный насос; 8‑питательный насос; 9‑горелки парогенератора, 10‑вентилятор; 11‑дымосос; 12‑воздухоподогреватель; 13‑водяной экономайзер; 14‑подогреватель низкого давления; 15‑деаэратор; 16‑подогреватель высокого давления. |
Наибольшие энергетические потери на КЭС имеют место в основном пароводяном контуре, а именно в конденсаторе, где отработавший пар, содержащий еще большое количество тепла, затраченного при парообразовании, отдает его циркуляционной воде. Тепло с циркуляционной водой уносится в водоемы, то есть теряется. Эти потери в основном определяют КПД электростанции, составляющий даже для самых современных КЭС не более 40 ‑ 42%.
Электроэнергия, вырабатываемая электростанцией, выдается на напряжении 110 ‑ 750 кВ и лишь часть ее отбирается на собственные нужды через трансформатор собственных нужд, подключенный к выводам генератора. Генераторы и повышающие трансформаторы соединяют в блоки и подключают к распределительному устройству высокого напряжения.
Турбины. Полученный в парогенераторах перегретый пар при температуре ~600°С и давлении 30 МПа по паропроводам передается в сопла. Сопла предназначены для преобразования внутренней энергии пара в кинетическую энергию упорядоченного движения молекул.
После выхода из сопла пар подается на рабочие лопатки турбины. Если турбина активная, то между ее рабочими лопатками расширения пара не происходит, следовательно, давление пара не меняется. Абсолютная скорость движения пара уменьшается вследствие вращения турбины.
У реактивной турбины происходит расширение пара, проходящего через каналы рабочих лопаток. В зависимости от показателей расширения пара в каналах турбины характеризуют степенями реактивности.
Конденсаторы. Пар, выходящий из турбины, направляют для охлаждения и конденсации в специальные устройства, называемые конденсаторами. Конденсатор представляет собой цилиндрический корпус, внутри которого имеется большое число латунных трубок. По трубкам протекает охлаждающая вода, поступающая в конденсатор обычно при температуре 10-15ºС, а выходящая из него – при температуре 20-25ºС. Пар обтекает трубки сверху вниз, конденсируется и снизу удаляется. Давление в конденсаторе поддерживается в пределах 3-4 кПа, что достигается охлаждением пара.
Расход охлаждающей воды составляет примерно 50-100 кг на 1 кг пара. На электростанции мощностью 1ГВт расходуется 40м3/с охлаждающей воды, что примерно равно расходу воды в Москве-реке.
Если воду для охлаждения пара забирают из реки, подают в конденсатор, а затем сбрасывают в реку, то такую систему водоснабжения называют прямоточной. В случаях, когда воды в реке не хватает, сооружают пруд. С одной стороны пруда вода подается в конденсатор, а в другую сторону пруда сбрасывается нагретая в конденсаторе вода.
В замкнутых циклах водоснабжения для охлаждения воды, нагретой в конденсаторе, сооружают градирни, представляющие собой устройства высотой примерно 50 м. Вода вытекает струйками из отверстий лотков, разбрызгивается и, стекая вниз, охлаждается. Внизу расположен бассейн, в котором вода собирается и затем насосами подается в конденсатор.
Основными особенностями КЭС являются - значительная удаленность от непосредственных потребителей электроэнергии, что определяет в основном выдачу мощности на высоких и сверхвысоких напряжениях, и блочный принцип построения электростанции. Место расположения электростанции зависит не только от условий снабжения ее первичными энергоресурсами, но и от наличия в достаточном количестве воды. Мощность современных КЭС обычно такова, что каждая из них может обеспечить электроэнергией крупный район страны. Отсюда еще одно название электростанций этого типа - государственная районная электрическая станция (ГРЭС).
Теплоэлектроцентрали
Производство электрической энергии на тепловых станциях сопровождается большими потерями тепла. В то же время многим отраслям промышленности, таким, как химическая, текстильная, пищевая, металлургическая, и ряду других тепло необходимо для технологических целей. Для отопления жилых зданий требуется в значительном количестве горячая вода.
В этих условиях естественно использовать пар, получаемый в парогенераторах на тепловых станциях, как для выработки электроэнергии, так и для теплофикации потребителей. Электростанции, выполняющие такие функции, называются теплоэлектроцентралями (ТЭЦ). Этот вид электростанций предназначен для централизованного снабжения промышленных предприятий и городов электроэнергией и теплом. Особенности технологической схемы ТЭЦ показаны на рисунке 3.2.
Отработанный в турбинах конденсационных станций пар имеет температуру 25-30ºС, и поэтому он непригоден для использования в технологических процессах на предприятиях.
Для получения пара с необходимыми для потребителей параметрами используют специальные турбины с промежуточными отборами пара. В таких турбинах, после того как часть энергии пара израсходуется на приведение в движение турбины и параметры его понизятся, производится отбор некоторой доли пара для потребителей. Оставшаяся доля пара далее обычным порядком используется в турбине и затем поступает в конденсатор.

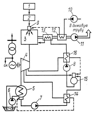
Рисунок 3.2. Особенности технологической схемы ТЭЦ:
1- сетевой насос; 2 - сетевой подогреватель
При такой комбинированной выработке электроэнергии и тепла достигается значительная экономия топлива по сравнению с раздельным энергоснабжением, то есть выработкой электроэнергии на КЭС и получением тепла от местных котельных. Поэтому ТЭЦ получили широкое распространение в районах (городах) с большим потреблением тепла и электроэнергии. Благодаря более полному использованию тепловой энергии к. п.д. ТЭЦ достигает 60-65%, а к. п.д. КЭС – не более 40%.
Горячая вода и пар под давлением, достигающем в отдельных случаях 3 МПа, доставляются потребителям по трубопроводам. Совокупность трубопроводов, предназначенных для передачи тепла, называется тепловой сетью.
Основное отличие заключается в специфике пароводяного контура и способе выдачи электроэнергии. Специфика электрической части ТЭЦ определяется положением электростанции вблизи центров электрических нагрузок. В этих условиях часть мощности может выдаваться в местную сеть непосредственно на генераторном напряжении. Избыток мощности выдается, как и в случае КЭС, в энергосистему на повышенном напряжении.
Существенной особенностью ТЭЦ является также повышенная мощность теплового оборудования по сравнению с электрической мощностью электростанции с учетом выдачи тепла. Это обстоятельство предопределяет больший относительный расход электроэнергии на собственные нужды, чем на КЭС.
Газотурбинные установки.
На отечественных тепловых станциях начинают широко использовать газотурбинные установки (ГТУ). В качестве рабочего тела в таких установках используется смесь продуктов сгорания топлива с воздухом или нагретый воздух при большом давлении и высокой температуре. В газовых турбинах происходит преобразование тепловой энергии газов в кинетическую энергию вращения ротора турбины.
Современные газовые турбины в основном работают на жидком топливе, однако, кроме жидкого топлива может использоваться газообразное: как естественный природный горючий газ, так и искусственный газ, получаемый особым сжиганием твердых топлив любых видов.

Рисунок 3.3. Принципиальная технологическая схема электростанции с газовыми турбинами.
КС - камера сгорания; КП - компрессор; ГТ - газовая турбина; Г - генератор; Т - трансформатор; Д - пусковой электродвигатель.
Основу современных газотурбинных электростанций составляют газовые турбины мощностью 25-100 МВт. Упрощенная принципиальная схема блока газотурбинной электростанции представлена на рисунке 3.3.
Топливо (газ, дизельное горючее) подается в камеру сгорания, туда же компрессором нагнетается сжатый воздух. Горячие продукты сгорания отдают свою энергию газовой турбине, которая вращает компрессор и синхронный генератор.
Запуск установки осуществляется при помощи разгонного двигателя и длится 1‑2 мин, в связи с чем газотурбинные установки отличаются высокой маневренностью и пригодны для покрытия пиков нагрузки в энергосистемах. Общий КПД газотурбинных электростанций составляет около 30%.
Парогазовые установки
Отработанные газы, покидающие газотурбинную установку, имеют высокую температуру, что неблагоприятно сказывается на к. п.д. термодинамического цикла. Для повышения экономичности газовых турбин разработаны парогазовые установки (ПГУ). В них топливо сжигается в топке парогенератора, пар из которого направляется в паровую турбину. Продукты сгорания из парогенератора, после того как они охладятся до необходимой температуры, направляются в газовую турбину. Таким образом, ПГУ имеет два электрических генератора, приводимых во вращение: один - газовой турбиной, другой - паровой турбиной. При этом мощность газовой турбины составляет около 20% паровой.
Совмещение газо - и паротурбинных агрегатов таким образом, что в них происходит совместное использование тепла, получаемого при сжигании топлива, позволяет на 8-10 % повысить экономичность работы установки, называемой парогазовой, и снизить её стоимость на 25%.
Парогазовые установки, использующие два вида рабочего тела – пар и газ – относятся к бинарным. В них часть тепла, получаемого при сжигании топлива в парогенераторе, расходуется на образование паранеобходимых параметров, который затем направляется в паровую турбину (рис.3.28). Охлажденные до температуры 650-700ºС газы попадают на рабочие лопатки газовой турбины. Отработанные в турбине газы используются для подогрева питательной воды, что позволяет уменьшить расход топлива и повысить к. п.д. всей установки, который может достичь примерно 44%.
Лекция №4
Гидравлические электростанции
На гидравлических электростанциях (ГЭС) для получения электроэнергии используется энергия водных потоков (рек, водопадов и т. д.). В настоящее время на ГЭС вырабатывается около 15% всей электроэнергии. Более интенсивное строительство этого вида станций сдерживается спецификой размещения гидроресурсов по территории РФ (большая часть их сосредоточена в восточной части страны).
Первичными двигателями на ГЭС являются гидротурбины, которые приводят во вращение гидрогенераторы. Мощность, развиваемая гидроагрегатом, пропорциональна напору Н и расходу воды Q:
Р=Н·Q,
где Q – расход, м3/с,
Н – напор, м.
Мощность гидростанции тем больше, чем большее колическтвоводы поступает на лопатки гидротурбины Q и чем большее давление Н она имеет.
Для увеличения напора Н создаются искусственные гидротехнические сооружения. На равнинных реках напор создается с помощью плотины. Водное пространство перед плотиной называется верхним бьефом, а ниже плотины - нижним бьефом (рисунок 3.4). Разность уровней верхнего (УВБ) и нижнего бьефа (УНБ) определяет напор Н. В состав гидроузла на равнинной реке входят: плотина, здание электростанции, водосбросные, судопропускные (шлюзы), рыбопропускные сооружения и др.
На горных реках сооружаются ГЭС, которые используют большие естественные уклоны реки. Однако при этом обычно приходится создавать систему деривационных сооружений - обводных каналов. К ним относятся сооружения, направляющие воду в обход естественного русла реки: деривационные каналы, туннели, трубы.
В электрической части ГЭС во многом подобны конденсационным электростанциям. Как и КЭС, гидроэлектростанции обычно удалены от центров потребления, так как место их строительства определяется в основном природными условиями. Поэтому электроэнергия, вырабатываемая ГЭС, выдается на высоких и сверхвысоких напряжениях (110 - 500 кВ). Отличительной особенностью ГЭС является небольшое потребление электроэнергии на собственные нужды, которое обычно в несколько раз меньше, чем на ТЭС. Это объясняется отсутствием на ГЭС крупных механизмов в системе собственных нужд. Расход электроэнергии вызван техническим водоснабжением, управлением гидротехническим и электротехническим оборудованием, охлаждением генераторов и т. п. На крупных ГЭС собственное потребление электроэнергии составляет доли процента от общей выработки.

Рисунок 3.4. Принципиальная технологическая схема ГЭС.
В гидравлических турбинах происходит преобразование энергии воды в механическую энергию вращения вала турбины. Турбина называется активной, если принцип её работы основан на использовании динамического давления воды, и реактивной, если используется статическое давление при реактивном эффекте.
В современной гидроэнергетике преимущественно используются три типа турбин:
1. Радиально-осевая турбина (турбина Френсиса). Лопатки рабочего колеса этой турбины имеют сложную кривизну, благодаря чему вода, поступающая на лопатки с направляющего аппарата, постепенно меняет направление с радиального на осевое. Число лопаток у таких турбин 10-30. Радиально-осевая турбина выполняется на мощности свыше 100 МВт.
2. Поворотно-лопастная турбина (турбина Каплана). Рабочее колесо турбины выполняется в форме винта пропеллера, лопасти которого в зависимости от нагрузки могут поворачиваться для достижения наибольшего к. п.д. Турбина была предложена в 1913г. чешским учёным Капланом.
3. Ковшовая турбина (турбина Пельтона). Лопатка турбины выполнена в форме сдвоенного ковша с острым ножом посредине. В ковшах происходит изменение направления скорости движения воды на 180º, вследствие чего на лопатки действуют центробежные силы. Для наиболее полного преобразования энергии воды в механическую энергию турбины скорость движения лопаток выбирается такой, что на их выходе абсолютная скорость движения воды равна нулю.
При сооружении ГЭС одновременно с энергетическими решаются важные народнохозяйственные задачи: орошение земель и развитие судоходства, обеспечение водоснабжения крупных городов и промышленных предприятий.
Технология производства электроэнергии на ГЭС довольно проста и легко поддается автоматизации. Пуск агрегата ГЭС занимает не более 50 с, поэтому резерв мощности в энергосистеме целесообразно обеспечить именно этими агрегатами.
Регулирование мощности ГЭС производится следующим образом. В периоды времени, когда в системе имеются провалы нагрузки, ГЭС работают с незначительной мощностью и вода заполняет водохранилище. При этом запасается энергия. С наступлением пиков включаются агрегаты станции и увеличивается на необходимую величину их мощность.
Коэффициент полезного действия ГЭС обычно составляет около 85-90%. Благодаря меньшим эксплуатационным расходам себестоимость электроэнергии на ГЭС, как правило, в несколько раз меньше, чем на тепловых электростанциях.
Гидроаккумулирующие электростанции
Производство электроэнергии на электрических станциях и её потребление различными приёмниками представляют собой процессы, взаимосвязанные таким образом, что в силу физических закономерностей мощность потребления электроэнергии в какой-либо момент времени должна быть в точности равна генерируемой мощности.
График нагрузки некоторого района или города, представляющий собой изменение во времени суммарной мощности всех потребителей, имеет провалы и максимумы. Это означает, что в одни часы суток требуется большая суммарная мощность генераторов, а в другие часы часть генераторов или электростанций должна быть отключена или должна работать с уменьшенной нагрузкой. Количество электростанций и их мощность определяются относительно непродолжительным максимумом нагрузки потребителей. Это приводит к недоиспользованию оборудования и к удорожанию энергосистем. Так, снижения числа часов использования установленной мощности крупных ТЭС с 6000 до 4000 ч в год приводит к возрастанию себестоимости вырабатываемой электроэнергии на 30-35%.
В промышленно развитых странах большая часть электроэнергии (80 %) вырабатывается на тепловых электростанциях, для которых наиболее желателен равномерный график нагрузки. Агрегаты тепловых станций плохо приспособлены к регулированию мощности. Обычные паровые котлы и турбины на этих станциях допускают изменение нагрузки всего лишь но 10-15%.
Особую роль в современных энергосистемах выполняют гидроаккумулирующие станции (ГАЭС), служащие для решения задачи снятия пиков нагрузки. Эти электростанции имеют как минимум два бассеина - верхний и нижний с определенными перепадами высот между ними (рисунок 3.5). В интервалы времени, когда электрическая нагрузка в объединённых системах минимальна, ГАЭС перекачивает воду из нижнего водохранилища в верхнее и потребляет при этом электроэнергию из системы. В режиме непродолжительных «пиков» - максимальных значений нагрузки – ГАЭС работает в генераторном режиме и расходует запасённую в верхнем водохранилище воду.

Рисунок 3.5. Схема ГАЭС
В здании ГАЭС устанавливаются так называемые обратимые гидроагрегаты. В часы минимума нагрузки энергосистемы генераторы ГАЭС переводят в двигательный режим, а турбины - в насосный. Потребляя мощность из сети, такие гидроагрегаты перекачивают воду по трубопроводу из нижнего бассейна в верхний. В период максимальных нагрузок, когда в энергосистеме образуется дефицит генераторной мощности, ГАЭС вырабатывает электроэнергию. Сбрасывая воду из верхнего бассейна, турбина вращает генератор, который выдает мощность в сеть.
ГАЭС стали особенно эффективными после появления обратимых гидротурбин, выполняющих функции и турбин, и насосов. Количество машин в этом случае сведено к минимуму – к двум. Однако станции с двухмашинной компоновкой имеют более низкое значение к. п.д. из-за необходимости создавать в насосном режиме примерно в 1,3 - 1,4 раза больший напор на преодоление трения в водоводах. В генераторном режиме величина напора меньше из-за трения в водоводах. Для того чтобы агрегат одинаково работал как в генераторном, так и в насосном режимах, можно в насосном режиме увеличить его частоту вращения. Применение разных частот вращения в обратимых генераторах приводит к усложнению и удорожанию их конструкций.
Таким образом, применение ГАЭС помогает выравнивать график нагрузки энергосистемы, что повышает экономичность работы тепловых и атомных электростанций.
Приливные электростанции
Существует значительное число проектов энергетического использования энергии морей и океанов: волновые энергетические установки, использующие энергию волн; океанические тепловые станции, основанные на разности температур морской воды на поверхности и на глубине; установки, использующие энергию океанических течений. Однако пока промышленное использование получили лишь приливные электростанции – ПЭС.
Энергия морских приливов, или, как говорят иногда, «лунная энергия», известна человечеству со времен глубокой давности. Эта энергия ещё в далёкие исторические эпохи использовалась для приведения в движение различных механизмов, в особенности мельниц. В Германии с помощью энергии приливной волны орошали поля. Приливы для вращения мельничных колес использовались 1000 лет тому назад в Испании, Франции, Англии. Сегодня ПЭС работают в Китае, во Франции, в России (Кислогубская ПЭС на Баренцевом море имеет мощность 1200 кВт) и некоторых других странах.
Приливные электростанции (ПЭС) выгодно отличаются от речных тем, что их работа определяется космическими явлениями и не зависит, как у речных, от многочисленных случайных погодных условий.
Наиболее существенный недостаток ПЭС – неравномерность из работы. Неравномерность приливной энергии в течении лунных суток и лунного месяца, отличающихся от солнечных, не позволяет систематически использовать её в периоды максимального потребления в системах.
ПЭС работают в условиях быстрого изменения напора, поэтому их турбины должны иметь высокие к. п.д. при переменных напорах. В настоящее время создана достаточно совершенная и компактная горизонтальная турбина двойного действия. Электрический генератор и часть деталей турбины заключены в водонепроницаемую капсулу, и весь гидроагрегат погружен в воду (рисунок 3.6). Поворотные лопасти рабочего колеса обеспечивают высокое значение к. п.д. при различных напорах начиная с 0,5 м. Для ПЭС используют обратимые турбины, когда вращение непрерывно при любом направлении движения воды.

Рисунок 3.6. Схема ПЭС:
1 – капсульный агрегат; 2 – повышающий трансформатор; 3 – козловый кран для обслуживания затворов и решеток; 4 – кабельный коридор; 5 – мостовой кран машинного зала
Гидроагрегат может работать как в генераторном, так и в насосных режимах. При выключенном генераторе гидроагрегат может осуществлять прямой перепуск воды из моря в бассейн и обратно. В насосном режиме он может осуществлять перекачивание воды из моря в бассейн и тем самым увеличивать напор воды.
Приливные станции строят в бухтах с узким проходом. Перегораживают вход плотиной и в ней устанавливают гидрогенераторы. Во время прилива и отлива вода по трубам подходит к гидротурбинам и вращает их, а следовательно, и электрогенератор, сидящий на одном валу с турбиной.
ПЭС вырабатывают электрическую энергию за счет использования потенциальной энергии приливов и отливов моря. Величина прилива (в результате притяжения Луны) в разных местах Земли неодинакова: у берегов Америки она составляет 21 м, у берегов Франции и Англии – порядка 15 м, у берегов России – 8–11 м на Белом и Охотском морях. Установлено, что использовать энергию приливов целесообразно уже при 3–4 м высоты прилива.
Атомные электростанции
Атомные электростанции (АЭС) - это по существу тепловые электростанции, которые используют тепловую энергию ядерных реакций. АЭС для получения электроэнергии и тепла используют ядерное горючее. В качестве топлива на АЭС применяется вещество, способное к самопроизвольному расщеплению ядер атомов с выделением энергии в виде тепла. Важнейшим ядерным топливом являются тяжелые элементы: уран‑235 (U‑235), уран‑233 (U‑233), плутоний‑239 (U‑239). Вместо котельного агрегата на атомных станциях используется ядерный реактор и особые парогенераторы.
На АЭС энергия, получаемая в результате деления ядер урана на осколки, превращается в тепловую энергию пара или газа и затем в электрическую энергию, то есть в энергию движения электронов в проводнике. Деление ядер урана происходит при бомбардировке их нейтронами, в результате чего получаются осколки ядер, обычно неодинаковые по массе, нейтроны и другие продукты деления, которые разлетаются в разные стороны с огромными скоростями и имеют, следовательно, большие величины кинетической энергии. Получаемая при делении ядер энергия почти полностью превращается в тепло. Установка, в которой происходит управляемая цепная ядерная реакция деления, называется ядерным реактором.
В основном используют ядерные реакции расщепления урана U-235 под действием медленных (тепловых) нейтронов. Расщепление ядер U‑235 происходит по цепной реакции, при этом выделяется большое количество тепловой энергии (83 %) и так называемого ядерного излучения (17 %). Для осуществления реакции расщепления ядер урана в реакторе кроме топлива (U‑235) должен быть замедлитель нейтронов и, естественно, теплоноситель, отводящий тепло из реактора.
В России строительство АЭС базируется на корпусных реакторах с водой под давлением – ВВЭР (водо-водяной энергетический реактор) и кипящих канальных уран-графитовых реакторах – РБМК (реактор большой мощности кипящий).
В реакторах типа ВВЭР в качестве замедлителя и теплоносителя используется обычная вода под давлением.
В реакторах типа РБМК в качестве теплоносителя используется вода, а в качестве замедлителя - графит.
Не смотря на существование несколько типов реакторов на тепловых нейтронах, всем им присущи некоторые общие элементы, приведенные на рисунке 4.7. Реакторы имеют так называемую активную зону 1, в которую загружается ядерное топливо, содержащее уран-235 и замедлитель (обычно графит или вода). Для сокращения утечки нейтронов активная зона окружена отражателем 2, за которым размещается бетонная защита 5 от радиоактивных излучений. Количество ядерного топлива в реакторе значительно превышает критическую массу. Поэтому в активную зону вводят сильный поглотитель нейтронов в виде стержней 4 из карбида бора. По мере выгорания топлива регулирующие стержни извлекают из активной зоны. Нагретый теплоноситель отводится по трубам 3 в теплообменник-парогенератор 6, где передает свое тепло рабочему телу (например, воде, проходящей по змеевикам и превращающейся в пар). Рабочее тело (пар) поступает в турбину 7, вращает вал турбины, соединенный с валом генератора 8. Отработавший в турбине пар попадает в конденсатор 9, после чего сконденсированная вода вновь идет в теплообменник.
Принцип работы атомных реакторов одинаков: внутри реактора располагают тепловыделяющие элементы – ТВЭЛы, которые состоят из металлической трубки из сплава циркония, заполненной смесью урана-235 и урана-238.
В реакторе ВВЭР все ТВЭЛы помещены в стальной корпус, заполненный водой, которая непосредственно соприкасается с ТВЭЛами и охлаждает их. Тепло атомного реактора нагревает воду под высоким давлением, она становится радиоактивной. Поэтому эта вода направляется в промежуточный парогенератор, где вода второго контура превращается в пар, направляемый в турбину.
Реактор РБМК заполнен графитовыми блоками, внутри которых сделаны отверстия. В них помещены тонкостенные трубы (рабочие каналы) из циркония, в которых устанавливаются ТВЭЛы. Через трубы циркулирует вода под давлением, она отводит тепло от ТВЭЛов и при этом частично испаряется.

Рисунок 4.7. Упрощенная схема АЭС:
1 — активная зоня; 2 — отражатель; 3 — трубы; 4 — поглотитель нейтронов; 5 — бетонная защита; 6 — теплообменник-парогенератор; 7 — турбина; 8 — генератор; 9 — конденсатор
РБМК – это канальный реактор, а ВВЭР – корпусной. ВВЭР получили более широкое распространение, чем РБМК. Преимуществом РБМК является возможность замены ТВЭЛов без остановки реактора.
Мощность энергетического реактора определяется возможностями быстрого отвода тепла из активной зоны. Основная часть энергии, выделяющейся при ядерной реакции в ТВЭЛах, идёт на нагревание ядерного топлива, а небольшая часть – на нагревание замедлителя. Поскольку отвод тепла происходит за счёт конвективного теплообмена, то для повышения интенсивности процесса отвода тепла нужно увеличивать скорость движения теплоносителя. Так, скорость движения воды в активной зоне составляет примерно 3-7 м/с.
Бурное развитие атомной энергетики вызвано её преимуществами по сравнению с другими способами выработки энергии. Назовем основные из них:
1. Атомные электростанции почти не зависят от месторасположения источников сырья вследствие компактности ядерного топлива и легкой его транспортировки. Однако для охлаждения АЭС необходим мощный источник воды (морской или пресной). Поэтому АЭС, так же как и ТЭС, зависят от источников воды;
2. Сооружение мощных энергетических блоков имеет благоприятные перспективы, так как с одного реактора можно получить электрическую мощность порядка 2 ГВт;
3. Малый расход горючего не требует загрузки транспорта;
4. Атомные электростанции, при безаварийной работе, практически не загрязняют окружающую среду.
Радиоактивное излучение опасно. Принятое в больших дозах, оно может вызвать заболевание и даже смерть людей. Воздействие радиоактивного излучения на людей и животных в настоящее время достаточно хорошо изучено. Вследствие пристального внимания к радиоактивному излучению и постановки многочисленных экспериментов влияния изучения на экологию изучено гораздо больше, чем влияние синтетических соединений и некоторых других факторов.
Ионизирующее облучение человека оказывает соматическое (от греческого слова, означающего «тело») и генетическое действие. Заметный клинический эффект возникает при мощном облучении примерно в 0,2 Дж/кг в течении короткого времени. Длительное хроническое облучение может повысить статическую вероятность таких клинических последствий, как заболевание раком и другими болезнями.
Все ядерные реакторы имеют специальную биологическую защиту, чтобы предохранить обслуживающий персонал от опасных радиоактивных излучений, которые вызывают ионизацию молекул клеток.




