Рис 1.4 График девиации магнитного компаса
Магнитные компасы в лаборатории установлены на поворотных платформах. Разворот платформы вместе с установленным на ней компасом имитирует изменение курса судна. При выполнении работы по определению МП створа поворачивают платформу и поочередно устанавливают компасные курсы судна через 45º (в любой последовательности). На каждом курсе пеленгуют один и тот же отдаленный предмет, заранее выбранный внутри. Отсчеты компасных пеленгов (КП или ОКП), взятые с точностью до 0,1º записывают в таблицу. Затем определяют значение МП (для данного компаса и выбранного в лаборатории предмета) и рассчитывают девиацию компаса для каждого отдельного курса.
Порядок выполнения работы
1. Записать задание.
2. Сделать эскизный чертеж магнитного компаса с обозначением его основных элементов.
3. Записать данные по определению застоя картушки и сделать соответствующие выводы.
4. По результатам наблюдений составить таблицу, аналогично образцу, приведенному выше. Указать номер лабораторного компаса и номер створного знака.
5. Вычертить график девиации магнитного компаса - рис.1.4
Контрольные вопросы
1. Назначение и устройство магнитного компаса УКП-М.
2. Почему картушка магнитного компаса устанавливается в плоскости компасного меридиана?
3. Как устроен котелок магнитного компаса?
4. Каково назначение компасной жидкости?
5. Как удалить воздушный пузырек из котелка?
6. Что такое застой картушки и как его уменьшить?
7. Проверки магнитного компаса.
8. Как устроен пеленгатор и для чего он предназначен?
9. Каково назначение и устройство нактоуза?
10. Каково назначение и устройство девиационного прибора?
11. Что такое мягкое и твердое в магнитном отношении железо?
12. Что такое девиация?
13. Что такое магнитное склонение?
14. Как правильно установить котелок в нактоуз, а нактоуз на судне?
Список литературы
1. Смирнов, средства судовождения. / , , в 2-х т.- Т.2: Конструкция и эксплуатация: Учеб. для вузов.- СПб.: Элмор, 20с.
2. Воронов, компасы. Теория, конструкция и девиационные работы. , , С-Пб.: 2004, Элмор – 192 с.
3. Нечаев, -компасное дело. / М.: Транспорт, 19с.
4. Воронов, средства судовождения. Конструкция и эксплуатация. / , , М.: Транспорт, 19с.
3 Лабораторная работа
Морской магнитный компас КМО-Т
Цель работы:
1. Изучить конструкцию магнитного компаса КМО-Т.
2. Составить отчет о работе.
В магнитных компасах марки КМО-Т («компас магнитный оптический в тропическом исполнении») с оптическим устройством, изображение шкалы картушки проектируется на зеркальный отражатель, находящийся перед рулевым. Такой компас служит и как главный, и как путевой.
Картушка компаса КМО-Т по своей конструкции подобна картушке компаса УКП-М, но ее система стрелок имеет несколько меньший магнитный момент — около 1300 CGSM. Особенностью этой картушки является то, что на диске со шкалой все градусные деления и их цифровые обозначения выполнены в виде сквозных отверстий, через которые беспрепятственно проходят световые лучи.
Котелок компаса (рис. 2.1) герметически закрыт сверху и снизу толстыми стеклами на прокладках и заполняется жидкостью, которая представляет собой водный раствор гидролизного технического спирта.

Внутренняя полость котелка разделена стеклянным диском на две части (камеры). В верхней находятся картушка и шпилька. Здесь же укреплен индекс для отсчета компасного курса, а по периметру камеры установлен вертикальный экран. Пространство между ним и стенками корпуса предназначено для воздушных пузырей. Воздух переходит сюда из камеры с картушкой через отверстия у основания экрана, если котелок повернуть дном вверх. При возвращении котелка в нормальное положение воздух остается между экраном и корпусом.
Отверстие с винтовой пробкой для доливки в котелок компасной жидкости расположено на боковой стенке корпуса.
Для того, чтобы вместить избыток жидкости, образующийся при повышении температуры, и чтобы предотвратить появление пустот во внутренней полости, когда температура падает, котелок снабжен кольцевой упругой диафрагмой. Она находится между дном и разделительным стеклянным диском. Благодаря диафрагме объем камер котелка увеличивается или уменьшается в соответствии с изменением объема жидкости.
Опорой для картушки служит стандартная шпилька. Она ввинчивается через закрываемое пробкой донное отверстие во втулку в стеклянном диске. Котелок с помощью карданова подвеса с резиновыми амортизаторами в осях подвешивается в верхнее основание нактоуза (рис. 2.2).
Нактоуз изготовляется из немагнитного титанового сплава. Внутри нактоуза размещен девиационный прибор. К нему относятся магниты для уничтожения полукруговой девиации и креновой магнит с устройствами для изменения их положения.
Магниты, создающие продольную и поперечную силу, закреплены на шестернях с ручным приводом. Две шестерни с двумя магнитами для создания продольной силы расположены в ДП судна. Они одновременно поворачиваются на равные углы во встречных направлениях вокруг горизонтальной оси с помощью рукоятки, на которой нанесена буква «В». Наибольшая продольная сила этих магнитов действует на картушку тогда, когда оба они расположены горизонтально одноименным полюсам в одном направлении. Если же магниты установить вертикально, совместив их разноименные полюса, то продольная сила будет равна нулю.
Точно таким же образом устроено приспособление для поворота вокруг горизонтальной оси тех двух магнитов, которые предназначены для компенсации поперечной судовой силы, вызывающей полукруговую девиацию. Но эти магниты, так же как и несущие их шестерни, расположены перпендикулярно ДП. Рукоятка для их вращения обозначена буквой «С».
Когда компас работает в неблагоприятных магнитных условиях, то может оказаться, что для компенсации судовых сил В'λН и С'λН этих четырех магнитов будет недостаточно. В этом случае в нактоуз в ДП судна и перпендикулярно ДП устанавливаются дополнительные магниты. Они закрепляются в горизонтальном положении в гнездах вблизи основных магнитов.
Магнит, с помощью которого уничтожается креновая девиация, находится в трубе девиационного прибора в латунной оправе. Чтобы обеспечить перемещение кренового магнита в вертикальном направлении, на его оправе укреплена зубчатая планка, а внутри трубы помещен стержень с червячной нарезкой. Вращая головку стержня, можно перемещать магнит вверх или вниз и устанавливать его на требуемом расстоянии от картушки.
..
Четвертная девиация компаса КМО-Т уничтожается с помощью четырех продольных брусков и одной или двух поперечных индукционных пластин. Бруски устанавливаются на кронштейнах и в гнездах хомута немного ниже уровня стрелок картушки. Два бруска имеют прямоугольное сечение, а два других — круглое. Хомут с брусками может быть повернут на определенный угол относительно ДП, чем обеспечивается одновременное уничтожение девиации от силы D'λH и от силы Е'λН.
В нактоузе под котелком предусмотрено место для компенсатора электромагнитной девиации.
Сверху нактоуз закрывается защитным колпаком с окнами.
Оптическая система компаса состоит из осветительной лампы, защитного стекла, двух линз, обогревного стекла и зеркала. Некоторые из перечисленных деталей расположены в нактоузе, а некоторые — в металлической трубе под ним.

Нактоуз устанавливают на верхнем (штурманском) мостике. Труба оптической системы с зеркалом в нижней ее части через отверстие в палубе мостика проходит в ходовую рубку перед рабочим местом рулевого. Как показано на рис. 2.3, на зеркало проектируется световой пучок от освещенного лампочкой сектора нижней стороны картушки. Поэтому изображение шкалы в зеркале отражается в наиболее удобном для наблюдателя виде — значения градусных делений и оцифровка читаются, как обычно, слева направо.

Труба оптического тракта имеет неподвижную и выдвижную части (рис. 2.4) Последняя закрепляется в удобном для рулевого положении по высоте с помощью стопора. С той же целью нижнюю часть трубы можно поворачивать вокруг вертикальной оси. Кроме того, можно изменять и наклон отражательного зеркала.
При низких температурах наружного воздуха некоторые части оптической системы подвержены обмерзанию и отпотеванию. Во избежание этого следует включать обогревное устройство. Оно смонтировано внутри трубы оптического тракта. Нагрев осуществляется при подаче электропитания на прозрачную токопроводящую пленку, заключенную между двумя стеклянными пластинами. Сила тока, а значит, и степень обогрева регулируется потенциометром.
Электрическое питание подается к компасу от судовой сети переменного тока напряжением 127 и 220 В, а также от аварийной 24-вольтовой сети. Осветительные лампы питаются током напряжением 12 В, а обогревное устройство — 24 В. Понижение напряжения переменного тока обеспечивается трансформатором, а постоянного-— с помощью балластных сопротивлений.
Для доступа к оптической системе и к девиационному прибору в нактоузе сделаны вырезы, закрываемые крышками.
Пеленгатор компаса КМО-Т имеет такое же устройство, как у компаса УКП-М.
Порядок выполнения работы
1. Записать задание.
2. Сделать эскизный чертеж магнитного компаса с обозначением его основных элементов.
3. Сделать эскизный чертеж оптической системы магнитного компаса.
Контрольные вопросы
1. Назначение и устройство магнитного компаса КМО-Т.
2. Оптическая система магнитного компаса КМО-Т.
3. Как устроен девиационный прибор компаса?
Список литературы
1. Воронов, компасы. Теория, конструкция и девиационные работы. / , , С-Пб.: 2004, Элмор – 192 с.
2. Нечаев, -компасное дело. / М.: Транспорт, 19с.
4 Лабораторная работа
Магнитный компас КМ-145
Цель работы:
1. Изучить конструкцию магнитного компаса КМ-145.
2. Изучить функциональную схему магнитного компаса КМ-145.
3. Составить отчет о работе.
4.1 Комплект приборов и основные технические данные.
Магнитный компас КМ-145 предназначен для установки на судах морского флота. Он определяет курс судна с передачей отсчета на репитеры. Компас имеет восемь модификаций: КМ-145-1 — магнитный компас без дистанционной передачи; КМ-145-3 — магнитный компас с электрической дистанционной передачей курса на репитеры гирокомпасного типа; КМ-145-5 — магнитный компас с оптической дистанционной передачей курса; КМ-145-7 — магнитный компас, имеющий обе дистанционные передачи курса. Модификации КМ-145-2, КМ-145-4, КМ-145-6 и КМ-145-8 аналогичны указанным выше четырем, но дополнительно снабжены компенсатором электромагнитной девиации.
Рассмотрим устройство и работу компаса наиболее полной модификации КМ-145-8. В этом компасе предусматриваются следующие варианты определения курса судна: отсчет курса непосредственно по картушке основного прибора; отсчет курса с экрана оптического репитера, связанного с основным прибором стекловолокнистым гибким жгутом; считывание курса судна со шкалы репитера, связанного с основным прибором дистанционной электрической передачей на сельсинах.
Ниже приведены приборы, входящие в состав комплекта компаса КМ-145-8, и места их установки.
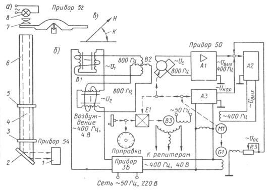
Основной прибор (прибор 52) служит для определения курса судна и выработки сигнала дистанционной передачи. Он состоит из датчика курса и компенсаторов девиации (рис. 3.1). Его устанавливают на верхнем мостике судна.
Центральный прибор (прибор 50) усиливает и преобразует сигнал дистанционной передачи, поступающей от датчика курса. Его устанавливают в ходовой рубке.
Регулировочное устройство (прибор 3) предназначено для регулировки силы тока в обмотках компенсатора электромагнитной девиации. Его устанавливают в ходовой рубке.
Приборы питания (прибор 3А, прибор 3Б) вырабатывают напряжения, необходимые для питания электрической схемы компаса. Их устанавливают в ходовой рубке.
Оптический репитер (прибор 54) служит для дублирования показаний датчика курса на оптическом экране, установленном в ходовой рубке. Считывать курс судна на экране оптического репитера можно одновременно нескольким лицам.
4.2 Технические характеристики магнитного компаса КМ-145-8
Диаметр картушки, мм 145
Магнитный момент датчика курса, А м2 2
Максимальная погрешность измерения компасного курса, градусы:
на неподвижном судне ±0,5
на движущемся судне (при качке до 10º) ±2
Пределы компенсации в средних широтах девиации, градусы:
полукруговой ±70
четвертной ±8
креновой, на 1º крена до ±6
Скорость отработки следящей системы, градус/с 6
Длина стекловолокнистого жгута, соединяющего приборы 52 и 54, м 2
Дистанционная электрическая передача магнитного компаса КМ-145-8 обеспечивает подключение репитеров гирокомпасного типа. На оптическом репитере изображается сектор картушки, равный 30°.
Электрическая схема компаса рассчитана на подключение ее к судовой сети напряжением 220 В, частотой 50 Гц. Компенсаторы электромагнитной девиации подсоединяют к специальной линии постоянного тока напряжением 220 В. Имеется аварийный режим питания постоянным током (напряжением 27 В), при этом обеспечиваются только подсветка картушки датчика курса и работа оптического репитера.
Датчик курса магнитного компаса КМ-145-8 заполнен жидкостью ПМС-5, которая обеспечивает нормальную работу прибора при температуре (—55) — (+65) °С.
4.3 Функциональная схема магнитного компаса КМ-145-8.
Основным элементом компаса является картушка — магнитный чувствительный элемент (МЧЭ), обеспечивающий непосредственное и дистанционное курсоуказание. Магнитный чувствительный элемент представляет собой систему магнитов, закрепленных на поплавке. Реакция поддерживающей жидкости уравновешивает действие веса картушки, что создает эффект невесомости и снижает трение в опоре. Круговая шкала картушки дает возможность считывать курс судна непосредственно.
Осветительное устройство 8 (рис. 3.2,а) с конденсорными линзами 7 позволяет осуществлять дистанционную оптическую передачу изображения картушки на матовое стекло 1 прибора 54, установленного в ходовой рубке. Световые лучи, пройдя по трубе 6, фокусируются объективом 5 на торцовой части гибкого волоконного светопровода 4, проникают через второй объектив 3, отражаются в зеркале 2 и дают изображение на матовом стекле 1.
Датчиком дистанционной электрической передачи курса является индукционный чувствительный элемент В1 (рис. 3.2, б), состоящий из двух ортогонально расположенных феррозондов. Датчик В1 закреплен в нижней части котелка (вмонтирован в груз, под действием которого котелок занимает отвесное положение).
Феррозонд имеет два пермаллоевых сердечника и две обмотки. Одна обмотка подключена к источнику переменного тока напряжением 4 В, частотой 400 Гц и служит для подмагничивания сердечников. Она намотана на каждый сердечник в отдельности и образует встречно-последовательную цепь. Другая обмотка, охватывающая оба сердечника, является сигнальной. В ней возникает сигнальное напряжение удвоенной частоты (800 Гц), амплитуда которого определяется углом ориентации стержней феррозонда относительно вектора индукции магнитного поля, создаваемого картушкой в пространстве, где находится феррозонд, т. е. сигнал зависит от курса судна К (рис.3. 2, в).
Рис.3.2 Функциональная схема КМ-145
Датчик В1, имеющий два феррозонда, выдает два сигнала: U1 и U2 причем один пропорционален синусу курса, а другой – косинусу. Сигналы U1 и U2 подаются на статорные обмотки вращающегося трансформатора В2, где они суммируются. Результирующий сигнал Uс с выходной обмотки вращающегося трансформатора В2 поступает на предварительный усилитель А1. Помимо усиления, сигнал Uс здесь преобразуется в напряжение частотой 400 Гц, а затем в блоке А2 происходит окончательное усиление сигнала (по мощности).
С выхода усилителя А2 напряжение подается на управляющую обмотку исполнительного двигателя М1 (к основной обмотке этого двигателя подводится питающий ток частотой 400 Гц, напряжением 40 В от прибора 3Б). Вращение двигателя М1 через редуктор передается на ротор трансформатора В2. Отработка следящей системы продолжается до тех пор, пока сигнал Uс не станет равен нулю.
В этом заключается компенсационный метод измерения угла ориентации феррозондового датчика В1 относительно вектора индукции магнитного поля, в котором находится картушка компаса, т. е. определение и дистанционная передача курса судна. Любое изменение курса вызывает появление сигнала Uс, который после усиления вызывает вращение двигателя М1 и отработку ротора В2 на угол, пропорциональный изменению курса судна.
Одновременно с ротором трансформатора В2 поворачивается ротор сельсина – датчика В3, который передает это вращение на сельсины – приемники репитерной системы.
В приборе 50 предусмотрен ручной ввод общей поправки магнитного компаса ∆ = d + δ с учетом склонения d и девиации δ. Значение общей поправки (для данного курса) вводится через дифференциал Е1, после этого на репитерах компаса устанавливается отчет истинного курса. В тех случаях, когда поправки не вводится, ее следует учитывать обычным образом, складывая алгебраически ее значение с отчетом курса (пеленга), снятого с репитера.
Для исключения инструментальной ошибки, обусловленной неточной работой феррозондов, в схеме предусмотрен индукционный корректор А3, который по заранее составленной программе формирует дополнительное напряжение ~Uкор., подаваемое на вход усилителя А2. Программа корректора реализуется от механизма следящей системы при отработке двигателя М1.
Автоколебания в репитерной системе гасятся посредством введения сигнала ~Uо. с. обратной связи. Этот сигнал создается генератором G1 только при вращении двигателя М1. Потенциометром R3 выполняется регулировка сигнала обратной связи, уровень которого должен быть достаточным для обеспечения нормальной колебательности шкалы репитера. Установку регулятора R3 выполняют в порту.
Порядок выполнения работы
1. Записать задание.
2. Выполнить схему комплектации прибора.
3. Записать технические характеристики магнитного компаса КМ-145-8.
4. Изучить работу функциональной схемы прибора.
Контрольные вопросы
1. Назначение и устройство магнитного компаса КМ-145-8.
2. Технические данные компаса КМ-145-8.
3. Работа функциональной схемы компаса КМ-145-8.
Список литературы
1. Смирнов, средства судовождения. / , , в 2-х т.- Т.2: Конструкция и эксплуатация: Учеб. для вузов.- СПб.: Элмор, 20с.
2. Воронов, компасы. Теория, конструкция и девиационные работы. , , С-Пб.: 2004, Элмор – 192 с.
3. Воронов, средства судовождения. Конструкция и эксплуатация. / , , М.: Транспорт, 19с.
5 Лабораторная работа
Измерение горизонтальных магнитных сил дефлектором
Цель работы:
1. Изучить устройство дефлектора двух типов: дефлектор Колонга и дефлектор с равномерной шкалой.
2. Измерить горизонтальные магнитные силы H'N, H'S, H'E, H'W на главных компасных курсах.
3. Составить отчет о работе.
5.1 Устройство дефлектора
Дефлектор является разновидностью магнитометра, специально приспособленного для выполнения девиационных работ.
Уничтожение девиации способом Колонга основано на измерении горизонтальных магнитах сил при помощи дефлектора. В настоящее время применяются два основных типа этих приборов - дефлектор Колонга (рис.4.1) и дефлектор с равномерной шкалой (рис.4.3.)

Рассмотрим принцип действия дефлектора Колонга (рис.4.2).

Картушка компаса 4 располагается своей осью NS по направлению вектора магнитной индукции (Н) Земли (судна). Если визирную плоскость пеленгатора совместить с линией действия измеряемой силы Н, то под призмой 5 пеленгатора будет наблюдаться отчет 180º т. е. S картушки.
В дефлекторе имеются два магнита: измерительный 1 и вспомогательный 3. При выполнении измерений дефлектор устанавливается на пеленгаторе так, чтобы измерительный магнит 1 располагался вдоль вектора измеряемой силы Н (N магнита, отмеченный риской 2, должен быть направлен в сторону силы Н). Измерительный магнит 1 будет создавать в точке 0 (центре картушки) (компенсирующее магнитное поле с векторы индукции Н1). Расстояние r, т. е. возвышение магнита 1 над картушкой, можно регулировать при помощи специального механизма.
При определенном расстоянии r величина Н компенсирующего поля становится равной величине Н измеряемого поля, и картушка 4 линией NS устанавливается по направлению вектора Н, создаваемого вспомогательным магнитом 3, который закреплен на фиксированном расстоянии от картушки и его ось всегда перпендикулярна оси NS измерительного магнита.
Таким образом, признаком выполнения условия Н1 = Н является поворот картушки компаса на 90° по отношению к первоначальному положению. Если до начала измерения (до установки дефлектора) под призмой пеленгатора наблюдается отсчет 180° (S картушки), то в конце измерения в призму пеленгатора должен быть виден отсчет картушки 270° (W картушки).
Функцией измеряемой величины Н является расстояние r. На вертикальной планке дефлектора имеется шкала. Магнитная индукция по этой шкале оценивается в условных единицах. Поскольку измеряемая величина обратно пропорциональна кубу расстояния, шкала дефлектора неравномерна.
Дефлектор Колонга имеет две шкалы: левую (для измерения горизонтальных сил) и правую (для измерения вертикальных сил).
Дефлектор с равномерной шкалой (рис.4.3) предназначен для измерения горизонтальных магнитных сил с использованием системы из двух магнитов, раздвигающихся наподобие ножниц. Для оценки измеряемой магнитной силы служит угол между осями измерительных магнитов. Благодаря дополнительному (синусному) механизму шкала дефлектора является равномерной. В этом дефлекторе так же, как и в дефлекторе Колонга, имеется вспомогательный магнит.

В корпусе 4 прибора установлены горизонтально два зубчатых колеса, на которых расположены верхний и нижний измерительные магниты. Положение нижнего магнита относительно верхнего регулируется винтом, закрываемым колпачком 3. Вращение зубчатых колес (магнитов) осуществляется ручкой 1, шкала закрыта прозрачной крышкой 2. В основание 6 с прорезью под направляющий штифт чашки пеленгатора ввинчивается северным концом, отмеченным риской, вспомогательный магнит 5.
В измерительной системе дефлектора (рис.4.4) верхним 3 и нижним 2 магнитами создаются напряженности Нв и Нн .
При одновременном развороте обоих магнитов в разные стороны изменяется равнодействующая напряженности Нр = 2 Нн Нв sinα.
При Н' = Нр горизонтальная составляющая магнитного поля судна скомпенсирована, картушка магнитного компаса под воздействием силы Fв. м. вспомогательного магнита 1, расположенного перпендикулярно к оси симметрии измерительных магнитов, разворачивается, и под призму глазной мишени подходит отсчет 270º (W). В этот момент со шкалы прибора снимается отсчет Н'(Н) в дефлекторных единицах (д. е.)
Рис.4.4 Измерительная система дефлектора с равномерной шкалой
5.2 Измерение горизонтальных сил
Перед измерением сил дефлектором Колонга необходимо правильно установить в нем измерительный и вспомогательный магниты, а так же выполнить подгонку дефлектора к пеленгатору компаса
Для этого необходимо:
- поставить, дефлектор на стол так, чтобы шкала и мaхoвичoк были обращены вправо;
- измерительный магнит вставить горизонтально в квадратное гнездо каретки (с ее обратной стороны) так, чтобы северный конец, отмеченный риской, был обращен от наблюдателя (риской вверх), застопорить магнит винтом каретки;
- вспомогательный магнит установить горизонтально в гнезде основания дефлектора северным концом (с риской) к маховичку и закрепить его двумя стопорными винтами;
- собранный дефлектор поставить на пеленгатор, обратив внимание на то, чтобы штифт чашки вошел до упора в вырез основания дефлектора;
- проверить ориентацию измерительного магнита, продольная ось которого должна совпадать с визирной плоскостью пеленгатора. Для регулировки необходимо ослабить винты в основании дефлектора и поворотом добиться правильной ориентации измерительного магнита, после чего винты закрепить.
Измерения горизонтальных магнитных сил можно производить на любом курсе судна, в частности, при выполнении способа Колонга на главных компасных курсах.
Измерения выполняют в приведенной далее последовательности (пример для курсов N , S):
-судно направляют на компасный курс N (непосредственно по компасу). Подготовленный к измерениям дефлектор должен находиться вдали от компаса (не ближе трех метров),
-пеленгатор разворачивают на компасе по азимутальному кругу на отсчет КУ = 360º - КК, при этом под призмой пеленгатора находится отсчет 180° (S картушки). На пеленгатор устанавливают дефлектор Колонга. Измерительный магнит дефлектора всегда должен быть обращен риской в сторону измеряемой силы, (т. е. к N картушки); маховичок дефлектора при этом находится под правой рукой наблюдателя, который стоит лицом к норду. При установке дефлектора пеленгатор нельзя сдвигать с первоначального места; (дефлектор с равномерной шкалой устанавливается на чашку пеленгатора только в одном положении);
-измерительный магнит дефлектора перемещают по вертикали (сначала от руки, а затем более точно при помощи маховичка и зубчатой рейки), добиваясь того, чтобы картушка компаса развернулась на 90° и под призму пеленгатора подошел отсчет 270°, т. е. W картушки; (у дефлектора с равномерной шкалой вращают ручку дефлектора); снимают и записывают отсчет измеренной силы Н'N по левой шкале дефлектора, используя верхнюю риску;
-убирают дефлектор с компаса и направляют судно на компасный курс S;
-пеленгатор разворачивают на компасе по азимутальному кругу на отсчет КУ = 360º - КК, при этом под призмой пеленгатора находится отсчет 180° (S картушки). Наблюдатель обращен лицом на север, он как бы пеленгует компасный «норд»;
- на пеленгатор устанавливают дефлектор: измерительный магнит дефлектора так же, как и в первом случае, должен быть обращен риской в сторону измеряемой силы, т. е. к «норду» картушки, маховичок дефлектора находится под правой рукой наблюдателя;
-перемещением измерительного магнита (или вращением ручки дефлектора с равномерной шкалой) подводят W картушки (отсчет 270°) под призму пеленгатора, снимают и записывают величину измеренной силы H'S.
На компасных курсах Е и W измерение выполняется, аналогично: до установки дефлектора под призмой пеленгатора наблюдается S картушки, а в конце операции - W картушки.
На любом курсе судна наблюдатель и риска измерительного магнита обращены в сторону измеряемой силы, т. е. к «норду».
Для тренировки необходимо измерить напряженность магнитного поля Н'N, Н'S, Н'W, H'E на лабораторной установке, создавая компасные курсы N, S, W, E.
Порядок выполнения работы
1. Сделать эскизный чертеж дефлектора Колонга и дефлектора с равномерной шкалой.
2. Записать последовательность действий при измерении горизонтальных сил.
3. Измерить горизонтальные магнитные силы H'N, H'S, H'E, H'W на главных компасных курсах и записать их значения.
Контрольные вопросы
1. Назначение, принцип действия, устройство дефлектора Колонга.
2. Принцип действия дефлектора с равномерной шкалой.
3. Принцип измерения магнитных сил.
4. Каково назначение вспомогательного магнита?
5. Как измерить горизонтальную магнитную силу?
Список литературы
1. Смирнов, средства судовождения. / , , в 2-х т.- Т.2: Конструкция и эксплуатация: Учеб. для вузов.- СПб.: Элмор, 20с.
2. Логинов, -навигационные и рыбопоисковые приборы. / М.: Легкая и пищевая пром-сть,1983.-440с.
3. Воронов, компасы. Теория, конструкция и девиационные работы. , , С-Пб.: 2004, Элмор – 192с.
4. Воронов, средства судовождения. Конструкция и эксплуатация. / , , М.: Транспорт, 19с.
6 Лабораторная работа
Уничтожение полукруговой девиации на 4-х главных компасных курсах (способ Колонга)
Цель работы:
1. Рассмотреть теоретическое обоснование способа Колонга и составить последовательность действий для его практического выполнения.
2. Выполнить уничтожение девиации способом Колонга.
3. Оформить отчет о работе.
6.1 Теоретическое обоснование способа Колонга
Уничтожением девиации магнитного компаса является процесс компенсации сил, вызывающих девиацию. Этот процесс предусматривает искусственное создание в центре картушки компаса сил, одинаковых по характеру, равных по величине и противоположных по направлению силам, производящим девиацию.
Полукруговая девиация вызывается в основном твердым в магнитном отношении железом, следовательно, уничтожается она также твердым железом, то есть постоянными магнитами-уничтожителями.
Для компенсации поперечной силы С'λН применяются поперечные магниты-уничтожители, устанавливаемые перпендикулярно диаметральной плоскости судна.
Для компенсации продольной силы B'λН применяются продольные магниты-уничтожители, устанавливаемые параллельно диаметральной плоскости. Продольные и поперечные магниты могут перемещаться в нактоузе вверх или вниз, или управляться с помощью регуляторов B или C соответственно.
Уничтожение полукруговой девиации способом Колонга основано на измерении дефлектором горизонтальных магнитных сил на четырех главных компасных курсах.
Способ Колонга менее точный (по сравнению со способом Эри): силы А'λН и Е'λН при их изменении могут внести ошибку. Однако для главного компаса, установленного в диаметральной плоскости, силы А'λН и Е'λН невелики, потому способ Колонга дает достаточно хорошие результаты. Кроме того, он может быть рекомендован в теx случаях, когда отсутствуют береговые ориентиры или когда неисправен гирокомпас. Автономность выполнения - основное достоинство способа Колога.
Построим многоугольник магнитных сил для двух главных компасных курсов: Nk(0º) и Sk(180º). Для удобства построения считаем направление всех сил положительным (рис.5.1)
Рис.5.1 Многоугольники магнитных сил для курсов N и S
Суммарный вектор для курса Nk(0º):
или
(5.1)
В этом уравнение присутствует сила В'λH, вызывающая полукруговую девиацию. При повороте на обратный курс Sk(180º) направление силы В'λH изменится на противоположное, следовательно, в уравнении изменится ее знак:
(5.2)
Это обстоятельство дает возможность измерить величину данной силы. Действительно, если осреднить значения H´N и H´S , то получим:
(5.3)
Сравнивая полученное уравнение с уравнениями (5.1 и 5.2) можно увидеть, что в нем отсутствует член В'λH. Значит, если мы измерим поочередно силы H´N и H´S и осредним их, то каждая из этих сил будет отличаться от среднего значения на величину В'λH.
|
Из за большого объема этот материал размещен на нескольких страницах:
1 2 3 4 5 |



