На правах рукописи
НАУЧНЫЕ ОСНОВЫ МЕТОДОВ И СРЕДСТВ БЕЗОПАСНОЙ УТИЛИЗАЦИИ ОТХОДОВ ПРОИЗВОДСТВА ИЗОТАКТИЧЕСКОГО ПОЛИПРОПИЛЕНА
Специальность 25.00.36 – Геоэкология по техническим наукам
АВТОРЕФЕРАТ
диссертации на соискание ученой степени
доктора технических наук
Санкт-Петербург – 2009
Работа выполнена на кафедре приборов контроля и системы экологической безопасности Северо-Западного государственного заочного технического университета.
Научный консультант
доктор технических наук, профессор,
лауреат Государственной премии РФ .
Официальные оппоненты:
доктор технических наук, профессор
доктор географических наук, профессор
доктор технических наук, профессор
Ведущая организация: Московский институт инженеров транспорта.
Защита состоится 20 октября 2009 г. в 14 часов в ауд. 301 на заседании диссертационного совета Д212.244.01 при Северо-западном государственном заочном техническом университете Санкт-Петербург, ул. Миллионная, д. 5, в ауд. 301.
С диссертацией можно ознакомиться в научной библиотеке Северо-Западного государственного заочного технического университета.
Автореферат разослан 16 сентября 2009 г.
Ученый секретарь
диссертационного совета
Актуальность темы
Процесс, сопровождающий развитие человеческой цивилизации – это процесс накапливания отходов жизнедеятельности человека. Необходимость их своевременного обезвреживания и утилизации представляет в настоящее время одну из наиболее злободневных проблем геоэкологии и охраны геологической среды от их негативного влияния. Использование в технологических процессах в качестве сырья побочных продуктов или отходов других производств, оптимизация эксплуатации ресурсов территориально-промышленных комплексов (ТПК) – важная государственная научно-техническая задача. В процессе решения данной задачи значимое место занимает создание концептуальной основы методов и средств безопасной утилизации отходов химической промышленности, в частности изотактического полипропилена. нефтехимический комбинат» – один из основных производителей изотактического полипропилена (ИПП) на российском рынке полимеров. Суспензионная технология полимеризации с применением катализаторов I и II поколения, используемая на комбинате, является устаревшей технологией первого поколения. Доля производства полипропилена по технологиям с использованием катализаторов Циглера—Натта в 2002 г. составляла менее 0,5% от общего мирового производства полипропилена, к 2008 г. – более 8%. В качестве нежелательного отхода образуется до 15 тыс. т (в среднем доля на отечественных производствах составляет 2-3%) атактического полипропилена (АПП). Всестороннее изучение строения, свойств данных отходов, позволило решить проблему безопасной утилизации и квалифицированного, экономически выгодного их использования.
Цель работы
Разработать методы утилизации отходов производства изотактического полипропилена на основе рационального комплекса технологических процессов переработки в целях получения качественно новых композиционных материалов, создание концепции рационального применения попутного нефтяного газа (ПНГ) и полимерных отходов производства.
Задачи исследований:
1. Разработать технологию процесса высокотемпературного окисления расплава полимерных отходов производства изотактического полипропилена кислородом воздуха.
2. Выявить физико-механические основы переработки отходов производства ИПП методом экструзии.
3. Провести геоэкологическую оценку воздействия модифицированных разработанными методами отходов производства ИПП на окружающую среду с использованием физико-химических методов анализа и определить уровень риска химического загрязнения при их введении в компоненты сферы жизнедеятельности человека.
4. Раскрыть физико-химические основы получения битумно-полимерных вяжущих с использованием модифицированных отходов производства ИПП.
5. Определить физико-химические основы получения антикоррозионной композиции с использованием окисленных отходов производства ИПП.
6. Раскрыть физико-химические основы получения герметизирующих материалов с модифицированными, в ходе процесса ТОД, отходами производства ИПП.
7. Создать концепцию производства, рационального и геоэкологически безопасного применения модифицированных разработанными методами отходов производства ИПП.
Объекты и методы исследования
Объектом исследования, прежде всего, является отход химического производства изотактического полипропилена – атактический полипропилен.
В ходе работы, для исследования физико-химических характеристик новых способов переработки и химического модифицирования полимерных отходов производства ИПП, использовались такие методы исследования веществ и материалов и их свойств как ИК-, Н1ЯМР-спектрометрия, хромато-масс-спектрометрия, дериватография. Использовались специальные установки для получения новых продуктов переработки и модифицирования полимерных отходов производства ИПП, определения кинетических характеристик процессов, идентификации получаемых соединений. Более подробно этот вопрос освещен ниже в описании второй главы диссертации. Применялись методы определения кинетических параметров реакции ТОД полимерных отходов производства ИПП.
Основные защищаемые положения:
1 Метод утилизации полимерных отходов производства ИПП путем термоокислительной деструкции АПП, в результате взаимодействия расплава полимера с кислородом воздуха при его барботировании в реакционную массу в две стадии с регулируемым понижением температуры от 250 до 1500С в течение 1 – 6 часов при расходе воздуха 0,6–1,9 л/мин кг, а также установка для его осуществления.
2 Новый полимерный продукт окисленный АПП, обладающий уникальным строением и комплексом ценных эксплуатационных свойств, выявляющиеся в результате термоокислительной деструкции.
3 Геоэкологическая безопасность полимерного отхода и битумно-полимерных композиций с окисленным атактическим полипропиленом (ОАПП).
4 Процессы получения композиционных материалов с использованием полимерных отходов производства ИПП.
5 Концепция производства и рационального применения отхода производства - атактического полипропилена и продуктов его термоокислительной деструкции в рамках Западно-Сибирского территориально-промышленного комплекса.
Научная новизна работы
1 В работе предложены и сформулированы новые представления и подходы к решению проблемы безопасной утилизации и рационального комплексного использования полимерных отходов производства ИПП путем экструзионного формования и термоокислительной деструкции полимера для получения разнообразных композиционных материалов. Произведено экспериментальное обоснование новых методов безопасной утилизации АПП и разработка средств для их реализации;
2 Выявлены основные факторы рецептурного характера и условия проведения процесса высокотемпературного окисления расплава АПП кислородом воздуха, влияющие на структуру и свойства полимерных продуктов. Показана возможность получения, в зависимости от условий реакции, различных по степени окисления форм ОАПП и их применения в составе композиций, для модификации битумно-полимерных вяжущих, антикоррозионных и герметизирующих материалов;
3 Установлены энергетические и кинетические закономерности поведения полимера в процессах экструзионного формования и термоокислительной деструкции, особенности накопления функциональных групп от степени его деструкции;
4 Проведена геоэкологическая оценка воздействия АПП и ОАПП на компоненты окружающей среды с использованием физико-химических методов анализа;
5 Развиты представления о механизме модифицирующего действия ОАПП на битумно-полимерные, герметизирующие и антикоррозионные композиции. Выявлено, что, варьируя технологическую форму модификатора, удается получать композиционные материалы с необходимыми физико-химическими свойствами, улучшать технологичность приготовления композиций и их эксплуатационные характеристики;
6 Разработана концепция оптимизации структуры Западно-Сибирского территориально-промышленного комплекса, предложена схема использования ПНГ и полимерных отходов производства ИПП в целях создания инновационных технологических решений переработки отходов, позволяющих снизить нагрузку на окружающую среду.
Практическая значимость работы
Разработаны и внедрены технологии безопасной утилизации полимерных отходов производства ИПП путем экструзионного формования и термоокислительной деструкции, средства и практические рекомендации для их осуществления. Разработаны рецептуры битумно-полимерных, герметизирующих и антикоррозионных материалов с ОАПП. Экспериментально доказаны особенности строения промышленного АПП. Реализация данных технологий позволяет сократить объемы захораниваемого промышленного отхода и использовать его для получения новых материалов, используемых в настоящее время с большим экономическим эффектом на промышленных предприятиях России. На данный момент внедрено 4 изобретения с годовым экономически эффектом 12,01 мнл. рублей. Общий экономический эффект от использования в промышленности четырех изобретений составляет 26,85 млн. рублей. В расчетах не оценивался эффект, полученный от повышения качества новых материалов (герметики, битумно-полимерные вяжущие) и увеличения их срока эксплуатации без текущего ремонта.
Внедрение результатов работы
Разработанные технологии экструзионного формования, ТОД АПП в виде расплава кислородом воздуха в температурном интервале 180 – 250 ºС и установка для их осуществления, рецептуры битумно-полимерных, герметизирующих и антикоррозионных материалов с ОАПП внедрены в производство, научно-исследовательские работы и в учебный процесс. Имеются акты об использовании результатов диссертационного исследования и изобретений: по патенту «Битумно-полимерное вяжущее» № 000 дорожно-строительного подразделения Томской области от 01.01.2001 г. (ОГУП «Светленское ДРСУ», ОГУП «Асиновское ДРСУ», ОГУП «Первомайское ДРСУ»), дорожно-строительного подразделения ХМАО–Югры (Сургутским ДРСУ), по патенту «Способ переработки некристаллических полимеров пропилена и устройство для его осуществления» № 000 от 01.01.2001. (ЧП «Долгополов г. Томск), по патенту «Термопластичный герметизирующий материал и способ его получения» № 000 от 01.01.2001. ( г. Дзержинск Нижегородской области), по патенту «Окисленный атактический полипропилен с полярными функциональными группами, способ его получения и устройство для его осуществления» № 000 от 01.01.2001 ( г. Томск»). Также получены акты производственных положительных испытаний битума модифицированного окисленным АПП от 01.01.2001 лаборатория» ИЛ «ДОРСЕРТРЕСТ») и вязкостной добавки к индустриальному маслу И-40 - окисленный АПП от 01.01.2001 «Полимерные технологии».
Ряд результатов отмечен: дипломом Девятой Всероссийской научно-производственной выставки–ярмарки «Интеграция» в рамках конкурса Грантов Губернатора Томской области «Сибирские Афины», Томск, 2004; дипломом Десятой Всероссийской научно-производственной выставки–ярмарки «Интеграция» в рамках конкурса Грантов Губернатора Томской области «Сибирские Афины», Томск, 2005 г; дипломом Федерального конкурса «Рациональное природопользование и охрана окружающей среды – стратегия устойчивого развития России в XXI веке», Москва, МПР, 2006 г; дипломом Федеральной выставки–ярмарки продукции предприятий малого и среднего бизнеса, Москва, ВВЦ, 2007; грантом Губернатора ХМАО-Югры по направлению «Новые эффективные строительные материалы и технологии в строительстве» проект «Разработка и внедрение в производство новых эффективных строительных материалов, изготавливаемых с использованием окисленного АПП», Ханты-Мансийск, 2006 г; грантом Губернатора ХМАО-Югры по направлению «Технологии безопасности жизнедеятельности» проект «Создание лаборатории мониторинговых исследований опасных веществ, имеющих хождение в регионе, как одной из приоритетных в плане социально-экономического развития ХМАО–Югры». Ханты-Мансийск, 2007 г; грантом ХМАО-Югры на подготовку монографий, выполненных на территории автономного округа по теме «Атактический полипропилен и некристаллические полимеры пропилена: получение, строение, свойства и применение». Ханты-Мансийск, 2007 г. В настоящее время ведутся переговоры о приобретении патента и строительстве промышленной установки получения ОАПП на нефтехимический комбинат» Холдинг».
Достоверность результатов и выводов диссертации
Достоверность лабораторных исследований теоретически обоснована и практически доказана актами испытаний, внедрений ОАПП и продуктов, им модифицированных.
Апробация результатов диссертации
Основные результаты работы доложены и обсуждены на Всероссийской конференции «Менделеевские чтения» (Тюмень, 2005), Девятой научно-практической конференции «Пути реализации нефтегазового потенциала ХМАО-Югры, (Ханты-Мансийск, 2005), Всероссийской научно-практической конференции «Биоресурсы и природопользование в ХМАО: проблемы и решения» (Сургут, 2005); Всероссийской научно-технической конференции «Нефть и газ Западной Сибири» (Тюмень, 2005); VII Всероссийской научно-практической конференции «Химия и химическая технология в XI веке», (Томск, 2006); Всероссийской научно-практической конференции «Биоресурсы и природопользование в ХМАО: проблемы и решения» (Сургут, 2006); Международном научно-практическом конгрессе «ELPIT 2007», Тольятти, Международной научно-практической конференции «Экология и ресурсо - и энергосберегающие технологии на предприятиях народного хозяйства» (Пенза, 2007); на ХVIII Международном Менделеевском съезде по общей и прикладной химии (Москва, 2007); на Всероссийской научно-практической конференции «Региональная безопасность: проблемы обеспечения, модели технологии, перспективы» (Волгоград, 2008); на 14 Международной научно-практической конференции «Природные и интеллектуальные ресурсы Сибири (Сибресурс)» (Омск, 2008).
Публикации по теме исследования
Основные результаты по теме исследования опубликованы в 48 работах, включая 2 монографии, 7 учебно-методических пособий общим объемом 1263 страницы, из них 753 авторских.
Структура и объем работы
Диссертация состоит из введения, 8 глав, заключения, списка литературы, включающего 291 наименование, 2 приложений. Работа изложена на 272 страницах машинописного текста, содержит 24 рисунков, 39 таблиц.
Общее содержание работы
В главе первой даны прогноз развития производственных мощностей получения полипропилена и геоэкологическая значимость их наращивания. Приведена характеристика современного состояния проблемы утилизации полимерных отходов термопластичного ряда. Производство полипропилена различных марок в мире в последние десятилетия развивается ускоренными темпами и, на данный момент, значительно превысило уровень производства полиэтилена низкого давления. В 1999 г. новые установки синтеза ПП построили фирмы Arco Products (200 тыс. т/год) и Epsilon Products (180 тыс. т/год). Спрос на ПП в США и странах Европейского Союза остается достаточно высоким, и будет, согласно аналитическим прогнозам, ежегодно увеличиваться на 7,3%(Terry, 2002). К концу 2007 года объем потребления ПП превысил 10 млн. т. В работе Now is the time в 2000 году был cделан прогноз развития мировой нефтехимической промышленности до 2010 года (Europen Chemi News, 2000). Прогнозируется рост спроса на нефть на уровне 2% в год. Рынок этилена увеличится до 140 млн. т/год и будет иметь среднюю годовую скорость роста 4,7%. Спрос на пропилен увеличится до 86 млн. т, т. е. в среднем на 6% в год. Общероссийский уровень производства ИПП 630 тыс. т\год, АПП – 15 тыс. т\год. При росте производства необходимым элементом экологической политики мировой промышленности является целенаправленная программа безопасной утилизации и рационального использования отходов. Во главу угла ставятся не только традиционные критерии типа «затраты – прибыль» или «издержки – риск», а в первую очередь концепции создания экологически безопасных замкнутых технологий и производств.
В главе второй рассмотрены структура и свойства атактического полипропилена. Большое внимание уделено процессам получения атактического полипропилена, дана характеристика стереоспецифичности каталитических систем полимеризации атактического полипропилена и рассмотрены различные способы модифицирования каталитических систем полимеризации пропилена. Оценено влияние условий синтеза на состав и свойства микросферического катализатора полимеризации пропилена.
В третьей главе изложены методы эксперимента и анализа, здесь же приводятся характеристики использованных веществ и материалов. Даны сравнительные физико-химические характеристики товарного АПП, который составляет в последнее время основную массу товарного полимера.
В четвертой главе раскрыты научно-технические основы переработки АПП методом экструзии. Наиболее перспективным технологическим процессом недеструктивной утилизации полимерных отходов, приемлемым в настоящее время для условий России, является упругодеформационное (экструзионное) измельчение полимерных материалов (Базунова, Прочухан, 2009). Процесс сравнительно легко реализуется в экструдерах в определенном температурно-силовом режиме. В промышленных условиях свойства АПП (неудовлетворительные физико-механические характеристики, состава примесей и полимера) изменяются в широких пределах и зависят от ряда технологических факторов, что затрудняет его утилизацию в промышленности. В таблице 1 представлены сравнительные физико-химические характеристики товарного АПП.
Таблица 1.
Свойства товарного атактического полипропилена
Показатели | Номер образца | |||
1 | 2 | 3 | 4 | |
Средневязкостная молекулярная масса, Мh×103 | 40 | 36 | 25 | 20 |
Коэффициент вязкости при 180 0С, Па·с | 15,0 | 18,0 | 0,8 | 0,2 |
Температура начала размягчения, 0С | 125 | 112 | 108 | 105 |
Глубина проникновения иглы, при 250С 0,1 мм | 34,0 | 40,0 | 58,0 | 73 |
Количество примесей. %мас.: - изотактической фракции; - стереоблочной фракции. | 40,0 14,0 | 14,0 1,0 | 12,0 18,0 | 9,0 19,0 |
Показатель полидисперсности, Мw/Mn | 5,0 | 5,5 | 6,0 | 6,4 |
Иодное число, г I2/100г | 0,25 | 0,28 | 1,32 | 1,90 |
Количество двойных связей в расчете на 1 моль полимера | 0,4 | 0,4 | 1,3 | 1,5 |
Примечание: Образцы №№1,2 (марки АПП-Г) производства завода полипропилена получены при полимеризации пропилена и синтезе катализатора МСК-1 с использованием гидроочищенного растворителя марки Нефрас-С 94-99 (гептан-растворитель.
Образцы №№3,4 (марка АПП-Г) производства завода полипропилена получены с использованием растворителя при полимеризации пропилена гептановой фракции смолы пиролиза, содержащей повышенное количество примесей непредельных соединений.
|
Рис. 1. Принципиальная схема устройства для переработки АПП методом экструзионного формования: 1-4 - шнек с приводом 5 - бункер; 6- цилиндра для передачи перерабатываемого материала (материальный цилиндр); 7 - шнек; 8-10 - камера интенсивного перемешивания; 8 - решетка приемная; 9 - мешалка; 10 - решётка выпускная; 11 - прижимная гайка; 12 - формующая головка; 13 - насадка; 14 –нагреватель.
Для повышения эффективности метода утилизации АПП, нами был внедрен метод и средство для его реализации, позволяющее снизить энергозатраты, использовать недорогое отечественное оборудование, уменьшить слипаемость полимера при хранении и повысить насыпную плотность переработанного полимера. Нами было предложено переработку АПП осуществлять в высокоэластическом состоянии методом экструзионного формования при его нагревании до 100°С. При изучении высокоэластического состояния данного полимера, установлена высокая подвижность всех составляющих частей его макромолекулы: атомов, групп, звеньев, сегментов. Установленные особенности высокоэластического состояния АПП отражаются на его механических свойствах: низкие прочностные свойства и модуль упругости, высокая деформируемость под нагрузкой, сопровождающаяся экзотермическим эффектом. Предлагаемое устройство для переработки АПП и некристаллических полимеров пропилена состоит из материального цилиндра с коротким шнеком, формующей головки с насадкой и нагревателя. Обычно в экструдерах отношение длинны шнека к его диаметру LID = 15-30, поэтому использование устройства с коротким шнеком при отношении LID ~ 4,5 нетипично для экструдеров. Кроме того, обычно экструдеры содержат обогреватели материального цилиндра, необходимые для поддержания полимера в расплавленном (вязкотекучем) состоянии, а предлагаемое устройство не содержит таких нагревателей и позволяет разогреть полимер до высокоэластического состояния только за счет тепла, выделяющегося при трении. На рисунке 1 представлена принципиальная схема устройства для переработки АПП методом экструзионного формования. Производительность установки - 300 кг АПП/ч. Промышленное использование метода в течение двух лет показало его высокую эффективность. Описываемый метод переработки можно использовать для формования некристаллических сополимеров пропилена с этиленом и а-олефинами, приготовления полимер-полимерных и полимер-минеральных композиционных материалов. При получении битумно-полимерных вяжущих (БПВ) кровельных материалов переработанный и расфасованный АПП загружают в реактор-смеситель вместе с упаковочной пленкой, которая расплавляется и смешивается с битумами при 170-180°С.
В пятой главе изложены научно-технические основы технологии процесса высокотемпературного окисления расплава АПП кислородом воздуха. Цель вторичного использования материалов заключается в экономии сырьевых и энергетических ресурсов. Отходы полимерных материалов уничтожают путем захоронения или сжигания, как правило, без использования образующейся энергии, фото - или биоразложения и химического или механического рециклирования. Исследования показали, что ежегодный рост производства рециклированных полимерных материалов с 1993 по 2000 г. составил 20,6% (Venosta, Corrado, 1999; Власов, Николаев, Перрен, 2001). В работе S. M.Jovanović отмечена роль пластмасс в развитии цивилизации, указано на экологические проблемы их использования. Рациональная утилизация и вторичная переработка в композиционные материалы образующихся отходов может решить многие из проблем. Одной из причин, затрудняющих прямое смешение полиолефинов с инженерными пластиками и наполнителями, является неполярный характер полиолефинов. Как возможный выход из данной ситуации, нами был изучен процесс модификации полимера посредством термоокислительной деструкции (ТОД). Термоокислительная деструкция (ТОД) АПП одна из самых распространенных реакций химического модифицирования и наиболее полно изучена для интервала температур 0–150оС с участием окислителей различной природы. Однако, по литературным данным, наиболее удобным в плане модифицирования свойств полимера и получения ценных низкомолекулярных веществ является интервал температур 150 – 250оС.
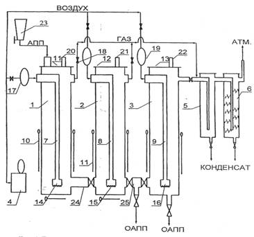
Для производства окисленного атактического полипропилена использовали АПП производства завода полипропилена , по свойствам соответствующий ТУ , марок АПП-Г и АПП-Г/Б с молекулярной массой 20 000—40 000, содержащий до 40% примесей изотактической и стереоблочной фракций. Получение окисленного полимера проводили в опытно-промышленной установке с тремя реакторами общим объемом 30 л, условия реакции изменялись в зависимости от требуемого товарного продукта: температура от 150оС до 250оС, расход воздуха — 0,5 мл×мин–1× г–1, время окисления от 1 до 6 ч. Данная установка (рис. 2.) отличается от известных тем, что содержит, по меньшей мере, два последовательно соединенных реактора при соотношении высоты реактора к его диаметру в пределах 2,0—5,0, устройство подачи воздуха в виде вертикальной трубы с подводом воздуха через верхнюю часть, а в нижней части снабженное насадкой с прорезями по периметру нижней кромки, причем диаметр насадки по отношению к диаметру реактора выбирают в пределах 0,25—0,5. Каждый колонный нагреватель снабжен электронагревателем, содержит термопару и регулятор температуры.
При окислении газообразные продукты частично конденсировались в холодильнике, конденсат разделяли на водную и органическую фазы. Для дальнейших исследований использовали окисленный полимер и органическую фазу конденсата.
С увеличением степени окисления АПП наблюдается расширение молекулярно-массового распределения полимера, уменьшение его средневязкостной молекулярной массы Мh, уменьшение температуры размягчения и т. д. В таблице 2 представлены сравнительные физико-химические характеристики АПП до и после окисления.
|
Рис. 2. Принципиальная технологическая схема установки окисления АПП: Установка для получения окисленного АПП содержит: обогреваемый окислительный колонный реактор барботажного типа, устройство для подачи воздуха, пневмосистему, трубопроводы для отвода газов окисления и продуктоводы.
Таблица 2.
Свойства АПП до и после окисления
Показатели | АПП исходный | АПП окисленный | |
1800С, 2ч | 2500С, 6ч | ||
Мh•10-3 | 36,0 | 16 | 5,0 |
Мw/Mn | 5,5 | 7 | 11,0 |
Содержание карбонильных групп, мол % | 0,0 | 0,29 | 0,95 |
Содержание примесей изотактической фракции, мас% | 14,0 | 2 | 0,5 |
Температура размягчения по КиШ, 0С | 112,0 | 99,5 | 96,5 |
Глубина проникновения иглы при 250С, 0,1 мм | 40,0 | 48 | 83,0 |
Адгезионная прочность при 250С, Н•см-1: · к бетону | 5,5 | 8,3 | 3,0 |
· к полиэтилену | 7,5 | 4,6 | 3,0 |
· к стали | 6,4 | 9,5 | 4,1 |
Изучены методом дериватографии кинетические закономерности и определены параметры реакции ТОД расплава товарного АПП. В качестве стандарта использовали образцы ИПП. Был установлен экзотермический тепловой эффект термоокислительой деструкции при 150-250оС, соответствующий окислению макромолекул по СН-связям, получаемого в настоящее время, АПП (рис. 3.). На основании полученных кинетических кривых ДТГ, ТГ и Т были рассчитаны кинетические параметры реакции ТОД для данного полимерного отхода. Результаты вычислений приведены в таблице 3. Доверительный интервал выходных данных и искомых величин 95%.
|
Из за большого объема этот материал размещен на нескольких страницах:
1 2 3 |







