Практические работы по спец. технологии.
Как показывает практика, наилучших результатов профессиональной подготовки специалиста можно достичь только в том случае, если для этого созданы оптимальные условия.
Производственная практика наших учащихся проходит на разных предприятиях района и организовать одинаковую тематику практики для всех учащихся невозможно. Поэтому мы с мастером производственного обучения решили расширить производственное обучение через практические работы, не предусмотренные программой, но темы данных работ включены в изучение теоретического материала.
В настоящее время мы проводим шесть таких тематических работ. Разрабатывая работы, я пыталась решить следующие задачи:
1. Осмысление материала, изучаемого по программе
2. Изучение дополнительного материала по темам программы
3. Изучение нормативно-технической документации
4. Изучение методов проведения испытаний и наладочных работ при эксплуатации электрооборудования
5. Уметь определять и устранять допущенные ошибки
6. Уметь анализировать выполненную работу и делать выводы
Каждая работа включает в себя:
1. Краткие теоретические сведения, необходимые для работы
2. Методически указания
3. Порядок выполнения работ
4. Схемы
5. Контрольные вопросы
6. Список рекомендуемой литературы при подготовке к работе
Эти дополнительные практические работы мы проводим три года. Анализ проведенных работ показал, что они:
1. Стимулируют ответственность учащихся за свои образовательные результаты
2. Помогают учащимся в понимании, что важно и необходимо освоить
3. Помогают учиться на ошибках
4. Констатируют наличие у учащихся тех или иных умений
5. Констатируют степень умений, позитивные достижения учащихся
6. Мотивируют учащихся на достижение успеха
7. Побуждают учащихся к приложению усилий
8. Учат учащихся оценивать свои результаты.
Таким образом можно сделать вывод, что проведение таких дополнительных практических занятий эффективно.
В качестве примера привожу работу №6 «Измерение сопротивления обмоток статора»
Предложенная работа помогает учащимся приобрести навыки проведения испытаний электрических машин в частности измерения сопротивления обмоток статора, величина которого характеризует неисправность машины.
Практические работы по спец. технологии.
1 Сборка схемы прямого пуска трех фазного асинхронного двигателя.
2 Сборка схемы реверсивного пуска трехфазного асинхронного двигателя.
3 Сборка схемы включения трехфазного асинхронного двигателя в однофазную сеть.
4 Сборка схемы прямого пуска трехфазного асинхронного двигателя с переключением обмоток статора со звезды на треугольник.
5 Исследование правильности выполнения внутренних соединений трехфазного асинхронного двигателя.
6 Исследование сопротивления обмоток статора.
7 Проверка исправности люминесцентных ламп, пускорегулирующих аппаратов.
Работа №5
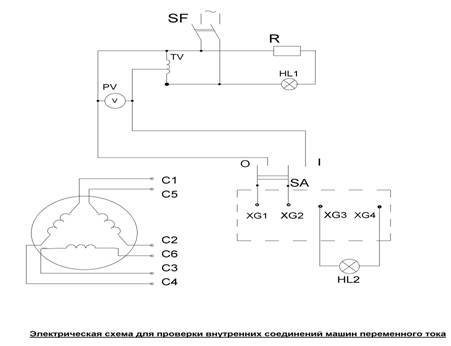
Исследование правильности выполнения внутренних соединений машин переменного тока.
Цель – научить учащихся определять правильность выполнения соединений обмоток статора трехфазного асинхронного двигателя
Порядок выполнения работ:
1. Собрать электрическую схему.

2. Убедиться, что рукоятка автотрансформатора выведена до отказа.
3. Проверить установку переключателя SA в положение 0.
4. Установить перемычки С5-С3; С2-ХG3; C6-XG4; C1-XG1; C4-XG2.
5. Включить автомат SF, при этом загорается лампа HL1, свидетельствующая о наличии напряжения в сети.
6. Установить с помощью автотрансформатора TV на вольтметре PV необходимое напряжение (10-15% от номинального напряжения двигателя).
7. Включить переключатель SA
(в положение 1). Если при этом загорится лампочка HL2, значит проверяемые обмотки включены верно. Если лампа не загорится, то следует выключить переключатель SA, вывести ЛАТР, выключить автомат SF и поменять концы исследуемых обмоток. Повторить п. 1-7. Таким образом проверить правильность соединений и маркировку всех обмоток.
Методические указания:
1. При испытаниях обмоток нельзя допускать их перегрева, поэтому испытывают обмотки при напряжениях 10-15 % номинального.
2. Маркировка концов обмоток статора трехфазных асинхронных двигателей.
3. Цвет проводов выводов для, трехфазных асинхронных электрических машин:
Работа №3
Включение трехфазного асинхронного двигателя в однофазную сеть.
Цель - научить учащихся подбирать конденсаторы для включения трехфазного асинхронного двигателя в однофазную сеть.
Включение трехфазного двигателя в однофазную сеть осуществляют с помощью конденсаторов: Напряжение сети прикладывают к началам двух обмоток С1 и С2.
К началу третьей С3 и одному из зажимов сети присоединяют рабочий и пусковой конденсатор.

Методические указания:
1. Пусковой конденсатор служит для увеличения пускового момента.
После пуска двигателя пусковой конденсатор отключают.
2. При пуске двигателя без нагрузки, пусковой конденсатор не нужен.
3.Конденсатор выбирают по номинальному напряжению Uкон = 1,15 Uсети
Порядок выполнения работы:
1. Определить напряжение на конденсаторе Uкон = 1,15 Uсети
2. Определить рабочую емкость конденсатора
а) Cp = 2800 Iном / U
б) Cn = 4800 Iном / U
где Iном - номинальный ток фазы двигателя, А
U - напряжение сети, В
3. Выбрать конденсаторы для сборки схемы
4. Собрать схему.
5. Убедиться в правильности собранной схемы.
6. Установить собранную схему в проверочную кабину, подсоединить питание и двигатель, подать напряжение путем включения автомата защиты и пакетного выключателя, убедиться в работоспособности собранной схемы.
7. Сделать вывод и составить отчет по работе.
Работа №6
Измерение сопротивления обмоток статора.
Цель – научить учащихся измерять сопротивление обмоток статора, методом «амперметра – вольтметра».
Порядок выполнения работы:
1. Собрать схему.

2. Включить выключатель SA1.
3. Регулировочным резистором установить ток в цепи по амперметру РА и в пределах до 20% от номинального тока двигателя. Время включения тока при каждом измерении не должно превышать 1 мин. Измерения при токе, большем 20% от номинального, может привести к искажению результатов из-за нагревания измеряемого сопротивления.
4. При установившемся значении тока включить выключатель SA2.
5. Записать показания амперметра РА и вольтметра PV.
6. Произвести расчеты, учитывая следующие соотношения:
а) при измерении сопротивления обмотки однофазного двигателя R=U/I-U/Rв где R - искомое сопротивление обмотки; U - напряжение источника тока; I - суммарный ток цепи; Rв - внутреннее сопротивление вольтметра.
б) при измерении сопротивлений обмоток трехфазного двигателя следует повторить три измерения между каждой парой выводных концов (R1-2, R2-3, R3-1). Если эти сопротивления равны, то сопротивление каждой фазы (Rx1, Rx2, Rx3) составляют:
при соединении в звезду
Rx1 = Rx2 = Rx3 = 0,5R2-3 = 0,5R2-3 = 0,5R3-1;
при соединении в треугольник
Rx1 = Rx2 = Rx3 = 1,5R2-3 = 1,5R2-3 = 1,5R3-1;

Методические указания:
1. При измерении малых сопротивлений до 1 ом. Падение напряжения на них незначительно, поэтому для измерения напряжения нужно применять милливольтметр.
2. Чем ближе к выводам искомого сопротивления находятся клеммы милливольтметра, тем точнее измерение. Не рекомендуется подключать милливольтметр с помощью длинных соединительных проводов.
3. При проведении измерений с милливольтметром необходимо учитывать, что при обрыве измеряемого сопротивления, милливольтметр окажется под полным напряжением источника тока, которое вызывает повреждение прибора.
Работа №4.
Сборка схемы прямого пуска трехфазного асинхронного двигателя с переключением обмотки статора со звезды на треугольник.
Цель - научить учащихся выполнять пуск асинхронного двигателя с переключением обмоток статора со звезды на треугольник.
При включении асинхронного двигателя в сеть переменного тока, по обмоткам статора и ротора будут проходить токи в несколько раз больше номинальных. Большой пусковой ток нежелателен, как для двигателя, так и для источника. При частых пусках большой пусковой ток приводит к резкому повышению температуры обмоток двигателя, что вызывает преждевременное старение изоляции. В сети при больших токах понижается напряжение, что оказывает влияние на работу других приемников, включенных в эту же сеть. При пуске асинхронного двигателя в холостую или при небольшой нагрузке производят переключение обмоток статора со звезды на треугольник для снижения пускового тока.
Последовательность работ:
1. Собрать схему.

2. Убедиться в правильности собранной схемы.
3. Проверить установку рукоятки пакетного переключателя в положение «0».
4. Проверить отсутствие перемычек в клемной коробке двигателя.
5. Установить собранную схему в проверочную кабину, подсоединить питание и двигатель, подать напряжение путем включения автомата защиты и пакетного выключателя.
6. Рукоятку пакетного переключателя перевести в положение «I» по часовой стрелке, двигатель должен заработать.
7. Снять показания амперметра и вольтметра установленных на распределительном щите. Записать показания приборов.
8. Рукоятку пакетного переключателя вернуть в положение «0», дождаться полной остановки вращения вала ротора.
9. Рукоятку пакетного переключателя повернуть против часовой стрелки в положение «II».
10. Снять показания амперметра и вольтметра установленных на распределительном щите. Записать показания приборов.
11. Сделать вывод по проделанной работе, составить отчет.
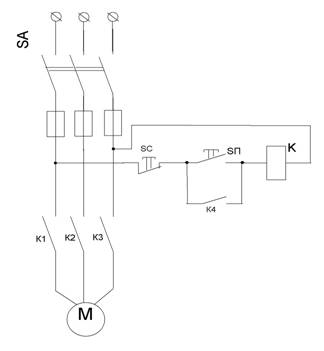
Работа № 1
Сборка схемы прямого пуска трехфазного асинхронного двигателя прямым подключением в сеть с помощью магнитного пускателя
Цель – Научить учащихся выполнять прямой пуск трехфазного асинхронного двигателя.
Прямой пуск асинхронного двигателя осуществляется с помощью автоматических или неавтоматических аппаратов управления. В данной работе осуществляется пуск двигателя с помощью магнитного пускателя ПМЕ 211.
Последовательность работ:
1. Собрать схему.

2. Убедиться в правильности собранной схемы.
3. Установить собранную схему в проверочную кабину, подсоединить питание и двигатель, подать напряжение путем включения автомата защиты и пакетного выключателя.
4. Нажать кнопку «SП» кнопочной станции, произвести пуск двигателя.
5. Убедиться в работе двигателя.
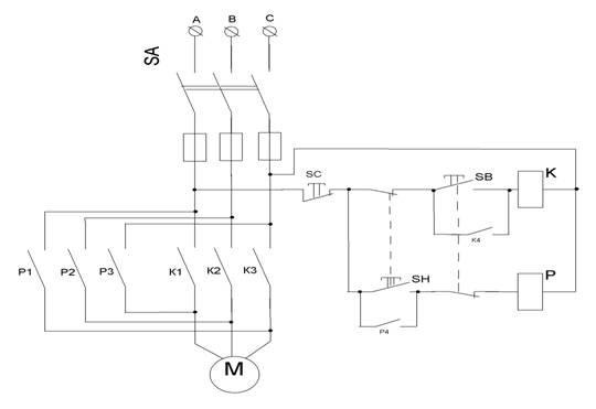
Работа № 2
Сборка схемы реверсивного пуска трехфазного асинхронного двигателя
Цель – Научить учащихся выполнять реверс трехфазного асинхронного двигателя.
Реверс трехфазного асинхронного двигателя осуществляется коммутационной аппаратурой. В данной работе реверсивный пуск производится с помощью двух магнитных пускателей ПМЕ 211 перебросом фаз А и С цепи питания двигателя.
Порядок выполнения работы:
1. Собрать схему.

2. Убедиться в правильности собранной схемы.
3. Установить собранную схему в проверочную кабину, подсоединить питание и двигатель, подать напряжение путем включения автомата защиты и пакетного выключателя.
4. Нажать кнопку «SВ» кнопочной станции, произвести пуск двигателя.
5. Определить направление вращения вала двигателя.
6. Произвести остановку двигателя нажав кнопку «SC». Дождаться полной остановки вала.
7. Нажать кнопку «SН» кнопочной станции, произвести пуск двигателя.
8. Определить направление вращения вала двигателя.
9. Произвести остановку двигателя нажав кнопку «SC». Дождаться полной остановки вала.
10. Сделать вывод, составить по работе отчет.



