На правах рукописи
НАУЧНЫЕ ОСНОВЫ МЕТОДОВ И СРЕДСТВ БЕЗОПАСНОЙ УТИЛИЗАЦИИ ОТХОДОВ ПРОИЗВОДСТВА ИЗОТАКТИЧЕСКОГО ПОЛИПРОПИЛЕНА
Специальность 25.00.36 – Геоэкология по техническим наукам
АВТОРЕФЕРАТ
диссертации на соискание ученой степени
доктора технических наук
Санкт-Петербург – 2009
Работа выполнена на кафедре приборов контроля и системы экологической безопасности Северо-Западного государственного заочного технического университета.
Научный консультант
доктор технических наук, профессор,
лауреат Государственной премии РФ .
Официальные оппоненты:
доктор технических наук, профессор
доктор географических наук, профессор
доктор технических наук, профессор
Ведущая организация: Московский институт инженеров транспорта.
Защита состоится 20 октября 2009 г. в 14 часов в ауд. 301 на заседании диссертационного совета Д212.244.01 при Северо-западном государственном заочном техническом университете Санкт-Петербург, ул. Миллионная, д. 5, в ауд. 301.
С диссертацией можно ознакомиться в научной библиотеке Северо-Западного государственного заочного технического университета.
Автореферат разослан 16 сентября 2009 г.
Ученый секретарь
диссертационного совета
Актуальность темы
Процесс, сопровождающий развитие человеческой цивилизации – это процесс накапливания отходов жизнедеятельности человека. Необходимость их своевременного обезвреживания и утилизации представляет в настоящее время одну из наиболее злободневных проблем геоэкологии и охраны геологической среды от их негативного влияния. Использование в технологических процессах в качестве сырья побочных продуктов или отходов других производств, оптимизация эксплуатации ресурсов территориально-промышленных комплексов (ТПК) – важная государственная научно-техническая задача. В процессе решения данной задачи значимое место занимает создание концептуальной основы методов и средств безопасной утилизации отходов химической промышленности, в частности изотактического полипропилена. нефтехимический комбинат» – один из основных производителей изотактического полипропилена (ИПП) на российском рынке полимеров. Суспензионная технология полимеризации с применением катализаторов I и II поколения, используемая на комбинате, является устаревшей технологией первого поколения. Доля производства полипропилена по технологиям с использованием катализаторов Циглера—Натта в 2002 г. составляла менее 0,5% от общего мирового производства полипропилена, к 2008 г. – более 8%. В качестве нежелательного отхода образуется до 15 тыс. т (в среднем доля на отечественных производствах составляет 2-3%) атактического полипропилена (АПП). Всестороннее изучение строения, свойств данных отходов, позволило решить проблему безопасной утилизации и квалифицированного, экономически выгодного их использования.
Цель работы
Разработать методы утилизации отходов производства изотактического полипропилена на основе рационального комплекса технологических процессов переработки в целях получения качественно новых композиционных материалов, создание концепции рационального применения попутного нефтяного газа (ПНГ) и полимерных отходов производства.
Задачи исследований:
1. Разработать технологию процесса высокотемпературного окисления расплава полимерных отходов производства изотактического полипропилена кислородом воздуха.
2. Выявить физико-механические основы переработки отходов производства ИПП методом экструзии.
3. Провести геоэкологическую оценку воздействия модифицированных разработанными методами отходов производства ИПП на окружающую среду с использованием физико-химических методов анализа и определить уровень риска химического загрязнения при их введении в компоненты сферы жизнедеятельности человека.
4. Раскрыть физико-химические основы получения битумно-полимерных вяжущих с использованием модифицированных отходов производства ИПП.
5. Определить физико-химические основы получения антикоррозионной композиции с использованием окисленных отходов производства ИПП.
6. Раскрыть физико-химические основы получения герметизирующих материалов с модифицированными, в ходе процесса ТОД, отходами производства ИПП.
7. Создать концепцию производства, рационального и геоэкологически безопасного применения модифицированных разработанными методами отходов производства ИПП.
Объекты и методы исследования
Объектом исследования, прежде всего, является отход химического производства изотактического полипропилена – атактический полипропилен.
В ходе работы, для исследования физико-химических характеристик новых способов переработки и химического модифицирования полимерных отходов производства ИПП, использовались такие методы исследования веществ и материалов и их свойств как ИК-, Н1ЯМР-спектрометрия, хромато-масс-спектрометрия, дериватография. Использовались специальные установки для получения новых продуктов переработки и модифицирования полимерных отходов производства ИПП, определения кинетических характеристик процессов, идентификации получаемых соединений. Более подробно этот вопрос освещен ниже в описании второй главы диссертации. Применялись методы определения кинетических параметров реакции ТОД полимерных отходов производства ИПП.
Основные защищаемые положения:
1 Метод утилизации полимерных отходов производства ИПП путем термоокислительной деструкции АПП, в результате взаимодействия расплава полимера с кислородом воздуха при его барботировании в реакционную массу в две стадии с регулируемым понижением температуры от 250 до 1500С в течение 1 – 6 часов при расходе воздуха 0,6–1,9 л/мин кг, а также установка для его осуществления.
2 Новый полимерный продукт окисленный АПП, обладающий уникальным строением и комплексом ценных эксплуатационных свойств, выявляющиеся в результате термоокислительной деструкции.
3 Геоэкологическая безопасность полимерного отхода и битумно-полимерных композиций с окисленным атактическим полипропиленом (ОАПП).
4 Процессы получения композиционных материалов с использованием полимерных отходов производства ИПП.
5 Концепция производства и рационального применения отхода производства - атактического полипропилена и продуктов его термоокислительной деструкции в рамках Западно-Сибирского территориально-промышленного комплекса.
Научная новизна работы
1 В работе предложены и сформулированы новые представления и подходы к решению проблемы безопасной утилизации и рационального комплексного использования полимерных отходов производства ИПП путем экструзионного формования и термоокислительной деструкции полимера для получения разнообразных композиционных материалов. Произведено экспериментальное обоснование новых методов безопасной утилизации АПП и разработка средств для их реализации;
2 Выявлены основные факторы рецептурного характера и условия проведения процесса высокотемпературного окисления расплава АПП кислородом воздуха, влияющие на структуру и свойства полимерных продуктов. Показана возможность получения, в зависимости от условий реакции, различных по степени окисления форм ОАПП и их применения в составе композиций, для модификации битумно-полимерных вяжущих, антикоррозионных и герметизирующих материалов;
3 Установлены энергетические и кинетические закономерности поведения полимера в процессах экструзионного формования и термоокислительной деструкции, особенности накопления функциональных групп от степени его деструкции;
4 Проведена геоэкологическая оценка воздействия АПП и ОАПП на компоненты окружающей среды с использованием физико-химических методов анализа;
5 Развиты представления о механизме модифицирующего действия ОАПП на битумно-полимерные, герметизирующие и антикоррозионные композиции. Выявлено, что, варьируя технологическую форму модификатора, удается получать композиционные материалы с необходимыми физико-химическими свойствами, улучшать технологичность приготовления композиций и их эксплуатационные характеристики;
6 Разработана концепция оптимизации структуры Западно-Сибирского территориально-промышленного комплекса, предложена схема использования ПНГ и полимерных отходов производства ИПП в целях создания инновационных технологических решений переработки отходов, позволяющих снизить нагрузку на окружающую среду.
Практическая значимость работы
Разработаны и внедрены технологии безопасной утилизации полимерных отходов производства ИПП путем экструзионного формования и термоокислительной деструкции, средства и практические рекомендации для их осуществления. Разработаны рецептуры битумно-полимерных, герметизирующих и антикоррозионных материалов с ОАПП. Экспериментально доказаны особенности строения промышленного АПП. Реализация данных технологий позволяет сократить объемы захораниваемого промышленного отхода и использовать его для получения новых материалов, используемых в настоящее время с большим экономическим эффектом на промышленных предприятиях России. На данный момент внедрено 4 изобретения с годовым экономически эффектом 12,01 мнл. рублей. Общий экономический эффект от использования в промышленности четырех изобретений составляет 26,85 млн. рублей. В расчетах не оценивался эффект, полученный от повышения качества новых материалов (герметики, битумно-полимерные вяжущие) и увеличения их срока эксплуатации без текущего ремонта.
Внедрение результатов работы
Разработанные технологии экструзионного формования, ТОД АПП в виде расплава кислородом воздуха в температурном интервале 180 – 250 ºС и установка для их осуществления, рецептуры битумно-полимерных, герметизирующих и антикоррозионных материалов с ОАПП внедрены в производство, научно-исследовательские работы и в учебный процесс. Имеются акты об использовании результатов диссертационного исследования и изобретений: по патенту «Битумно-полимерное вяжущее» № 000 дорожно-строительного подразделения Томской области от 01.01.2001 г. (ОГУП «Светленское ДРСУ», ОГУП «Асиновское ДРСУ», ОГУП «Первомайское ДРСУ»), дорожно-строительного подразделения ХМАО–Югры (Сургутским ДРСУ), по патенту «Способ переработки некристаллических полимеров пропилена и устройство для его осуществления» № 000 от 01.01.2001. (ЧП «Долгополов г. Томск), по патенту «Термопластичный герметизирующий материал и способ его получения» № 000 от 01.01.2001. ( г. Дзержинск Нижегородской области), по патенту «Окисленный атактический полипропилен с полярными функциональными группами, способ его получения и устройство для его осуществления» № 000 от 01.01.2001 ( г. Томск»). Также получены акты производственных положительных испытаний битума модифицированного окисленным АПП от 01.01.2001 лаборатория» ИЛ «ДОРСЕРТРЕСТ») и вязкостной добавки к индустриальному маслу И-40 - окисленный АПП от 01.01.2001 «Полимерные технологии».
Ряд результатов отмечен: дипломом Девятой Всероссийской научно-производственной выставки–ярмарки «Интеграция» в рамках конкурса Грантов Губернатора Томской области «Сибирские Афины», Томск, 2004; дипломом Десятой Всероссийской научно-производственной выставки–ярмарки «Интеграция» в рамках конкурса Грантов Губернатора Томской области «Сибирские Афины», Томск, 2005 г; дипломом Федерального конкурса «Рациональное природопользование и охрана окружающей среды – стратегия устойчивого развития России в XXI веке», Москва, МПР, 2006 г; дипломом Федеральной выставки–ярмарки продукции предприятий малого и среднего бизнеса, Москва, ВВЦ, 2007; грантом Губернатора ХМАО-Югры по направлению «Новые эффективные строительные материалы и технологии в строительстве» проект «Разработка и внедрение в производство новых эффективных строительных материалов, изготавливаемых с использованием окисленного АПП», Ханты-Мансийск, 2006 г; грантом Губернатора ХМАО-Югры по направлению «Технологии безопасности жизнедеятельности» проект «Создание лаборатории мониторинговых исследований опасных веществ, имеющих хождение в регионе, как одной из приоритетных в плане социально-экономического развития ХМАО–Югры». Ханты-Мансийск, 2007 г; грантом ХМАО-Югры на подготовку монографий, выполненных на территории автономного округа по теме «Атактический полипропилен и некристаллические полимеры пропилена: получение, строение, свойства и применение». Ханты-Мансийск, 2007 г. В настоящее время ведутся переговоры о приобретении патента и строительстве промышленной установки получения ОАПП на нефтехимический комбинат» Холдинг».
Достоверность результатов и выводов диссертации
Достоверность лабораторных исследований теоретически обоснована и практически доказана актами испытаний, внедрений ОАПП и продуктов, им модифицированных.
Апробация результатов диссертации
Основные результаты работы доложены и обсуждены на Всероссийской конференции «Менделеевские чтения» (Тюмень, 2005), Девятой научно-практической конференции «Пути реализации нефтегазового потенциала ХМАО-Югры, (Ханты-Мансийск, 2005), Всероссийской научно-практической конференции «Биоресурсы и природопользование в ХМАО: проблемы и решения» (Сургут, 2005); Всероссийской научно-технической конференции «Нефть и газ Западной Сибири» (Тюмень, 2005); VII Всероссийской научно-практической конференции «Химия и химическая технология в XI веке», (Томск, 2006); Всероссийской научно-практической конференции «Биоресурсы и природопользование в ХМАО: проблемы и решения» (Сургут, 2006); Международном научно-практическом конгрессе «ELPIT 2007», Тольятти, Международной научно-практической конференции «Экология и ресурсо - и энергосберегающие технологии на предприятиях народного хозяйства» (Пенза, 2007); на ХVIII Международном Менделеевском съезде по общей и прикладной химии (Москва, 2007); на Всероссийской научно-практической конференции «Региональная безопасность: проблемы обеспечения, модели технологии, перспективы» (Волгоград, 2008); на 14 Международной научно-практической конференции «Природные и интеллектуальные ресурсы Сибири (Сибресурс)» (Омск, 2008).
Публикации по теме исследования
Основные результаты по теме исследования опубликованы в 48 работах, включая 2 монографии, 7 учебно-методических пособий общим объемом 1263 страницы, из них 753 авторских.
Структура и объем работы
Диссертация состоит из введения, 8 глав, заключения, списка литературы, включающего 291 наименование, 2 приложений. Работа изложена на 272 страницах машинописного текста, содержит 24 рисунков, 39 таблиц.
Общее содержание работы
В главе первой даны прогноз развития производственных мощностей получения полипропилена и геоэкологическая значимость их наращивания. Приведена характеристика современного состояния проблемы утилизации полимерных отходов термопластичного ряда. Производство полипропилена различных марок в мире в последние десятилетия развивается ускоренными темпами и, на данный момент, значительно превысило уровень производства полиэтилена низкого давления. В 1999 г. новые установки синтеза ПП построили фирмы Arco Products (200 тыс. т/год) и Epsilon Products (180 тыс. т/год). Спрос на ПП в США и странах Европейского Союза остается достаточно высоким, и будет, согласно аналитическим прогнозам, ежегодно увеличиваться на 7,3%(Terry, 2002). К концу 2007 года объем потребления ПП превысил 10 млн. т. В работе Now is the time в 2000 году был cделан прогноз развития мировой нефтехимической промышленности до 2010 года (Europen Chemi News, 2000). Прогнозируется рост спроса на нефть на уровне 2% в год. Рынок этилена увеличится до 140 млн. т/год и будет иметь среднюю годовую скорость роста 4,7%. Спрос на пропилен увеличится до 86 млн. т, т. е. в среднем на 6% в год. Общероссийский уровень производства ИПП 630 тыс. т\год, АПП – 15 тыс. т\год. При росте производства необходимым элементом экологической политики мировой промышленности является целенаправленная программа безопасной утилизации и рационального использования отходов. Во главу угла ставятся не только традиционные критерии типа «затраты – прибыль» или «издержки – риск», а в первую очередь концепции создания экологически безопасных замкнутых технологий и производств.
В главе второй рассмотрены структура и свойства атактического полипропилена. Большое внимание уделено процессам получения атактического полипропилена, дана характеристика стереоспецифичности каталитических систем полимеризации атактического полипропилена и рассмотрены различные способы модифицирования каталитических систем полимеризации пропилена. Оценено влияние условий синтеза на состав и свойства микросферического катализатора полимеризации пропилена.
В третьей главе изложены методы эксперимента и анализа, здесь же приводятся характеристики использованных веществ и материалов. Даны сравнительные физико-химические характеристики товарного АПП, который составляет в последнее время основную массу товарного полимера.
В четвертой главе раскрыты научно-технические основы переработки АПП методом экструзии. Наиболее перспективным технологическим процессом недеструктивной утилизации полимерных отходов, приемлемым в настоящее время для условий России, является упругодеформационное (экструзионное) измельчение полимерных материалов (Базунова, Прочухан, 2009). Процесс сравнительно легко реализуется в экструдерах в определенном температурно-силовом режиме. В промышленных условиях свойства АПП (неудовлетворительные физико-механические характеристики, состава примесей и полимера) изменяются в широких пределах и зависят от ряда технологических факторов, что затрудняет его утилизацию в промышленности. В таблице 1 представлены сравнительные физико-химические характеристики товарного АПП.
Таблица 1.
Свойства товарного атактического полипропилена
|
Показатели |
Номер образца | |||
|
1 |
2 |
3 |
4 | |
|
Средневязкостная молекулярная масса, Мh×103 |
40 |
36 |
25 |
20 |
|
Коэффициент вязкости при 180 0С, Па·с |
15,0 |
18,0 |
0,8 |
0,2 |
|
Температура начала размягчения, 0С |
125 |
112 |
108 |
105 |
|
Глубина проникновения иглы, при 250С 0,1 мм |
34,0 |
40,0 |
58,0 |
73 |
|
Количество примесей. %мас.: - изотактической фракции; - стереоблочной фракции. |
40,0 14,0 |
14,0 1,0 |
12,0 18,0 |
9,0 19,0 |
|
Показатель полидисперсности, Мw/Mn |
5,0 |
5,5 |
6,0 |
6,4 |
|
Иодное число, г I2/100г |
0,25 |
0,28 |
1,32 |
1,90 |
|
Количество двойных связей в расчете на 1 моль полимера |
0,4 |
0,4 |
1,3 |
1,5 |
Примечание: Образцы №№1,2 (марки АПП-Г) производства завода полипропилена получены при полимеризации пропилена и синтезе катализатора МСК-1 с использованием гидроочищенного растворителя марки Нефрас-С 94-99 (гептан-растворитель.
Образцы №№3,4 (марка АПП-Г) производства завода полипропилена получены с использованием растворителя при полимеризации пропилена гептановой фракции смолы пиролиза, содержащей повышенное количество примесей непредельных соединений.
|
|
Рис. 1. Принципиальная схема устройства для переработки АПП методом экструзионного формования: 1-4 - шнек с приводом 5 - бункер; 6- цилиндра для передачи перерабатываемого материала (материальный цилиндр); 7 - шнек; 8-10 - камера интенсивного перемешивания; 8 - решетка приемная; 9 - мешалка; 10 - решётка выпускная; 11 - прижимная гайка; 12 - формующая головка; 13 - насадка; 14 –нагреватель.
Для повышения эффективности метода утилизации АПП, нами был внедрен метод и средство для его реализации, позволяющее снизить энергозатраты, использовать недорогое отечественное оборудование, уменьшить слипаемость полимера при хранении и повысить насыпную плотность переработанного полимера. Нами было предложено переработку АПП осуществлять в высокоэластическом состоянии методом экструзионного формования при его нагревании до 100°С. При изучении высокоэластического состояния данного полимера, установлена высокая подвижность всех составляющих частей его макромолекулы: атомов, групп, звеньев, сегментов. Установленные особенности высокоэластического состояния АПП отражаются на его механических свойствах: низкие прочностные свойства и модуль упругости, высокая деформируемость под нагрузкой, сопровождающаяся экзотермическим эффектом. Предлагаемое устройство для переработки АПП и некристаллических полимеров пропилена состоит из материального цилиндра с коротким шнеком, формующей головки с насадкой и нагревателя. Обычно в экструдерах отношение длинны шнека к его диаметру LID = 15-30, поэтому использование устройства с коротким шнеком при отношении LID ~ 4,5 нетипично для экструдеров. Кроме того, обычно экструдеры содержат обогреватели материального цилиндра, необходимые для поддержания полимера в расплавленном (вязкотекучем) состоянии, а предлагаемое устройство не содержит таких нагревателей и позволяет разогреть полимер до высокоэластического состояния только за счет тепла, выделяющегося при трении. На рисунке 1 представлена принципиальная схема устройства для переработки АПП методом экструзионного формования. Производительность установки - 300 кг АПП/ч. Промышленное использование метода в течение двух лет показало его высокую эффективность. Описываемый метод переработки можно использовать для формования некристаллических сополимеров пропилена с этиленом и а-олефинами, приготовления полимер-полимерных и полимер-минеральных композиционных материалов. При получении битумно-полимерных вяжущих (БПВ) кровельных материалов переработанный и расфасованный АПП загружают в реактор-смеситель вместе с упаковочной пленкой, которая расплавляется и смешивается с битумами при 170-180°С.
В пятой главе изложены научно-технические основы технологии процесса высокотемпературного окисления расплава АПП кислородом воздуха. Цель вторичного использования материалов заключается в экономии сырьевых и энергетических ресурсов. Отходы полимерных материалов уничтожают путем захоронения или сжигания, как правило, без использования образующейся энергии, фото - или биоразложения и химического или механического рециклирования. Исследования показали, что ежегодный рост производства рециклированных полимерных материалов с 1993 по 2000 г. составил 20,6% (Venosta, Corrado, 1999; Власов, Николаев, Перрен, 2001). В работе S. M.Jovanović отмечена роль пластмасс в развитии цивилизации, указано на экологические проблемы их использования. Рациональная утилизация и вторичная переработка в композиционные материалы образующихся отходов может решить многие из проблем. Одной из причин, затрудняющих прямое смешение полиолефинов с инженерными пластиками и наполнителями, является неполярный характер полиолефинов. Как возможный выход из данной ситуации, нами был изучен процесс модификации полимера посредством термоокислительной деструкции (ТОД). Термоокислительная деструкция (ТОД) АПП одна из самых распространенных реакций химического модифицирования и наиболее полно изучена для интервала температур 0–150оС с участием окислителей различной природы. Однако, по литературным данным, наиболее удобным в плане модифицирования свойств полимера и получения ценных низкомолекулярных веществ является интервал температур 150 – 250оС.
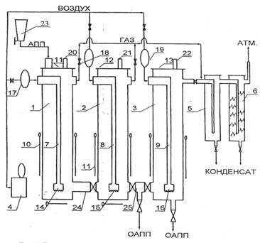
Для производства окисленного атактического полипропилена использовали АПП производства завода полипропилена , по свойствам соответствующий ТУ , марок АПП-Г и АПП-Г/Б с молекулярной массой 20 000—40 000, содержащий до 40% примесей изотактической и стереоблочной фракций. Получение окисленного полимера проводили в опытно-промышленной установке с тремя реакторами общим объемом 30 л, условия реакции изменялись в зависимости от требуемого товарного продукта: температура от 150оС до 250оС, расход воздуха — 0,5 мл×мин–1× г–1, время окисления от 1 до 6 ч. Данная установка (рис. 2.) отличается от известных тем, что содержит, по меньшей мере, два последовательно соединенных реактора при соотношении высоты реактора к его диаметру в пределах 2,0—5,0, устройство подачи воздуха в виде вертикальной трубы с подводом воздуха через верхнюю часть, а в нижней части снабженное насадкой с прорезями по периметру нижней кромки, причем диаметр насадки по отношению к диаметру реактора выбирают в пределах 0,25—0,5. Каждый колонный нагреватель снабжен электронагревателем, содержит термопару и регулятор температуры.
При окислении газообразные продукты частично конденсировались в холодильнике, конденсат разделяли на водную и органическую фазы. Для дальнейших исследований использовали окисленный полимер и органическую фазу конденсата.
С увеличением степени окисления АПП наблюдается расширение молекулярно-массового распределения полимера, уменьшение его средневязкостной молекулярной массы Мh, уменьшение температуры размягчения и т. д. В таблице 2 представлены сравнительные физико-химические характеристики АПП до и после окисления.
|
|
Рис. 2. Принципиальная технологическая схема установки окисления АПП: Установка для получения окисленного АПП содержит: обогреваемый окислительный колонный реактор барботажного типа, устройство для подачи воздуха, пневмосистему, трубопроводы для отвода газов окисления и продуктоводы.
Таблица 2.
Свойства АПП до и после окисления
|
Показатели |
АПП исходный |
АПП окисленный | |
|
1800С, 2ч |
2500С, 6ч | ||
|
Мh•10-3 |
36,0 |
16 |
5,0 |
|
Мw/Mn |
5,5 |
7 |
11,0 |
|
Содержание карбонильных групп, мол % |
0,0 |
0,29 |
0,95 |
|
Содержание примесей изотактической фракции, мас% |
14,0 |
2 |
0,5 |
|
Температура размягчения по КиШ, 0С |
112,0 |
99,5 |
96,5 |
|
Глубина проникновения иглы при 250С, 0,1 мм |
40,0 |
48 |
83,0 |
|
Адгезионная прочность при 250С, Н•см-1: · к бетону |
5,5 |
8,3 |
3,0 |
|
· к полиэтилену |
7,5 |
4,6 |
3,0 |
|
· к стали |
6,4 |
9,5 |
4,1 |
Изучены методом дериватографии кинетические закономерности и определены параметры реакции ТОД расплава товарного АПП. В качестве стандарта использовали образцы ИПП. Был установлен экзотермический тепловой эффект термоокислительой деструкции при 150-250оС, соответствующий окислению макромолекул по СН-связям, получаемого в настоящее время, АПП (рис. 3.). На основании полученных кинетических кривых ДТГ, ТГ и Т были рассчитаны кинетические параметры реакции ТОД для данного полимерного отхода. Результаты вычислений приведены в таблице 3. Доверительный интервал выходных данных и искомых величин 95%.
Полученные кинетические параметры хорошо согласуются с литературными данными. Снижение температурного интервала, характеризующего окисление полимера по С-Н связям, значения энергии активации, теплового эффекта реакции термоокислительной деструкции расплава АПП, вероятно связано с особенностями его строения. Кинетика изменения средневязкостной молекулярной массы АПП в зависимости от времени термоокислительной деструкции (расход воздуха - 0,5 мл/мин·г) изображена на рисунке 4. Расплавы полимеров сильно различаются по величине динамической вязкости (рис. 5.), что позволяет определить температурный режим приготовления модифицированных ими композиций.

Рис. 3. Дериватограммы АПП (образец №4), термоокислительная деструкция; скорость нагрева 5 град/мин, среда – воздух.
Таблица 3.
Кинетические параметры реакции термоокислительной деструкции АПП
|
Показатель |
АПП |
ИПП | |
|
обр.№1 |
Обр. №4 | ||
|
Энергия активации, кДж/моль |
62,4 |
56,3 |
113,2 |
|
Предэкспоненциальный множитель, с-1 |
5х102 |
1,4х102 |
5х103 |
|
Тепловой эффект реакции, кДж/кг |
-2000 |
-1306 |
-1533 |
|
Эффективный порядок реакции |
1,5 |
1,5 |
1,1 |
Исходный АПП смешивается с битумом только при С, а окисленный АПП при С полностью растворяется в дорожных битумах, что позволяет использовать его на действующих асфальтобетонных заводах при приготовлении битумно-полимерных вяжущих без изменения технологического режима установок.
В результате внедрения метода и средства для его реализации получен новый востребованный продукт – окисленный АПП, обладающий уникальным строением и комплексом ценных эксплуатационных свойств, которые выявляются в результате ТОД. ОАПП представляет собой аморфный термопластичный материал, проявляющий повышенные адгезионные свойства из-за наличия в структуре макромолекулы полярных карбонильных, гидроксильных функциональных групп и двойных углерод-углеродных связей.
|
Рис. 4 Кинетика изменения средневязкостной молекулярной массы АПП в зависимости от времени ТОД (расход воздуха – 0,5 мл/мин г) |
Рис. 5 Зависимость динамической вязкости полимеров от температуры (1 – АПП, 2 – низкоокисленный АПП, 3 – высокоокисленный АПП |
Структурная формула окисленного АПП:


где n = 123,0—898,0; m = 1,1—2,0; k = 1,0—1,9; l = 1,6—2, 0 с молекулярной массой 5500—38000. Нами была запатентована формула продукта, способ и устройство его получения. Значительное изменение структуры и основных свойств полимера при окислении определяет различные области использования модифицированного АПП. Регулирование основных свойств промышленного АПП методом термоокислительной деструкции расширило спектр методов утилизации и областей использования.
В настоящее время в природоохранной декларации указывает, что АПП как один из видов отходов данного производства реализуется инновационному малому предприятию (г. Томск), на базе которого синтезируется окисленный АПП на опытно-промышленной установке по непрерывной технологии в объеме 400 тон в год с 2005 года. В зависимости от условий окисления нами производится три вида марочной продукции, различной по степени окисления:
· ОАПП-Н - низкоокисленный АПП, полученный при 1800С имеем средневязкостную молекулярную массу (ММ) в пределах 28-30∙103 и содержит 0,27-0,31 % мол. карбонильных групп;
· ОАПП-С - среднеокисленный АПП полученный при 2000С имеет средневязкостную ММ 12-15∙103 и содержит 0,46-0,50 % мол. карбонильных групп;
· ОАПП – В – высокоокисленный АПП полученный при 2500С, имеем средневязкостную молекулярную массу (ММ) 5-8∙103 и содержит 0,95-1,0% мол. карбонильных групп. Динамическая вязкость расплава атактического полипропилена окисленного указанных марок при 180°С не превышает 200 СПз. Атактический полипропилен окисленный марок ОАПП-Н. ОАПП-С, ОАПП-В выпускается в виде прямоугольных или цилиндрических моноблоков упакованных в полиэтиленовые мешки или гофрокоробки с антиадгезионным вкладышем массой от 10 до 30±1,0 кг.
В шестой главе изложены результаты геоэкологической оценки воздействия АПП и ОАПП на окружающую среду с использованием физико-химических методов анализа (рис. 4). Необходимость рассмотрения экологических, физико-химических, социальных, а также частных проблем в области экологии при производстве, потреблении и утилизации полимерной продукции не вызывает сомнения. Нами была проведена геоэкологическая оценка воздействия АПП и ОАПП на окружающую среду с использованием физико-химических методов анализа. На основании анализа литературных данных и нормативной документации нами были определены химические вещества, миграция которых возможна из АПП и ОАПП в окружающую среду в процессе их эксплуатации.

Рис. 4. Схема проведенных геоэкологических исследований.
При анализе почвенных проб (табл. 3) и водных экстрактов содержание тяжелых металлов (хрома, меди, свинца, цинка, титана, алюминия) не выходит за пределы ПДК, что свидетельствует об отсутствии геоэкологической опасности загрязнения почв и грунтовых вод элементами (катализаторами) вносимыми с объектом.
Таблица 3.
Среднее содержание тяжелых металлов в почве экспериментальной площадки за четырех летний период
|
Элемент |
Среднее содержание металлов, мг/кг |
|
Свинец |
16,22±0,88 |
|
Железо |
71000±72,03 |
|
Марганец |
200±6,67 |
|
Алюминий |
70333±544,5 |
|
Титан |
3977,7±51,33 |
Результаты паразитологического, микробиологического исследований в совокупности с измеренными значениями БПК и ХПК, значения которых не превышают нормативы согласно существующей на сегодня санитарно-гигиенической нормативной базе, свидетельствуют о геоэкологической безопасности данного вида отхода производства.
Также нами исследовались параметры воздействия битума нефтяного дорожного БНД 90/130, модифицированного низкоокисленным АПП на компоненты окружающей среды: миграция химических веществ в воздушную среду (выполнялось с использованием климатической камеры, в которой создавались условия, такие как насыщенность материалом, температура, влажность, скорость движения воздуха и воздухообмен, максимально приближенные к условиям эксплуатации), миграция химических веществ в водную среду и почву и токсикологическая опасность БНД/ОАПП (для получения информации о подвижности входящих в состав БНД/ОАПП химических веществ готовили вытяжки из исследуемого материала). Согласно полученным результатам композиция БНД/ОАПП относится к 4 классу опасности малоопасная (приложение 7 к СП 2.1.7.1366-03) (табл. 4).
Таблица 4.
Результаты измерений массовых концентраций химических веществ в выходящем из камеры воздухе.
|
Определяемое вещество |
Концентрация, мг/м3 |
ПДК, мг/м3 | ||
|
2 сутки |
10 сутки |
20 сутки | ||
|
Ацетальдегид |
<0,005 |
<0,005 |
<0,005 |
0,01 |
|
Бензол |
<0,05 |
<0,05 |
<0,05 |
0,3/0,1 |
|
Диметилбензол |
<0,05 |
<0,05 |
<0,05 |
0,2 |
|
Метилбензол |
<0,05 |
<0,05 |
<0,05 |
0,6 |
|
Углеводороды предельные (С2–С10) |
<20 |
<20 |
<20 |
- |
|
Формальдегид |
<0,001 |
<0,001 |
<0,001 |
0,035/0,003 |
|
Этилбензол |
<0,05 |
<0,05 |
<0,05 |
0,02 |
По результатам химического анализа рассчитали ориентировочный водно-миграционный показатель для водного (ОВМПв) и буферного (ОВМПб) экстракта (п.5.5.2. СП 2.1.7.1386-03). Значения ОВМПв и ОВМПб составили 5,9 и 23,4 единицы соответственно. По значению величины ОВМПб композиция БНД/ОАПП-Н относится к 3 классу опасности. По результатам биотестирования композиция БНД/ОАПП-Н относится к 3 классу опасности (Приказ МПР РФ ) (табл. 5).
Таблица 5.
Результаты химического анализа вытяжек из БНД/ОАПП-Н.
|
Экстрагент |
Концентрация, мг/м3 |
ПДК, мг/м3 | ||
|
Дистиллированная вода |
Буферный раствор |
Раствор азотной кислоты | ||
|
1 |
2 |
3 |
4 |
5 |
|
Ацетальдегид |
н/о* |
н/о* |
н/о* |
0,25 |
|
1 |
2 |
3 |
4 |
5 |
|
Формальдегид |
н/о* |
н/о* |
н/о* |
0,1 |
|
Бензол |
н/о* |
н/о* |
н/о* |
0,5 |
|
Метилбензол |
н/о* |
н/о* |
н/о* |
0,5 |
|
Диметилбензол |
н/о* |
н/о* |
н/о* |
0,05 |
|
Этилбензол |
н/о* |
н/о* |
н/о* |
0,001 |
|
Нефтепродукты |
0,22 |
0,58 |
0,14 |
0,05 |
|
Железо |
<0,01 |
0,39 |
0,50 |
0,1 |
|
Никель |
<0,001 |
<0,001 |
<0,001 |
0,02 |
|
Марганец |
<0,001 |
0,007 |
0,003 |
0,1 |
|
Медь |
<0,001 |
<0,001 |
<0,001 |
0,001 |
|
Свинец |
<0,001 |
<0,001 |
<0,001 |
0,006 |
|
Хром |
<0,001 |
<0,001 |
<0,001 |
0,02 |
|
Цинк |
0,010 |
0,072 |
0,111 |
0,01 |
Примечание:* – вещество не обнаружено применяемыми методами исследования.
По совокупности результатов проведенных исследований битум нефтяной дорожный вязкий БНД 90/130, модифицированный окисленным атактическим полипропиленом относится к 3 классу опасности (умеренно опасный). Класс опасности установлен на основании СП 2.1.7.1386-03. По результатам экспериментальных исследований композиция БНД/ОАПП не будет оказывать прямого негативного воздействия на организм человека – миграция загрязняющих веществ из БНД/ОАПП в воздушную среду ниже допустимого уровня.
Глава седьмая посвящена изучению возможностей применения окисленного АПП (рис. 5), в частности в разделах 7.1, 7.2 раскрыты физико-химические основы получения битумно-полимерных вяжущих (БПВ) с использованием модифицированного путем термоокислительной деструкции атактического полипропилена (ОАПП). Многочисленные рецептуры улучшения свойств битумов полимерами могут служить основой для вывода – качество битума с полимерной добавкой всегда выше. В качестве модификаторов традиционно используются каучук (как природный, так и все виды синтетических каучуков, резиновая крошка), полиолефины (полиэтилен, полипропилен, их сополимеры и стереоизомеры), полиароматические полимеры (полистиролы, поливинилацетаты, поливинилхлориды). Естественно, достаточно широко применяют те типы полимеров, которые не являются дефицитными, и для которых еще недавно было уместно название – «отходы производства». Поэтому наиболее широкое распространение как модификаторы получили атактический полипропилен, дивинилстирол и различные побочные продукты полимерных производств. Уместно отметить, что наилучшей добавкой для увеличения адгезии к песку и любому другому минеральному материалу является полиэтиленполиамин, но не приемлем для использования вследствие своей дороговизны.


Рис. 5. Возможные пути использования ОАПП.
Предлагаемые в работе БПВ готовили по традиционной технологии в температурных режимах (120—140оС) приготовления горячих асфальтобетонов, отличием является введение в расплав 3,0—5,0 масс.% окисленного АПП. Рассмотренные БПВ по сравнению с известным составом имеют лучшую совместимость неорганических наполнителей (тальк, диатомит, каолин и др.) с битумами, некристаллическими полимерами пропилена, ДСТ-30, СБС-каучуками. В работе было установлено, что ОАПП в процессе приготовления композиций реагирует с полисопряженными компонентами битумов (карбены, карбоиды, графитоподобные структуры), разрушает цепи сопряжения и увеличивает срок эксплуатации кровельных материалов в 2 раза и позволяет использовать для получения БПВ высокоокисленные битумы. Предложен механизм химического взаимодействия окисленного атактического полипропилена с полисопряженными полициклическими соединениями битумов.
Введение 1-3% масс. ОАПП в состав БПВ улучшает технологичность приготовления кровельных композиций, сокращает на 30-40% время смешивания в гомогенизаторе БПВ и их композиций с наполнителями; аппретирование поверхности наполнителя ОАПП позволяет получать высоконаполненные композиции, содержащие до 40% неорганических наполнителей, либо увеличивать на 30-40% количество наполнителей в выпускаемых композициях с БПВ без ухудшения физико-механических свойств; введение до З% масс. ОАПП обеспечивает долговременную адгезионную прочность сцепления кровельных материалов с бетоном, металлической подложкой, стеклотканью; композиции с ОАПП обладают высокими антикоррозионными свойствами.
Реологические свойства являются теми свойствами битума и битумно-полимерной смеси, которые привычны при исследованиях вязкостных и неньютоновских свойств материалов, поэтому они были исследованы в работе. Энергия активации (Еа) вязкого течения окисленного АПП уменьшается с увеличением степени его окисления. Еа вязкого течения сильноокисленного АПП в два раза меньше данной величины для битума, что технологически значительно упрощает смешивание этих материалов при приготовлении композиций. БПВ, содержащие 3% АПП выделенного при получении сополимера пропилена с этиленом (40%), обладают наиболее высокими вязкостью, энергией активации вязкого течения и температурой начала размягчения, поэтому их целесообразно использовать для приготовления кровельных материалов содержащих до 30% неорганических наполнителей. Для приготовления композиций асфальтобетона такой полимер непригоден вследствие его низких адгезионных свойств, высокой вязкости, большой величины энергии активации вязкого течения при расплавлении и технологических затруднениях при приготовлении высоконаполненных композиций с содержанием наполнителя до 94% масс. При введении в композиции небольших количеств масла И-20А (до 15%) Еа вязкого течения БПВ и полимеров резко уменьшается в 3-4 раза, что облегчает дальнейшую переработку вяжущего.
Срок службы асфальтобетонных покрытий автомобильных дорог, построенных с использованием ОАПП, по результатам ежегодного мониторинга в Томской области, Сургутском районе ХМАО-Югры, увеличился в 2 раза без текущего ремонта.
В разделе 7.3. раскрыты физико-химические основы получения антикоррозионной композиции с использованием ОАПП. Разработанный состав антикоррозионной композиции, содержит окисленный АПП в количестве 10-30%мас. В работе было определено, что антикоррозионная композиция на основе пушечной смазки, модифицированная ОАПП, по сравнению с известным составом, обладает хорошими пленкообразующими и высокими защитными свойствами, имеет повышенные адгезионно-когезионные свойства (в 5-9 раз), более высокую температуроустойчивость (в 1,4-1,8 раза) и более высокую твердость (в 3-6 раз), что значительно повышает устойчивость, защитные свойства композиции в условиях эксплуатации. Композиция с окисленным АПП не является пожароопасной, нетоксична и не требует сушки для отвердения. Стоимость предлагаемой композиции значительно ниже аналогичных импортных составов. Для сравнения стоимость «Тектила» (США) или антикоррозионного состава «Раст-стоп» (Канада) порядка в 20 раз выше стоимости предлагаемой композиции.
Нанесение композиции на днище автомобиля осуществляли из расплава при 90—100 оС методом безвоздушного распыления под давлением 10—20 МПа (Нехорошев, Балахонов, Давыдов и др., 1989). Нанесенное покрытие из предлагаемой антикоррозионной композиции охлаждается до температуры окружающей среды и не требует дополнительного времени для высыхания, т. к. в композиции отсутствуют низкокипящие углеводородные растворители. Процесс приготовления и нанесения покрытия пожаро - и взрывобезопасен из-за высокой температуры вспышки композиции (250оС). ОАПП обладает хорошими антикоррозионными свойствами и имеет самый высокий коэффициент вибропоглощения среди карбоцепных полимеров, что является важным фактором в автомобиле - и кораблестроении.
Использование новых технологий в производстве и строительстве требует использования новых герметизирующих материалов, причем невысокая цена при соблюдении всех необходимых эксплуатационных характеристик имеет огромное значение, особенно для крупномасштабных производств. Термопластичные герметизирующие материалы находят широкое применение в автомобилестроении для герметизации кузовов, стекол и шасси, а также в строительстве для герметизации межпанельных швов зданий, оконных проемов при монтаже блоков стеклопакетов и их изготовлении (раздел 7.4.). Приготовление герметизирующего материала в механическом смесителе производили без принудительного нагревания через рубашку смесителя, т. к. в смеситель сначала загружали полиизобутилен (ПИБ) и каучуки и проводили механохимическую деструкцию этих полимеров до тех пор, пока температура в результате экзотермического разогрева реакционной смеси каучуков не поднимется до 120-140 оС, затем дозировали в смеситель ОАПП, который в этих условиях также деструктирует при перемешивании в течение 0,1-0,3 часа, а затем постепенно понижали температуру до 80-90оС путем последовательной дозировки наполнителей, пластификаторов, пигментов, красителей и на завершающей стадии перемешивали реакционную смесь до однородного состояния.
Липкость герметизирующих материалов определяли по утвержденной методике М (метод катящегося шара), заключающейся в определении длины пробега («тормозного пути») по липкому герметику стального шарика, скатившегося с наклонной плоскости. С увеличением длины пробега шарика липкость герметика уменьшается. Относительная ошибка определения равна ±10%. ПИБ и бутилкаучук (БК) устойчивы к термоокислительной деструкции при длительной эксплуатации, погодостойкие и могут эксплуатироваться без растрескивания при температурах до –60оС. Их недостатками являются хладотекучесть, высокая стоимость и низкий комплекс адгезионно-когезионных свойств к полярным материалам (бетон, металлы, стекло и т. д.), что является следствием неполярной структуры этих карбоцепных полимеров. Кроме того, ПИБ и БК не содержат реакционноспособных функциональных групп и поэтому плохо совмещаются с полярными неорганическими наполнителями (мел, тальк, асбест, цемент и т. д.), количество которых в 3-8 раз превышает количество связующих полимеров. При приготовлении таких композиций приходится использовать высокие (до 160оС) температуры и неполярные пластификаторы на основе минеральных масел для снижения вязкости полимерного связующего в композиции. Также при использовании механического перемешивания мелкодисперсные неорганические наполнители подвергаются агрегации из-за плохой совместимости с неполярным связующим, образуя «комки» наполнителя в полимерной матрице, что приводит к неравномерному распределению наполнителя в герметизирующем материале и ухудшению комплекса эксплуатационных свойств (повышенная скорость «старения» герметика, сокращенный срок эксплуатации из-за потери липкости). Низкомолекулярные неполярные пластификаторы в процессе эксплуатации материала диффундируют на границу раздела герметик-полярный материал, нарушая прочность связи, что приводит к отслаиванию герметика.
Разработанные герметики по сравнению с известными составами имеют лучшую совместимость с неорганическими наполнителями (тальк, каолин, диатомит и др.) с карбоцепными полимерами. В работе было установлено, что каучук при механохимической деструкции, происходящей в смесителе при приготовлении герметиков, реагирует с ОАПП, образуя привитой сополимер ОАПП – карбоцепные каучуки; физико-механические свойства образующегося привитого полимера улучшаются за счет повышения разветвленности каучука. Введение ОАПП в композицию обеспечивает долговременную адгезионную прочность сцепления герметиков с бетоном, металлической подложкой, полиэтиленом. Герметизирующие составы, содержащие более 20% мас. ОАПП не обладают хладотекучестью и устойчивы к сползанию, что резко улучшает комплекс эксплуатационно-технологических свойств: липкость, адгезионно-когезионные свойства к полярным материалам, термостойкость и сопротивление хладотекучести (раздел 7.3).
За счет полной замены бутилкаучука и частичной замены (до 70%) ПИБ значительно снижается себестоимость герметизирующих материалов при сохранении необходимого комплекса физико-механических свойств; введение ОАПП улучшает технологичность переработки герметизирующих составов в экструдерах за счет низкой вязкости расплава ОАПП и аппретирования поверхности неорганических наполнителей, значительно сокращает время приготовления герметиков в смесителях. Совместно с освоено промышленное производство разработанных герметиков и выпущено 40 т новых герметизирующих материалов.
В восьмой главе изложена концепция производства и рационального применения отхода производства – атактического полипропилена и продуктов его термоокислительной деструкции в рамках Западно-Сибирского территориально-промышленного комплекса. Из ряда полиолефинов полипропилен остается и в настоящее время наиболее интересным и перспективным высокомолекулярным веществом. Для повышения конкурентоспособности выпускаемой продукции и рентабельности производства российских производителей нами было выдвинуто предложение переориентировать производственные мощности с производства изотатктического полипропилена на выпуск некристаллических полимеров пропилена. Учитывая потребности российских промышленных предприятий в АПП и некристаллических полимерах пропилена, которая оценивается в 100,0 тыс. т/год, высокую стоимость некристаллических полимеров пропилена (1000 дол./т) и большие возможности экспорта, предлагаемая технология их получения с использованием микросферического катализатора первого поколения (МСК-1) является экономически обоснованной. Сырье для реализации данного проекта горит в нашей стране повсеместно на факельных установках нефтедобывающих предприятий. В сложившейся практике эксплуатации нефтегазодобывающих ТПК до настоящее времени не учитывается ресурсный потенциал ПНГ.
По современным данным за 2008 год объем факельного сжигания попутного газа в мире составил порядка 168 миллиарда м3. При этом 50,7 миллиарда м3 из этого объема сожгли в России, из них 26,7 миллиарда м3 – на территории Западно-Сибирского ТПК (ЗСТПК). Несмотря на падение цены на углеводородное сырье, полипропилен как стоил 1000 долларов за тонну, так и стоит на сегодняшний день.
Принципиальная схема использования в нефтехимии углеводородных газов С1-C4, сжигаемых в настоящее время на факелах, приведена на рисунке 6. Особенностью этой схемы является использование в качестве сырья для производства олефинов отходящих углеводородных газов, что в России никогда не осуществлялось в крупномасштабных производствах. Нами рассмотрена возможность создания процесса получения АПП по упрощенной технологической схеме с получением пластифицированных или растворенных готовых продуктов, которые не требуют грануляции: клеи для липких лент, клеи-расплавы, присадки к маслам и др. Использование высокоэффективных катализаторов исключает из технологической схемы стадию отделения остатков катализатора от полимера, а также узлы нейтрализации и регенерации растворителя. Традиционная схема получения олефинов в России базируется на использовании в качестве сырья для установок типа ЭП-300 прямогонного бензина, что требует больших капитальных затрат на строительство и переработку побочных продуктов производства, включая смолу пиролиза. Основным способом получения АПП на действующих промышленных установках является сополимеризация пропилена с а-олефинами с использованием низко стереоспецифичных каталитических систем. При сополимеризации повышается разветвленность макромолекул полимера, что затрудняет его кристаллизацию.
Рис. 6. Перспективы развития производства и переработки полиолефинов (на примере ХМАО-Югры).
Реализация этого проекта возможна в рамках ЗСТПК при совместном участии Томской области () и Ханты-Мансийского автономного округа. ХМАО-Югра обладает для решения поставленных задач природными ресурсами и экономическими возможностями, а Томская область имеют в своем распоряжении действующую технологию и трудовые ресурсы. Наличие уже существующей системы отношений в рамках рассматриваемого ТПК позволяет реализовать данный проект.
Важно отметить, что нефть и газ рассматриваемого региона имеют высокое качество: отличается легкостью, малосернистостью, имеет большой выход легких фракций. Попутный газ содержит 97% метана, редкие газы, и вместе с тем в нем отсутствует сера, мало азота и углекислоты. На территории ЗСТПК действуют 9 газоперерабатывающих заводов (ГПЗ) со всей необходимой инфраструктурой (компрессорные станции, товарные парки, наливные железнодорожные эстакады и т. д.). По данным Андрейкиной химический состав ПНГ поступающий на данные предприятия для переработки характеризуется максимальным значением углеводородов состава С3 и С4, а также достаточным количеством углеводородов состава С5 и выше на фракцию, что позволяет считать ПНГ региона достаточно «жирным» и использовать как нефтехимическое сырье (Андрейкина, 2005). Выпуск АПП и некристаллических полимеров пропилена по технологии прямого синтеза уже давно освоен рядом европейских американских фирм. Катализатор и технология их получения в литературе не описаны. Получаемые с высоким выходом и молекулярной массой некристаллические полимеры широко используются в промышленности: в производстве клеев, нелетучих пластификаторов, в качестве заменителей поливинилхлорида и для повышения ударопрочности полимеров. Основная масса аморфных полиолефинов или АПП используются в качестве модификаторов в смеси с асфальтом для придания ему эластичности и высокотемпературной прочности при получении кровельных материалов (так называемая однослойная «вечная» кровля). Для этих целей применяется 27,4 тыс. т/год: АПП. При получении адгезивов и бумажных ламинатов расходуется более 18,0 тыс. т/год АПП. При изготовлении изоляции для проводов и кабелей используется в качестве наполнителя (около 9,0 тыс. т/год).
Высокая экономическая эффективность освоения нефтяных ресурсов ЗСТПК (в сравнении с нефтями конкурирующих районов обеспечивается существенная экономия затрат на каждую добытую тонну) нивелирует значительную дороговизну промышленного, гражданского и транспортного строительства. Необходимость создания в этом районе высокого уровня обслуживания проживающего населения (жилищного и культурно-бытового), недостаточное количество путей сообщения круглогодичного действия говорит о необходимости оптимизации производственной структуры и территориальной организации ТПК. Существующая в настоящее время специализация – нефтедобывающая и лесная промышленность – должна быть расширена и дополнена нефтехимической отраслью производства. Развитие нефтехимических производств позволит успешно решить проблемы трудоустройства населения, а использование дешевых факельных углеводородных газов в производстве улучшит экономическую обстановку в нефтедобывающих регионах и снизит срок самоокупаемости заводов.
Основное стратегическое направление России в нефтехимической промышленности – превосходство в сырьевом обеспечении, нами достигнуто. Следует учитывать, что по мере углубления химической переработки попутного и природного газа, цена на товарную продукцию стремительно нарастает, что увеличивает прибыль предприятия. Если принять цену природного газа за единицу, то метанол будет иметь относительный индекс стоимости 2, полиэтилен и полипропилен – 10, поликарбонаты и другие специальные пластмассы – 20-40. Что немаловажно современные технологии переработки природного газа в нефтехимические продукты являются малоотходными и безотходными.
Создание нефтехимических производств большой мощности для квалифицированной переработки углеводородного сырья, в первую очередь факельных газов, позволит обоснованно планировать стабильный уровень добычи нефти и газа в стране. Увеличение переработки ПНГ позволит обеспечить нефтехимическую промышленность дополнительными объемами углеводородного сырья, будет стимулировать инвестиции в нефтехимические производства с высокой добавленной стоимостью и способствовать переориентации отечественной экономики с экспорта сырья на производство и экспорт высокотехнологичной продукции
Возрастание экологической ответственности предприятий вследствие общемировой тенденции к сокращению вмешательства государства в экономику, стимулирование частной инициативы и создание глобальных рынков – это одна из основных характеристик экологической политики любого региона, стремящегося развиваться в инновационных социально-экономических направлениях. Экономия сырья, материалов, энергетических ресурсов, организация потоков загрязняющих веществ и отходов, рециклинг отходов производственной деятельности и многое другое отличает деятельность экономических субъектов, направленную на последовательное уменьшение воздействия на окружающую среду при одновременном увеличении объемов производства, повышении качества продукции.
Основные результаты диссертационной работы
Проведенные исследования и полученные результаты позволяют сделать следующие выводы:
1. Проведен системный анализ влияния различных факторов на особенности поведения полимерных отходов производства ИПП в ходе процессов экструзионного формования и термоокислительной деструкции, что позволило разработать научные основы методов и средств их безопасной утилизации.
2. Теоретически обоснован и экспериментально подтвержден патентозащищенный метод безопасной утилизации полимерных отходов производства ИПП в виде процесса высокотемпературного окисления расплава кислородом воздуха в температурном интервале 180-250 ºС. Экспериментально подобраны оптимальные условия их окисления: расход воздуха, температура и время окисления.
Разработано и прошло апробацию специальное оборудование для получения окисленных полимерных отходов производства ИПП.
Отлажено производство ОАПП по непрерывному технологическому процессу синтеза согласно марочному ассортименту продукции.
3. Получен новый востребованный продукт – окисленный АПП обладающий уникальным строением и комплексом эксплуатационных свойств, которые выявляются в результате термоокислительной деструкции.
4. Теоретически обоснован и экспериментально подтвержден патентозащищенный метод переработки полимерных отходов производства ИПП методом экструзии. Установлено, что основные свойства полимерных отходов производства ИПП после их переработки методом экструзионного формования сохраняются без изменения.
Разработана, изготовлена и прошла апробацию установка для переработки методом экструзии мощностью 300 кг/ч.
5. Проведена геоэкологическая оценка воздействия исходных и окисленных полимерных отходов производства ИПП на окружающую среду с использованием физико-химических методов анализа. Определено, что уровень риска химического загрязнения при введении исходных и модифицированных путем термоокислительной деструкции полимерных отходов производства ИПП в компоненты сферы жизнедеятельности человека пренебрежимо мал.
6. Разработаны патентозащищенные способы производства битумно-полимерных вяжущих, антикоррозионной композиции и герметизирующих материалов внедренные на предприятиях , .
Раскрыты научные основы получения и разработаны рецептуры композиционных материалов с использованием продуктов термоокислительной деструкции АПП. Экспериментально обоснован механизм химического взаимодействия окисленного атактического полипропилена (ОАПП) с полисопряженными полициклическими соединениями битумов, с наполнителями герметизирующего материала.
7. Разработана концепция оптимизации структуры Западно-Сибирского ТПК, разработаны практические рекомендации по совершенствованию технологии использования попутного нефтяного газа и полимерных отхода производства ИПП, что позволяюет решить важную народнохозяйственную задачу по обеспечению экологической безопасности, устойчивого развития регионов РФ.
ОСНОВНЫЕ РЕЗУЛЬТАТЫ ИССЛЕДОВАНИЯ ОПУБЛИКОВАНЫ В РАБОТАХ:
Статьи в журналах рекомендованных ВАК для опубликования основных результатов докторских диссертаций
1. Исследование экстракционной способности непредельных кетонов (статья). Журнал прикладной химии. 1999. – Т.72. – Вып. 10. – С. 1637 – 1641. (, , )
2. Окисленный атактический полипропилен: получение, свойства и применение (статья). Журнал прикладной химии. 2000. – Т. 73. – Вып. 6. – С. 996 – 999. (, , )
3. Влияние продуктов химического модифицирования атактического полипропилена на свойства битумных вяжущих материалов (статья). Журнал прикладной химии. 2001. – Т.74. – Вып. 7. – С. 1332 – 1337. (, , )
4. Модифицированная антикоррозионная композиция на основе пушечной смазки (статья).Химия и технология топлив и масел. 2002. – № 4. – С. 35 – 36. (, )
5. Особенности строения атактического полипропилена (статья). Пластмассы. 2005. – № 12. – С. 6 – 9. (, , )
6. Влияние условий синтеза на состав и свойства микросферического катализатора полимеризации пропилена (статья). Журнал прикладной химии. 2005. – Т.78. – Вып. 6. – С. 952 – 956. (, , )
7. Исследование состава и строения продуктов термоокислительной деструкции атактического полипропилена. Сообщение 1. Окисленный атактический полипропилен (статья). Журнал прикладной химии. 2006, Т. 79. – Вып. 3. – С. 493 – 496. (, , )
8. Исследование состава и строения продуктов термоокислительной деструкции атактического полипропилена. Сообщение 2. Строение низкомолекулярных продуктов (статья). Журнал прикладной химии. 2006. – Т. 79. – Вып. 6. – С. 845 – 852. (, , )
9. Научно-практические основы переработки и рационального использования полимерных отходов на примере атактического полипропилена (статья). // Экологические системы и приборы. 2008. – №3. – С. 12 – 17. ()
10. Переработка атактического полипропилена методом экструзионного формования (статья). Пластмассы. 2008. – № 3. – С. 6 – 14. (, , )
Патенты:
11. Битумно – полимерное вяжущее (патент). RU 2181733 С2 7С08L95/00 (, )
12. Антикоррозионная композиция (патент). RU 2184754 C2 7C09D 191/00 (, , )
13. Окисленный атактический полипропилен с полярными функциональными группами, способ его получения и устройство для его осуществления (патент). RU 2301812C1 (, , )
14. Термопластичные герметизирующие материалы и способ их получения (патент). RU 2309969 C1 (, И, , )
15. Способ переработки некристаллических полимеров пропилена и устройство для его осуществления (патент). RU 2291778 C2 (, , )
Монографии:
16. Некристаллические полимеры полипропилена в сфере жизнедеятельности человека (монография) Нижневартовск: Изд-во: НГГУ, 2007 – 203 с. ()
17. Атактический полипропилен и некристаллические полимеры пропилена: получение, строение, свойства и применение (монография). Ханты-Мансийск: Изд-во: Полиграфист, 2008 – 150 с. ()
Работы, опубликованные в материалах научных конференций и симпозиумов:
18. Рациональный подход к проблеме утилизации атактического полипропилена (тезисы). Природопользование в районах со сложной экологической ситуацией: Сб. тез. докладов межвузовской научной конференции. – Тюмень: Изд-во ТГУ, 1999. – С. 55 – 56. ()
19. Новые композиционные материалы на основе окисленного атактического полипропилена (статья). Полифункциональные материалы: Сб. статей. – Томск: Изд-во ТГУ, 2001. – С. 96 – 99. (, )
20. Полимеры как модификаторы дорожных покрытий (статья). Исследование эколого-географических проблем природопользования для обеспечения территориальной организации и устойчивого развития нефтяных регионов России: Теория, методика, практика: Сб. статей. Нижневартовск: Изд-во Нижневарт. пед. ин-та, 2001. – С. 30 – 33. (, )
21. Исследование взаимодействия окисленных битумов с полимерными модификаторами на основе атактического полипропилена методом ИК-спектрометрии (статья). Вопросы химии и химического материаловедения: Сб. статей. – Томск: Изд-во ТГУ, 2002. – С. 104 – 110. (, , )
22. Битумно-полимерные вяжущие материалы модифицированные окисленным АПП (тезисы). Химия и химмотология. Тез. докл. Всероссийской конференции – М.: Изд-во ИНХС, 2001. – С. 81. (, , )
23. Полифункциональные материалы на основе окисленного атактического полипропилена (статья). Получение и свойства веществ и полифункциональных материалов, диагностика, технологический менеджмент: Материалы Российской научно-практической конференции. – Томск: Изд-во ТГУ, 2003. – С. 53 – 54. ()
24. Региональный компонент в курсе химии при подготовке специалистов-экологов в высшей школе (статья). Региональный компонент в системе общего и профессионального образования: Материалы окружной научно-практической конференции. Нижневартовск: Изд-во Нижневарт. пед. ин-та, 2003. – С. 150 – 151. – 0,1 п. л.
25. Термоокислительная деструкция расплава низкомолекулярного атактического полипропилена в температурном интервале 180—250 С: (Автореф. дис. … канд. хим. наук). Уфа: Изд-во БГУ, 2004. 24с. – 1,5 п. л.
26. Исследование методом хромато-масс-спектрометрии состава и строения низкомолекулярных соединений, полученных при термоокислительной деструкции атактического полипропилена (статья).Научные труды НГГУ, Вып. 2. Нижневартовск: Изд-во Нижневарт. гос. гуманит. ун-та, 2005. – С. 216 – 228. (, )
27. Получение, свойства и химическое модифицирование некристаллических полимеров полипропилена (статья). Менделеевские чтения: Труды Всероссийской конференции. Тюмень: Изд-во ТюмГУ, 2005. – С. 298 – 299. (, )
28. Модифицирование свойств дорожных битумов пластификаторами на основе атактического полипропилена (статья). Нефть и газ Западной Сибири: Сб. статей Всероссийской научно-технической конференции, Тюмень: Изд-во ТюмГУ, 2005. – С. 268 – 269. (, )
29. Исследование состава и строения низкомолекулярных продуктов термоокислительной деструкции атактического полипропилена (статья). Биоресурсы и природопользование в ХМАО: проблемы и решения: Сб. статей Всероссийской научно-практической конференции. Сургут: Изд-во СурГУ, 2005. – С. 216. – 228. (, )
30. Новые герметизирующие материалы на основе атактического полипропилена (статья). Научные труды Сургутского ГУ, Вып. 2. Сургут: Изд-во СурГУ, 2005. – С. 216 –221. (, И, , )
31. Окисленный атактический полипропилен – новый полимерный модификатор дорожных битумов (обзорная статья). Новости в дорожном деле: Информационный блок Министерства транспорта РФ, 2006. – №1 – С. 113 – 128. (, , )
32. Рациональное использование побочных продуктов производства при изготовлении герметизирующих материалов (статья). Биоресурсы и природопользование в ХМАО: проблемы и решения: Материалы открытой окружной конференции в рамках акции «Спасти и сохранить». Сургут: Изд-во СурГУ, 2006. – С. 78 – 83. (, )
33. Технология окисления расплава атактического полипропилена кислородом воздуха (тезисы). Химия и химическая технология в XXI веке: Материалы VII Всероссийской научно-практической конференции студентов и аспирантов, Томск: Изд-во ТГУ, 2006. – С. 58 – 60. (, )
34. Рациональное природопользование в вопросе повышения прочности и долговечности дорожного покрытия в районах Западной Сибири (ХМАО-Югры) (статья). География и экология: Сб. науч. тр. Нижневартовск: Изд-во Нижневарт. гос. гуманит. ун-та, 2007 – Вып.2. – С. 112 – 123. ()
35. Комплексный подход к решению проблемы утилизации отходов производства в ХМАО-Югре (статья). ELPIT 2007: Материалы Международного научно-практического конгресса. Тольятти: Изд-во Тольят. гос. ун-та, 2007. – С. 129 – 135. (, )
36. Концепция развития производства некристаллических полимеров пропилена в рамках ТПК (статья). Экология и ресурсо - и энергосберегающие технологии на предприятиях народного хозяйства: Материалы Международной научно-практической конференции МК 91-47. – Пенза: Изд-во Приволжского Дома знаний, 2007. – С. 25 – 27. (, )
37. Окисленный атактический полипропилен – новый полифункциональный химический материал (тезисы) ХVIII Международный Менделеевский съезд по общей и прикладной химии: Тезисы докладов. Москва: Граница, 2007. – Т.1. – С. 360. (, , )
38. Новые герметизирующие материалы на основе окисленного атактического полипропилена(статья). Научные труды Сургутского ГУ, Сургут: Изд-во СурГУ, 2007. – Выпуск 27. – С. 270 –276. (, И, , )
39. Научно-практические основы производства окисленного атактического полипропилена (статья). Природные и интеллектуальные ресурсы Сибири (Сибресурс–14–2008): Материалы Международной научно-практической конференции. Омск: Изд-во Томск: САН ВШ; В–Спектр, 2008. – С. 59 – 62. – 0,3 п. л.
40. Концепция развития производства некристаллических полимеров пропилена в рамках Западно-Сибирского территориально-промышленного комплекса. Материалы Международной научно-практической конференции. Наука и технологии: шаг в будущее. Praha: Publishing House «Education and Science» s. r.o, 2009. – С. 55 – 57. ()
41. Научно-практические основы производства окисленного атактического полипропилена и перспективы использования. География и экология: Сб. науч. тр. / Отв. ред. , . — Нижневартовск: Изд-во Нижневарт. гуманит. ун-та, 2009. Вып. 3. — С. 170 –182
Учебно-методические работы:
42. Лабораторный практикум по химии: учебно-методическое пособие для студентов химических, биологических специальностей. Сургут: Изд-во СурГУ, 2006.– 32 с. (, )
43. Химия: учебно-методическое пособие. Нижневартовск: Изд-во Нижневарт. гос. гуманит. ун-та, 2007 – 48 с. (, )
44. Органическая химия: учебное пособие для студентов химических специальностей. Сургут: Изд-во СурГУ, 2007. – 112 с. (, , )
45. Получение и химические реакции алкенов, механизмы реакций: учебно-методическое пособие для студентов биологического, медицинского, экономического факультетов, факультета безопасности жизнедеятельности СурГУ. Сургут: Изд-во СурГУ, 2006.– 32 с. (, )
46. Химия и безопасность жизнедеятельности: учебное пособие Нижневартовск: Изд-во Нижневарт. гос. гуманит. ун-та, 2007 – 412 с. ()
47. Малоотходные и безотходные технологии: учебно-методическое пособие. Нижневартовск: Изд-во Нижневарт. гос. гуманит. ун-та, 2009 – 37 с. ()
48. Утилизация отходов, угрожающих здоровью населения: учебное пособие Нижневартовск: Изд-во Нижневарт. гос. гуманит. ун-та, 2009 – 40 с. ()









Определяемое вещество