![]() |
ИНСТРУКЦИЯ
ПО ЭКСПЛУТАЦИИ И ОБСЛУЖИВАНИЮ
ПОДЪЕМНЫХ СТОЛОВ
«МАРКО» (ШВЕЦИЯ)
МОДЕЛИ М1-М5
Москва 2007г.
Содержание:
1. Требования и условия эксплуатации
2. Вопросы безопасности
3. Функции безопасности
4. Порядок эксплуатации
5. Обслуживание
6. Поиск неисправностей
7. Техническое описание столов с одинарными ножницами, модели М1-М5
8. Техническое описание столов с двойными ножницами, модели М1-М5
9. Рамка безопасности
10. Гидравлическая система М1-М5 / UP 100
11. Электросхема
1. ТРЕБОВАНИЯ И УСЛОВИЯ ЭКСПЛУТАЦИИ
|
Подъемные столы «Марко» изготовлены в соответствии с требованиями Директивы ЕС 89/392, включая 1 и 2 поправки. Главной функцией стола является подъем или опускание грузов, которые находятся в неподвижном состоянии. |
Это означает, что запрещается использование стола для работы с грузами, габариты которых превышают размеры платформы, а также имеющими консольную, локальную и горизонтальные составляющие нагрузки, если только стол не был специально изготовлен для подобных функций. Подъемные столы «Марко» изготавливаются для конкретного производственного случая. |
В случае несоблюдения данных требований следует иметь в виду, что декларированная грузоподъемность стола может не соответствовать обрабатываемому грузу, могут возникнуть непредвиденные обстоятельства. В этих случаях гарантия со стороны «Марко» будет недействительной.
2. ВОПРОСЫ БЕЗОПАСНОСТИ
Необходимо соблюдать следующие требования по соблюдению условий безопасной работы с подъемными столами.
1. Используйте подъемный стол только по предназначению.
2. Подъемный стол может эксплуатироваться только специально обученным персоналом и имеющим официальный допуск к работе на нем.
3. При управлении подъемным столом управляющее устройство должно быть расположено так, чтобы оператор, управляя, мог визуально контролировать работу подъемного стола.
4. Категорически запрещается осуществлять перегрузку подъемного стола, т. е. использовать стол с превышением его грузоподъемности. Груз должен размещаться в пределах платформы подъемного стола.
5. В необходимых случаях используйте лебедки с необходимой грузоподъемностью для установки и съема груза с подъемного стола. Особое внимание уделяйте работе с тяжелыми и опасными грузами.
6. При работе с мобильными подъемными столами или когда столы не закреплены к полу, следите за стабильностью стола, исключайте его кренов в результате горизонтальных сил.
7. Подъемный стол и рабочая территория должны находиться в порядке. О любых неполадках необходимо немедленно сообщать руководству. Запрещается использование подъемного стола, если его неполадки и повреждения влияют на безопасность эксплуатации. Запрещается эксплуатировать подъемный стол, если его ремонт, перемещение или дополнительное приспособление было осуществлено без разрешения и согласия со стороны ответственного лица.
8. Кнопка срочной остановки «STOP» стандартно расположена на пульте управления. В нажатом положении кнопка остается постоянно до ее поворота по часовой стрелке.
9. Если остановка подъемного стола осуществлена кнопкой «STOP», убедитесь в том, что препятствие движению стола устранено перед тем, как привезти стол в движение снова.
10. Когда используется ручной погрузчик паллеты при погрузке или разгрузке со стола, данный погрузчик должен быть удален со стола перед операцией подъема или опускания.
11. Используйте защитную обувь и, если это необходимо, защитные перчатки и одежду.
12. Если имеется подвижный груз, обеспечьте его блокировку или закрепление на подъемном столе так, чтобы он не мог двигаться на платформе в процессе подъема-опускания.
13. Никогда не размещайте руки, ноги и другие части тела, или объекты в пределах ножниц и других механизмов подъемного стола, когда он находится в поднятом положении.
14. Никогда не опускайте подъемный стол, если в пространстве под ним находятся персонал или посторонние объекты.
15. Персоналу запрещается находиться на подъемном столе, если только его паспорт ясно и явно дает разрешения на этот счет. Если таковые разрешения имеются, то это четко указывается в его паспорте. Соблюдайте следующие правила при разрешении нахождения персонала на платформе подъемного стола:
· не спускайтесь самостоятельно с платформы подъемного стола, когда он находится в поднятом положении.
· не эксплуатируйте стол, если перила (ограждения) и калитка не установлены или установлены неправильно.
· не сидеть на перилах и не забираться на них.
· всегда стоять на платформе подъемного стола, опираясь на обе ноги.
16. При использовании подъемных столов с высотой подъема более 3 метров могут потребоваться дополнительные меры безопасности.
17. Соблюдайте указания руководства на безопасности строительных работ и режима эксплуатации объекта.
18. Гидравлическое масло может вызвать аллергические реакции на коже. Используйте защитные перчатки при замене масла.
19. При производстве работ под платформой сервисные устройства подъемного стола должны быть поставлены в заблокированное положение.
20. Соблюдайте дистанцию безопасности – подъемный стол и груз, находящийся на нем, не должен касаться предметов, расположенных вблизи.
ВНИМАНИЕ – ВСЕГДА СУЩЕСТВУЕТ РИСК ДЛЯ ПЕРСОНАЛА, НАХОДЯЩЕГОСЯ ВБЛИЗИ МЕХАНИЗМОВ ПОДЪЕМНОГО СТОЛА
21. Нельзя удалять сервисные устройства из механизмов стола.
22. Нельзя удалять маркировку и предупреждающие наклейки подъемного стола. При отсутствии таковых следует сделать их заказ.
23. Максимальная скорость опускания не должна превышать 75 мм в секунду, если только скорость работы стола не была специально увеличена.
24. Возможно, потребуется дополнительные кнопки срочной остановки для достижения полной безопасности на рабочем месте.
25. Стандартно включен один клапан аварийного опускания. Он должен быть установлен так, чтобы оператор постоянно контролировал опускание подъемного стола.
26. Каждый, кому потребуется использование клапана аварийного опускания, должен быть ознакомлен с местом его установки и функциями.
27. Не используйте подъемный стол в функции домкрата.
28. Подъемные столы нельзя использовать для обработки раскачивающихся грузов.
29. Механизмы подъемного стола не должны иметь непосредственного контакта с продуктами питания.
30. Не используйте стол в потенциально взрывоопасных ситуациях, если это специально не оговорено в паспорте подъемного стола.
31. Не используйте подъемный стол для сварочных работ, если только он специально не подготовлен для таковых. Подъемный стол может быть оснащен специальным заземлением для производства сварочных работ.
32. Подъемный стол не имеет от электричества и не обеспечивает защиту от соприкосновения с заряженными объектами и линиями. Сохраняйте безопасную дистанцию от заряженных объектов и линии.
33. Подъемные столы, которые используются в местах, доступных для публики (особенно для детей), должны быть обеспечены дополнительными средствами безопасности, исключающим такой доступ к ним. При этом, необходимо провести анализ рисков.
34. Обслуживание и ремонт должны производится только компетентным персоналом.
35. Запчасти должна заменяться только на фирменные запчасти «Марко». В противном случае гарантия на оборудование будет считаться утраченной.
3. ФУНКЦИИ БЕЗОПАСНОСТИ
* Защита от разрыва шланга
Вариант 1: в каждом цилиндре имеется предохранительный клапан, который приводится в действие при резком увеличении скорости опускания, т. е. при разрыве шланга. Когда этот клапан приходит в действие, платформа останавливается немедленно. Через одну или несколько минут давление масла уравновешивается, и платформа медленно опускается.
Вариант 2: в каждом цилиндре имеется предохранительный клапан, и подъемный стол дополнительно оборудован одним или несколькими электрическими клапанами, расположенными в цилиндрах. Когда опускание должно состояться, они открываются в то же время что и клапан опускания. Электрически управляемый клапан блокирует опускание платформы, если только кнопка опускания не нажата. Рекомендуется поступать так, когда разгрузка осуществляется в верхнем поднятом положении. Если происходит разрыв шланга, платформа останавливается на фактической высоте, пока клапаны не будут специально открыты.
* Набор клапанов в гидравлическом устройстве располагает компенсирующим клапаном, который регулирует скорость опускания. Он может быть установлен с таким расчетом, чтобы скорость опускания при полной нагрузке не превышала 0,075 м / сек.
* Набор клапанов также содержит картридж клапана опускания. Когда происходит небольшая утечка масла, и если некоторое количество масла будет захвачено в клапане обратного давления. Тогда утечка масла увеличится. В этом случае необходимо провести очистку гидравлической системы.
* На пульте управления имеется кнопка аварийной остановки, которая после активации остается в нажатом положении. В этом случае все операционные функции блокируются. После того, как причины аварийной остановки были установлены и устранены, кнопка может быть переустановлена в исходное положение поворотом по часовой стрелке. Может потребоваться дополнительная кнопка аварийной остановки для достижения полной безопасности на рабочем месте.
4. ПОРЯДОК ЭКСПЛУАТАЦИИ
Гидравлический блок подсоединен к источнику питания. Удостоверьтесь, что напряжение блока соответствует напряжению источника питания. Пульт управления должен быть расположен так, чтобы оператор, управляя с него, полностью визуально контролировал любое положение подъемного стола. Подъемный стол должен управляться спокойно, аккуратно и внимательно! Кнопки «UP» и «DOWN» («вверх» и «вниз») управляют столом только в нажатом положении. Если оператор отпускает данные кнопки, стол останавливается на фактической высоте.
После завершения работы с подъемным столом, он должен быть опущен в нижнее положение. Источник питания должен быть отключен. Не рекомендуется на длительное время оставлять подъемный стол в промежуточном положении. Для предотвращения несанкционированное использование стола основной выключатель рекомендуется запирать на замок в положении «OFF» («выкл.»).
АВАРИЙНАЯ ОСТАНОВКА
На стандартном пульте управления имеется кнопка аварийной остановки. Кроме того, такие кнопки могут быть оборудованы дополнительно на других позициях в пределах рабочего места.
При нажатии данной кнопки все действия подъемного стола будут заблокированы. Кнопка аварийной остановки имеет красный цвет. После устранения причин аварийной остановки блокировка может быть устранена путем ее поворота по часовой стрелке (после активизации кнопки она остается в нажатом положении).
АВАРИЙНОЕ ОПУСКАНИЕ
Как правило, подъемный стол располагает функцией аварийного опускания. Перед началом эксплуатации подъемного стола оператор должен знать, как опустить стол в ситуации, когда, например, отсутствует подача электричества. При этом надо убедиться, что под столом никто и ничто не находится, и он может беспрепятственно опуститься в исходное положение.
ДЕЙСТВИЯ ПОСЛЕ ЗАВЕРШЕНИЯ РАБОТЫ
После завершения работы подъемный стол может быть оставлен в поднятом положении, если это не влечет за собой опасность или какие-либо риски. Самый безопасный вариант опустить стол в исходное положение. Находясь в поднятом положении, уровень подъема стола может снижаться по причине:
- изменение объема масла в результате температурных колебаний
- утечка через клапаны или из шланга
- утечка из цилиндра
Основной выключатель должен быть выключен и закрыт во избежание несанкционированного использования подъемного стола.
5. ОБСЛУЖИВАНИЕ ПОДЪЕМНЫХ СТОЛОВ «МАРКО»
Инспекции должны проводиться приблизительно 1 раз в месяц. Если условия эксплуатации требуют, такие инспекции должны проводиться чаще.
Инспекции или работы под платформой стола должны осуществляться только с использованием сервисных устройств.
Функции Рамы безопасности должны проверяться перед каждой работой.
Гидравлическая система |
Механическая часть |
Электрическая часть |
|
1.1 Проверить масляной бак на предмет утечки. 1.2 Проверить уровень масла в баке с помощью щупа через специальное отверстие. Залить масло, если требуется. Тип масла ISO 32, если не применяется специальные масла (указано на гидростанции). Если масло грязное, оно подлежит замене. 1.3 Проверить сохранность шлангов и соединений на предмет утечки и повреждений. Исправить недостатки. 1.4 Проверить цилиндры, фитинги и другие части на предмет утечки, повреждения и износа. |
2.1 Проверить все шарнира, ролики, подшипники на предмет прочной установки. 2.2 Проверить сварные швы на предмет наличия / отсутствия трещин и сколов. 2.3 Проверить отсутствие повреждений на Раме безопасности. 2.4 Проверить прочность крепления стола с помощью анкерных болтов, если это не относится к мобильным столам. |
3.1 Проверить правильность работы электрических функций. 3.2 Проверить сохранность, отсутствие / наличие повреждений на кабелях и контактах. Устранить недостатки. |
6. ПОИСК НЕИСПРАВНОСТЕЙ
Неисправность |
Причина |
Что делать |
|
Мотор не запускается |
Основной выключатель находится в положении «OFF». Нет питания. Нажата кнопка «STOP». Перегорел предохранитель |
Переведите выключатель в положение «ON». Проверить источник электричества. Повернуть кнопку по часовой стрелке. Установить причину и заменить предохранитель |
|
Нет движения вверх |
Обороты двигателя в неправильном направлении Неправильное электрическое подсоединение Открывается клапан освобождения от нагрузки Мотор отключается в результате работы реле защиты Другие причины |
Поменять фазы Исправить подсоединение Стол перегружен. Убрать избыточный груз Реле не отрегулировано. Регулируйте. Установите контакт с Марко |
|
Стол не достигает верхнего положения |
Уровень масла недостаточен Открывается клапан освобождения от нагрузки |
Добавить масло, но не переливать. Избыток масла может привести к его утечки при опускании стола. Стол перегружен. Убрать избыточный груз |
|
Движение вверх рывками или самостоятельное опускание стола |
Воздух в гидравлической системе |
Проверить уровень масла. Эксплуатируйте стол несколько раз с интервалами приблизительно 5 мин. Когда стол будет находится в нижнем положении, нажимайте на кнопку «DOWN» в течение приблизительно 30 сек. |
|
Стол не опускается |
Неправильное электрическое соединение Активизирована кнопка «STOP». Активизирована Рама безопасности Сработал предохранитель Не открывается клапан опускания |
Проверить соединение Повернуть кнопку по часовой стрелке. Убрать препятствие. Нажать кнопку «UP» для переустановки, затем нажать кнопку «DOWN» Проверить и, если необходимо, заменить предохранитель. Проверить электрическое подсоединение. Возможно, картридж клапана или соленоидная катушка должны быть заменены. |
|
Стол опускается без нажатия кнопки |
Грязь в гидравлической системе Объем масла снижается при охлаждении |
1. Эксплуатируйте стол несколько раз для возможного удаления грязи из клапанов. 2. Демонтируйте клапан опускания, проверьте картриджи и очистите их. 3. Замените масло. Вполне возможно. Установите контакт с Марко |
|
Скорость подъема или опускания выше или ниже стандартной |
Установите контакт с Марко |
7. СТОЛЫ С ОРДИНАРНЫМИ НОЖНИЦАМИ, МОДЕЛИ М1-М5
Подъемная сила достигается одним или несколькими цилиндрами, которые крепятся к паре ножниц.
Каждый цилиндр располагает клапаном противодействия разрыва шланга, который автоматически закрывается, когда течение масла становится слишком большим в результате обрыва шланга. В дополнение к этому на отдельных гидростанциях имеется регулируемый клапан контроля за течением масла, который перед поставкой устанавливается на определенную скорость опускания стола.
Рама безопасности крепится на внешних краях платформы. Она останавливает опускание, если встречает на своем пути препятствие.
В качестве опции поставляется укрытие для цилиндра и бака. Это необходимо при эксплуатации подъемного стола на открытом воздухе при низких температурах.
Модели М1-М5 могут иметь и другие опции, которые могут приводить к изменениям в грузоподъемности и способе эксплуатации.
8. СТОЛЫ С ДВОЙНЫМИ НОЖНИЦАМИ, МОДЕЛИ М1-М5
Данный столы имеют двойной механизм, где подъемная сила достигается одним или несколькими цилиндрами, которые крепятся к паре ножниц.
Каждый цилиндр располагает клапаном противодействия разрыва шланга, который автоматически закрывается, когда течение масла становится слишком большим в результате обрыва шланга. В дополнение к этому на отдельных гидростанциях имеется регулируемый клапан контроля за течением масла, который перед поставкой устанавливается на определенную скорость опускания стола.
Рама безопасности крепится на внешних краях платформы. Она останавливает опускание, если встречает на своем пути препятствие.
В качестве опции поставляется укрытие для цилиндра и бака. Это необходимо при эксплуатации подъемного стола на открытом воздухе при низких температурах.
Модели М1-М5 могут иметь и другие опции, которые могут приводить к изменениям в грузоподъемности и способе эксплуатации.
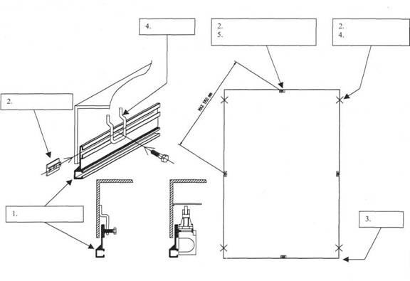
9. РАМКА БЕЗОПАСНОСТИ, МОДЕЛИ М1-М5

|
1 |
Рамка безопасности |
|
2 |
Кронштейн |
|
3 |
Уголок для рамки безопасности |
|
4 |
Крюк |
|
5 |
Концевой выключатель |
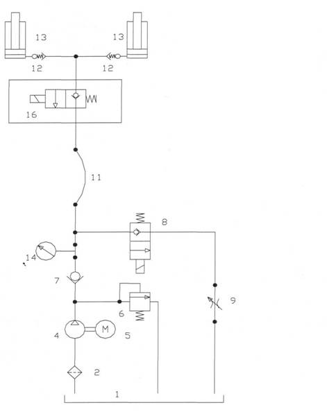
10. ГИДРАВЛИЧЕСКАЯ СИСТЕМА М1-М5
|
1 |
Бак |
|
2 |
Фильтр |
|
4 |
Помпа |
|
5 |
Электродвигатель |
|
6 |
Переливочный клапан |
|
7 |
Обратный клапан |
|
8 |
Электромагнитный клапан |
|
9 |
Клапан контроля потока |
|
11 |
Шланг |
|
12 |
Клапан защиты обрыва шланга |
|
13 |
Цилиндр |
|
14 |
Измерительное отверстие М16х2 |
|
16 |
Дополнительный электромагнитный клапан (опция) |

ТЕХНИЧЕСКОЕ ОПИСАНИЕ ЭЛЕКТРИЧЕСКОЙ СИТЕМЫ М1-М5,
3x400V 0,75-4,0kW
Перед подключением подъемного стола к источнику питания проверьте совместимость напряжения.
Если не указано иначе, электрический блок управления рассчитан 3-ph/400V/50 Hz (380-420V).
Подсоединение 3-ph/230V/50 Hz (220-240V) может быть осуществлено изменением подсоединением в моторной коробке (см. указания в моторной коробке).
Контакторная коробка, расположенная на моторном блоке, содержит моторный контактор, сетевую плату, трансформатор для питания сетью управления на 24 V, миниатюрный прерыватель сети для вторичных линий трансформатора и провода (включая несколько свободных контактов для различных опций).
Контактная вилка для соленоида клапана опускания содержит выпрямитель.
Проводная схема включена в Инструкцию.
Стол управляется нажатием кнопок, при этом движение стола возможно только при нажатии кнопок «UP» или «DOWN».
Кнопочный пульт также имеет кнопку «STOP». Кнопка высвобождается при повороте по часовой стрелке.
Если задействована Рама безопасности, и необходимо продолжить опускание стола, следует на короткое время нажать кнопку «UP». Это приведет к переустановке функций. Нажав кнопку «DOWN»., можно опустить стол в нижнее положение.
Внимание! Все электрические подсоединения должны осуществляться квалифицированным персоналом.
![]() |
|
STOP |
Аварийный стоп |
|
UP |
Кнопка «Вверх» |
|
DOWN |
Кнопка «Вниз» |
|
GATE |
Опция для калитки |
|
Q1 |
Температурное реле |
|
R1 |
Реле 24В |
|
R2 |
Реле 24В (опция) |
|
ULS |
Концевой выключатель верхнего положения |
|
LLS |
Концевой выключатель нижнего положения |
|
V1 |
Электромагнитный клапан |
|
V2 |
Электромагнитный клапан (опция) |
МОНТАЖ
|
1. Для облегчения работы со столом в процессе его монтажа можно использовать различные подъемные устройства и приспособления (рымболты) с достаточной грузоподъемностью. 2. Если подъемный стол устанавливается в приямок или непосредственно на пол, их поверхность должна быть забетонирована, а также быть строго горизонтальной. Базовая рама подъемного стола, как правило, должна крепиться к данной поверхности. 3. В базовой раме имеются специальные отверстия для использования анкеров, которые должны прочно крепиться к поверхности приямка или пола, обеспечивая стабильное положение стола. Если стол предназначен для перемещения груза с платформы стола в кузов грузовика и наоборот, используется специально установленный на столе козырек (опции). Для того чтобы избежать крена стола, также могут использоваться специальные приспособления для противодействия крену (опции). 4. Марко М1-М5 имеют либо встроенную, либо выносную гидростанцию. В случае если стол устанавливается в приямок, последний должен иметь выход для подсоединения гидрошланга и электрического питания.. При этом временное подсоединение осуществляется до опускания стола в приямок, а окончательное после того, как стол будет установлен в приямок. 5. Пульт управления должен быть установлен так, чтобы оператор имел полный визуальный контроль за работой стола. |
6. Подсоедините 3-х фазный электрический кабель с заземлением. Нейтральная линия не обязательна. Проверьте совместимость напряжения источника питания и двигателя стола. Подводка электроснабжения должна быть обеспечена автоматическими выключателями (не поставляются Марко). Внимание: все электрические подсоединения должны осуществлять квалифицированным персоналом. 7. Обычно гидростанция поставляется вместе с залитым в ее бак гидравлическим маслом, ISO 32. В противном случае такое масло должно быть залито дополнительно. 8. Удалите рымболты и сохраните их для возможного последующего использования. 9. Теперь можно эксплуатировать стол. Нажмите кнопку «UP» (вверх). Возможно, потребуется замена двух фаз для установки правильной работы двигателя. См. обозначение «стрелки» на моторе. 10. Стол поднимается вверх нажатием кнопки «UP». Используйте «сервисные устройства» для недопущения опускания стола. Сделайте отверстия в полу для установки анкерных болтов, затем установите их. 11. Теперь стол готов к эксплуатации. Проверьте работу Рамы безопасности в процесс опускания путем нажатия на нее. Опускание стола прекратится до того, как «объект» будет захвачен Рамой безопасности. Для того чтобы продолжить опускание стола, кнопку «UP» следует нажать. Произойдет переустановка функций. Теперь опускание стола может быть продолжено нажатием кнопки «DOWN» |





